LEMON Manuals: Even more car manuals for everyone: 1960-2025
Home >> Toyota >> 2012 >> Prius Plug-in >> Repair and Diagnosis >> External Pages >> Different variant/trim >> Section 37 (Hybrid Control System (Except Plug-In) (Diagnostics - Introduction)) >> Hybrid Control System >> System Description >> System Description
April 5, 2026: LEMON Manuals is launched! Read the announcement.

System Description

WARNING: This page is about a different variant/trim than selected.
  1. OPERATION 
    1. Operation of Hybrid Vehicle
      1. The hybrid system uses motive force provided by the engine and MG2, and it uses MG1 as a generator. The system optimally combines these forces in accordance with various driving conditions.
      2. The power management control ECU constantly monitors the engine coolant temperature, SOC, HV battery temperature and electrical load conditions. If any of the monitoring conditions fails to satisfy the requirements, and when the vehicle is in the READY-on state and the shift position is any positions other than N, the power management control ECU starts the engine.
      3. The hybrid system drives the vehicle by optimally combining the operations of the engine, MG1 and MG2 in accordance with the driving conditions listed below. The vehicle conditions listed below are examples of typical vehicle driving conditions.
        Fig 1: Typical Vehicle Driving Conditions Graph
        GTY338452Courtesy of © TOYOTA, LICENSE AGREEMENT TMS1002
        Driving Condition
        A READY-on State
        B Starting Off
        C Constant-speed Cruising
        D During Full Throttle Acceleration
        E During Deceleration
        F During Reverse Driving
    2. Driving Condition B: Starting Off
      1. When the vehicle is started off, the vehicle operates powered by MG2. If the required drive torque increases when running with MG2 only, MG1 is activated to start the engine.
        Fig 2: Driving Condition B, Starting Off
        GTY227199Courtesy of © TOYOTA, LICENSE AGREEMENT TMS1002
        TEXT IN ILLUSTRATION

        *1 Engine (Stopped) *2 Hybrid Vehicle Transaxle Assembly
        *3 MG1 (Rotates Freely) *4 MG2 (Drive)
        *5 Power Split Planetary Gear Unit *6 Motor Speed Reduction Planetary Gear Unit
        *7 Inverter with Converter Assembly *8 HV Battery
        Mechanical Power Path Electrical Power Path
        Power Transmission - -
    3. Driving Condition C: Constant-speed Cruising
      1. When the vehicle is running under low load and constant-speed cruising, the motive force of the engine is transmitted by the power split planetary gear unit. Some of this motive force is output directly, and the remaining motive force is used for generating electricity through MG1. Through the use of the electrical power path of an inverter, this electrical power is transmitted to MG2 to be output as the motive force of MG2. If the SOC level of the HV battery is low, it is charged by MG1 driven by the engine.
        Fig 3: Driving Condition C, Constant-Speed Cruising
        GTY342349Courtesy of © TOYOTA, LICENSE AGREEMENT TMS1002
        TEXT IN ILLUSTRATION

        *1 Engine (Drive) *2 Hybrid Vehicle Transaxle Assembly
        *3 MG1 (Generates Electricity) *4 MG2 (Drive)
        *5 Power Split Planetary Gear Unit *6 Motor Speed Reduction Planetary Gear Unit
        *7 Inverter with Converter Assembly *8 HV Battery
        Mechanical Power Path Electrical Power Path
        Power Transmission - -
    4. Driving Condition D: During Full Throttle Acceleration
      1. When the vehicle driving condition changes from low load cruising to full-throttle acceleration, the system supplements the motive force of MG2 with electrical power from the HV battery.
        Fig 4: Driving Condition D, During Full Throttle Acceleration
        GTY234372Courtesy of © TOYOTA, LICENSE AGREEMENT TMS1002
        TEXT IN ILLUSTRATION

        *1 Engine (Drive) *2 Hybrid Vehicle Transaxle Assembly
        *3 MG1 (Generates Electricity) *4 MG2 (Drive)
        *5 Power Split Planetary Gear Unit *6 Motor Speed Reduction Planetary Gear Unit
        *7 Inverter with Converter Assembly *8 HV Battery
        Mechanical Power Path Electrical Power Path
        Power Transmission - -
    5. Driving Condition E: During Deceleration
      1. While the vehicle is decelerated with the shift position in D, the engine is turned off and the motive force changes to zero. At this time, the wheels drive MG2, causing MG2 to operate as a generator, charging the HV battery. If the vehicle decelerates from a higher speed, the engine maintains a predetermined speed without stopping, in order to protect the planetary gears.
        Fig 5: Driving Condition E, During Deceleration
        GTY228376Courtesy of © TOYOTA, LICENSE AGREEMENT TMS1002
        TEXT IN ILLUSTRATION

        *1 Engine (Stopped) *2 Hybrid Vehicle Transaxle Assembly
        *3 MG1 (Rotates Freely) *4 MG2 (Generates Electricity)
        *5 Power Split Planetary Gear Unit *6 Motor Speed Reduction Planetary Gear Unit
        *7 Inverter with Converter Assembly *8 HV Battery
        Mechanical Power Path Electrical Power Path
        Power Transmission - -
    6. Driving Condition F: During Reverse Driving
      1. When the vehicle is being driven in reverse, the required power is supplied by MG2. At this time, MG2 rotates in the opposite direction, the engine remains stopped, and MG1 rotates in the normal direction without generating electricity.
        Fig 6: Driving Condition F, During Reverse
        GTY233416Courtesy of © TOYOTA, LICENSE AGREEMENT TMS1002
        TEXT IN ILLUSTRATION

        *1 Engine (Stopped) *2 Hybrid Vehicle Transaxle Assembly
        *3 MG1 (Rotates Freely) *4 MG2 (Drive)
        *5 Power Split Planetary Gear Unit *6 Motor Speed Reduction Planetary Gear Unit
        *7 Inverter with Converter Assembly *8 HV Battery
        Mechanical Power Path Electrical Power Path
        Power Transmission - -
  2. SYSTEM DIAGRAM 
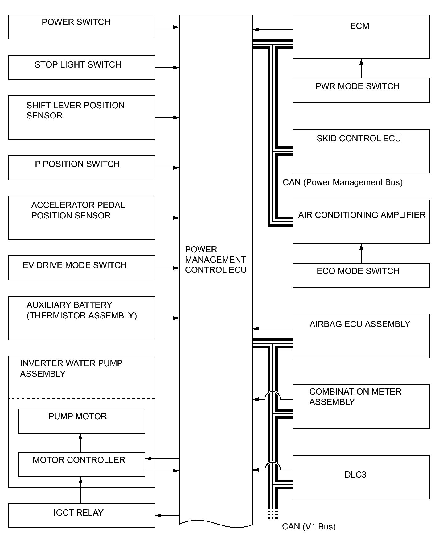
    Fig 7: Power Management Control ECU System Diagram (1 Of 2)
    GTY324577Courtesy of © TOYOTA, LICENSE AGREEMENT TMS1002
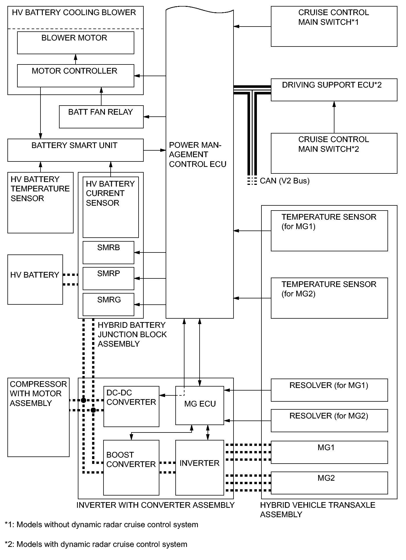
    Fig 8: Power Management Control ECU System Diagram (2 Of 2)
    GTY342880Courtesy of © TOYOTA, LICENSE AGREEMENT TMS1002
  3. FUNCTION OF MAIN COMPONENTS 
    Component Function
    Power Management Control ECU
    1. Performs comprehensive control of the hybrid system.
      • Information from various sensors as well as from ECUs (ECM, MG ECU, battery smart unit and skid control ECU) is received, and based on this the required torque and output power is calculated. The power management control ECU transmits the calculated result to the ECM, MG ECU and skid control ECU.
      • Monitors the SOC of the HV battery.
      • Controls the DC-DC converter.
      • Controls the HV water pump with motor.
      • Controls the HV battery cooling blower.
    Hybrid Vehicle Transaxle Assembly Motor Generator 1 (MG1) MG1, which is driven by the engine, generates high-voltage electricity in order to operate MG2 and charge the HV battery. Also, it functions as a starter to start the engine.
    Motor Generator 2 (MG2)
    • MG2, which is driven by electrical power from MG1 and the HV battery, generates motive force for the drive wheels.
    • During braking, or when the accelerator pedal is not depressed, it generates high-voltage electricity to recharge the HV battery.
    Resolver (for MG1/for MG2) Detects the rotor position, rotational speed and direction of MG1 and MG2.
    Temperature Sensor (for MG1/for MG2) Detects the temperature of MG1 and MG2.
    Compound Gear Unit Power Split Planetary Gear Unit Distributes the engine motive force as appropriate to directly drive the vehicle as well as MG1.
    Motor Speed Reduction Planetary Gear Unit Reduces the rotational speed of MG2 in accordance with the characteristics of the planetary gear, in order to increase torque.
    Inverter with Converter Assembly Inverter Converts the direct current from the boost converter into the alternating current for MG1 and MG 2, and vice versa (from AC to DC).
    Boost Converter Boosts the HV battery nominal voltage of DC 201.6 V up to a maximum voltage of DC 650 V and vice versa (drops DC 650 V to DC 201.6 V).
    DC-DC Converter Drops the HV battery nominal voltage of DC 201.6 V to approximately DC 14 V in order to supply electricity to the electrical components, as well as to recharge the auxiliary battery.
    MG ECU Controls the inverter and boost converter in accordance with the signals received from the power management control ECU, thus operating MG1 and MG2 as either a generator or motor.
    Atmospheric Pressure Sensor Detects the atmospheric pressure.
    Temperature Sensor (for Inverter with Converter Assembly) Detects temperatures in the parts of the inverter with converter assembly as well as the HV coolant temperature.
    Inverter Current Sensor Detects the current of MG1 and MG2.
    HV Battery HV Battery (Battery Modules)
    • Supplies electrical power to MG1 and MG2 in accordance with the driving conditions of the vehicle.
    • Recharged by MG1 and MG2 in accordance with the SOC and the driving conditions of the vehicle.
    HV Battery Temperature Sensor Detects temperatures in the parts of the HV battery and the Intake air temperature from the HV battery cooling blower.
    Hybrid Battery Junction Block Assembly System Main Relays Connects and disconnects the high-voltage circuit between the HV battery and the inverter with converter assembly, through the use of the signals from the power management control ECU.
    HV Battery Current Sensor Detects the input and output current of the HV battery.
    Battery Smart Unit
    • Monitors the conditions of the HV battery such as voltage, current and temperature, and transmits this information to the power management control ECU.
    • Monitors the high-voltage system for breakdown of the electrical insulation.
    Service Plug Grip Shuts off the high-voltage circuit of the HV battery when the service plug grip is removed for vehicle inspection or maintenance.
    Interlock Switch (for Service Plug Grip/for Inverter Terminal Cover/for Power Cable Connector) Verifies that the service plug grip, inverter terminal cover and inverter power cable connector are installed.
    Power Cable Connects the HV battery, inverter with converter assembly, hybrid vehicle transaxle assembly and cooler compressor with motor assembly.
    Inverter Water Pump Assembly Operates by the signal from the power management control ECU in order to cool the inverter with converter assembly and MG1.
    Battery Cooling Blower Assembly Operates by the signal from the power management control ECU in order to cool the HV battery.
    Auxiliary Battery (Thermistor Assembly) Detects the temperature of the auxiliary battery.
    Accelerator Pedal Position Sensor Converts the accelerator pedal position into an electrical signal and outputs it to the power management control ECU.
    Selector Lever Position Sensor Converts the selector lever operation into an electrical signal and outputs it to the power management control ECU.
    P Position Switch (Transmission Shift Main Switch) Outputs the P position switch signal to the power management control ECU when operated by the driver.
    EV Drive Mode Switch Outputs the EV drive mode switch signal to the power management control ECU when operated by the driver.
    PWR MODE Switch Outputs the PWR MODE switch signal to the power management control ECU via the ECM when operated by the driver.
    ECO MODE Switch Outputs the ECO MODE switch signal to the power management control ECU via the air conditioning amplifier when operated by the driver.
    Air Conditioning Amplifier Assembly Transmits various A/C state signals to the power management control ECU.