LEMON Manuals: Even more car manuals for everyone: 1960-2025
Home >> Toyota >> 2012 >> Yaris Base, Automatic Trans >> Repair and Diagnosis >> External Pages >> Different variant/trim >> Section 1 (Engine Control System (Hatchback) (Diagnostics - Introduction)) >> SFI SYSTEM (for Hatchback) >> System Diagram >> System Diagram
April 5, 2026: LEMON Manuals is launched! Read the announcement.

System Diagram

WARNING: This page is about a different variant/trim than selected.
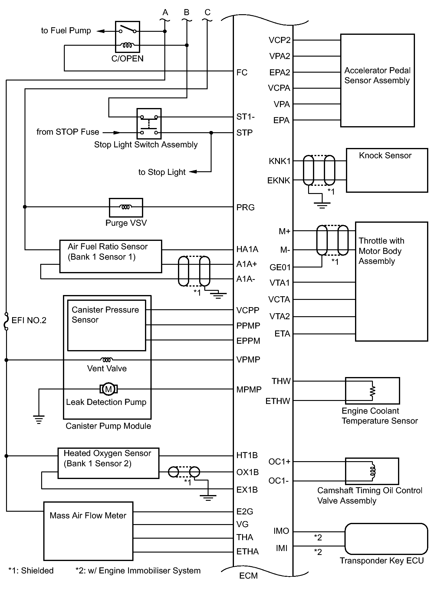
Fig 1: Engine Control System Wiring Diagram (1 Of 3)
GTY339593Courtesy of © TOYOTA, LICENSE AGREEMENT TMS1002
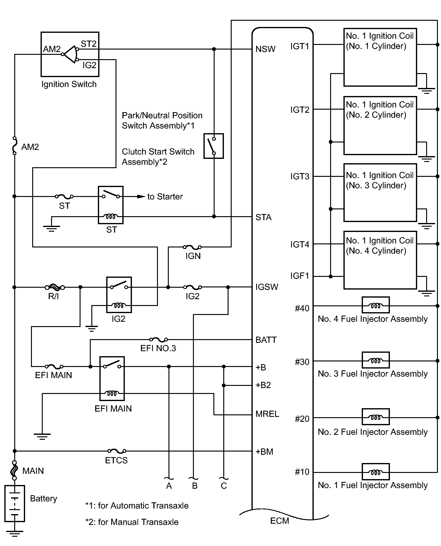
Fig 2: Engine Control System Wiring Diagram (2 Of 3)
GTY336227Courtesy of © TOYOTA, LICENSE AGREEMENT TMS1002
Fig 3: Engine Control System Wiring Diagram (3 Of 3)
GTY338960Courtesy of © TOYOTA, LICENSE AGREEMENT TMS1002