LEMON Manuals: Even more car manuals for everyone: 1960-2025
Home >> Toyota >> 2013 >> Matrix Base, Automatic Trans >> Repair and Diagnosis (Single Page) >> Accessories & Equipment >> Communication Devices >> Can Communication System (Diagnostics & Circuit Tests) >> Can Communication System >> Circuit Tests >> Check CAN Bus Lines for Short Circuit >> Wiring Diagram
April 5, 2026: LEMON Manuals is launched! Read the announcement.

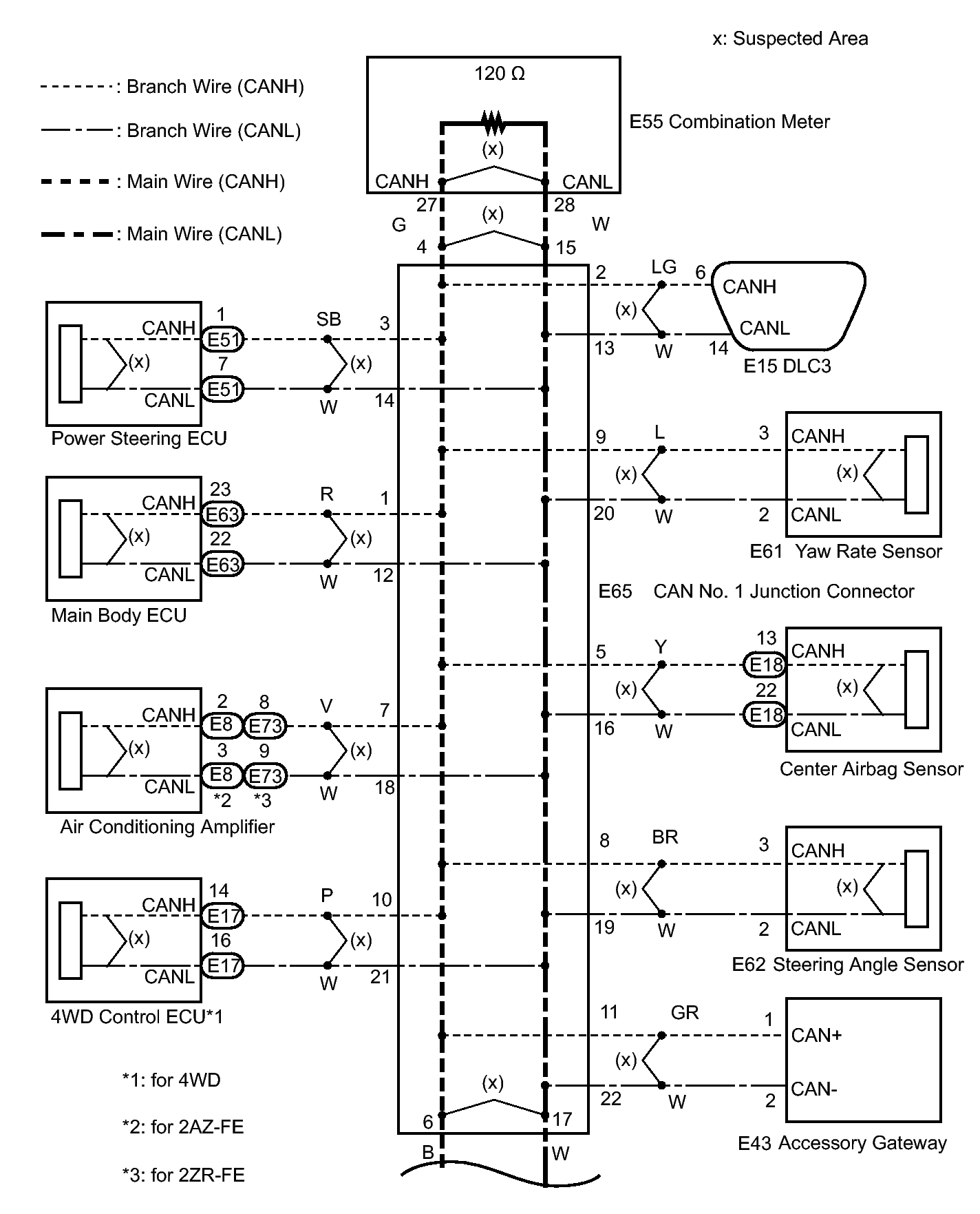
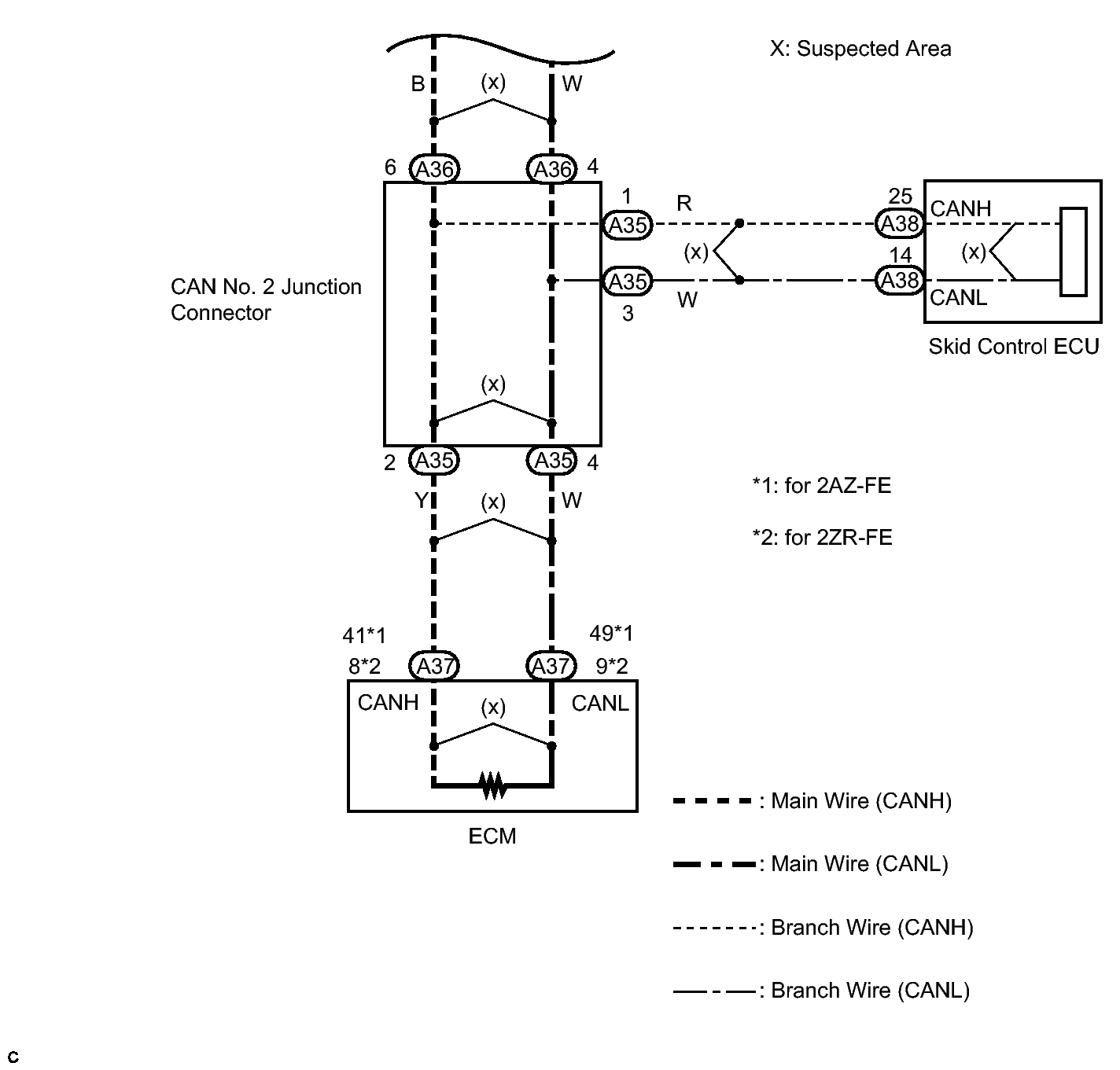
Check CAN Bus Lines for Short Circuit: Wiring Diagram

Fig 1: Identifying CAN Bus Line Circuit Diagram (1 Of 2)
GTY293923Courtesy of © TOYOTA, LICENSE AGREEMENT TMS1002
Fig 2: Identifying CAN Bus Line Circuit Diagram (2 Of 2)
GTY292874Courtesy of © TOYOTA, LICENSE AGREEMENT TMS1002