LEMON Manuals: Even more car manuals for everyone: 1960-2025
Home >> Toyota >> 2013 >> Matrix Base, Automatic Trans >> Repair and Diagnosis (Single Page) >> Engine Performance >> System >> Engine Control System (2ZR-FE) (Diagnostic Codes (P1604-P2A00) & Circuit Tests)) >> SFI System >> Circuit Tests >> Fuel Pump Control Circuit >> Description
April 5, 2026: LEMON Manuals is launched! Read the announcement.

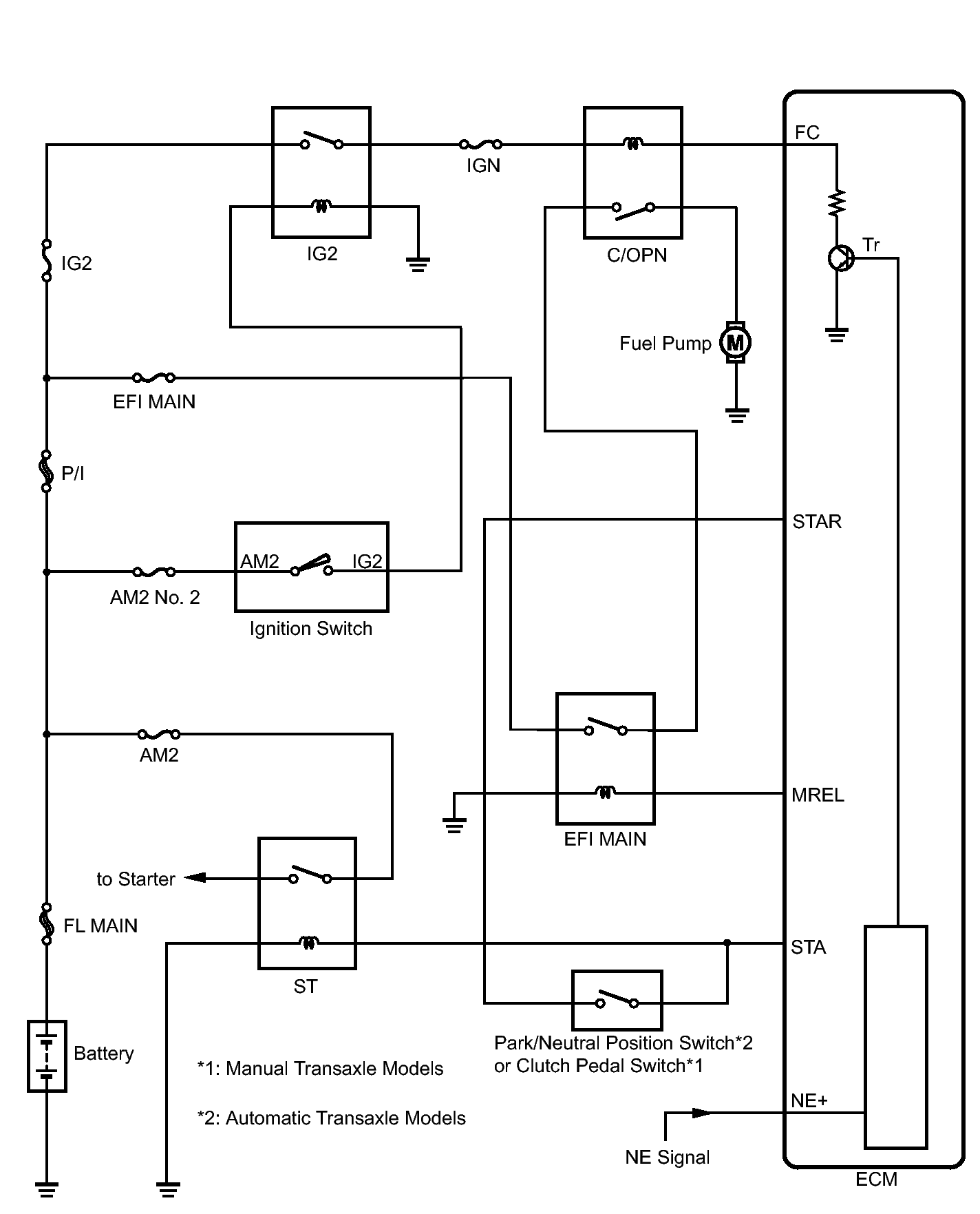
Fuel Pump Control Circuit: Description

In the diagram below, when the engine is cranked, the starter relay drive signal output from the STAR terminal of the ECM is input to the STA terminal of the ECM, and NE signal generated by the crankshaft position sensor is also input to the NE+ terminal.

When the STA signal and NE signal are input to the ECM, Tr is turned on, current flows to the coil of the circuit opening (C/OPN) relay, the relay switches on, power is supplied to the fuel pump and the fuel pump operates.

While the NE signal is generated (engine running), the ECM keeps Tr on (circuit opening relay on) and the fuel pump also keeps operating.

Fig 1: Fuel Pump Control Circuit
GTY291198Courtesy of © TOYOTA, LICENSE AGREEMENT TMS1002