LEMON Manuals: Even more car manuals for everyone: 1960-2025
Home >> Toyota >> 2013 >> Prius Two >> Repair and Diagnosis >> External Pages >> Different variant/trim >> Section 137 (Lighting System (Diagnostic Codes & Circuit Tests) (Plug-In)) >> Lighting System >> Circuit Tests >> Daytime Running Light Relay Circuit >> Wiring Diagram
April 5, 2026: LEMON Manuals is launched! Read the announcement.

Daytime Running Light Relay Circuit: Wiring Diagram

WARNING: This page is about a different variant/trim than selected.
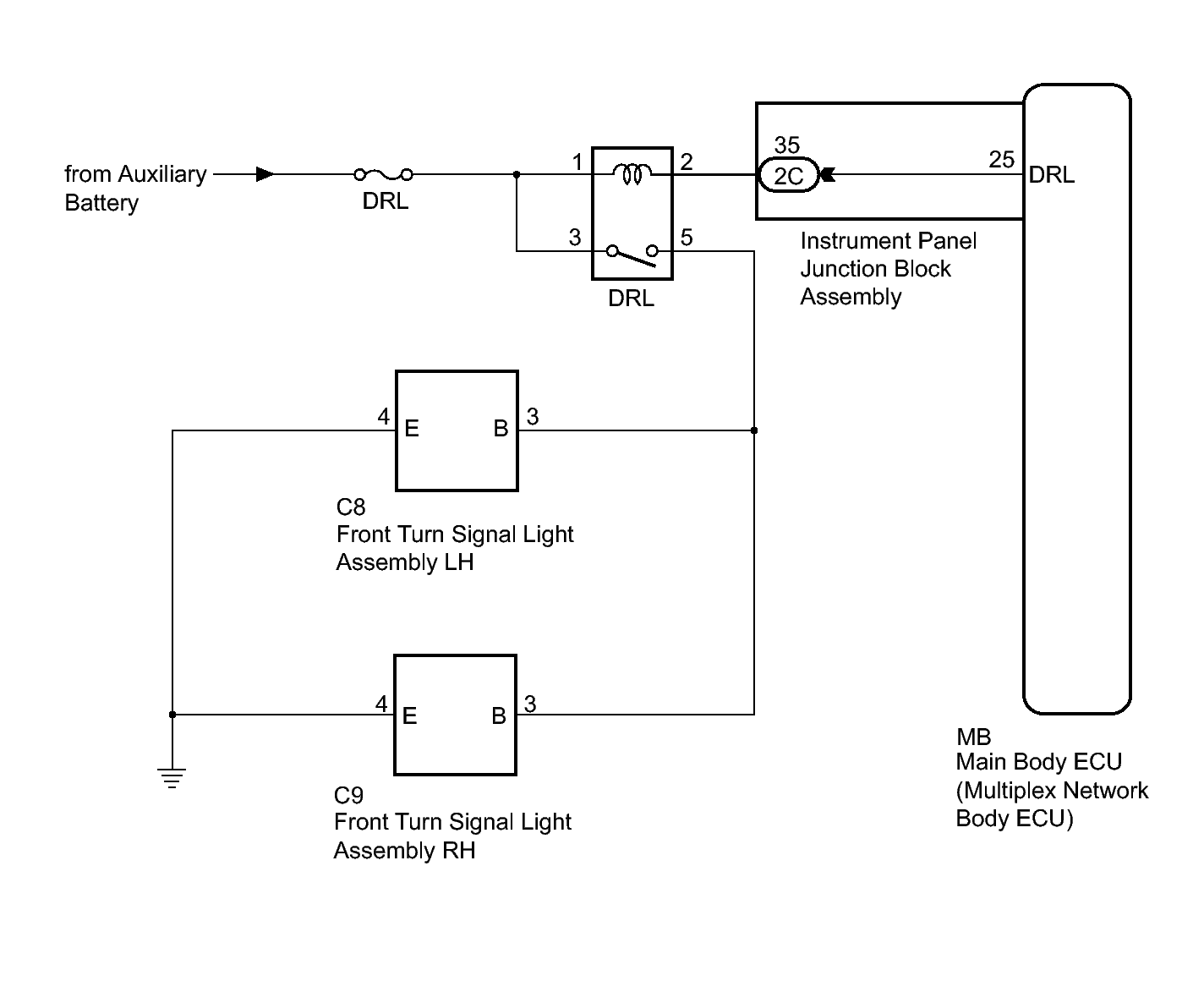
  1. for Canada 
    Fig 1: dentifying Daytime Running Light Relay (For Canada) Circuit Diagram
    GTY372676Courtesy of © TOYOTA, LICENSE AGREEMENT TMS1002
  2. except Canada 
    Fig 2: Identifying Daytime Running Light Relay (Except Canada) Circuit Diagram
    GTY337298Courtesy of © TOYOTA, LICENSE AGREEMENT TMS1002