LEMON Manuals: Even more car manuals for everyone: 1960-2025
Home >> Toyota >> 2014 >> FJ Cruiser 4WD, Part Time T/Case Control >> Repair and Diagnosis >> Engine Performance >> System >> Engine Control System (Diagnostic Codes (P0010-P0306)) >> SFI System >> DTC P0115: Engine Coolant Temperature Circuit; DTC P0117: Engine Coolant Temperature Circuit Low Input; DTC P0118: Engine Coolant Temperature Circuit High Input [08/2013 - ] >> Procedure
April 5, 2026: LEMON Manuals is launched! Read the announcement.

DTC P0115: Engine Coolant Temperature Circuit; DTC P0117: Engine Coolant Temperature Circuit Low Input; DTC P0118: Engine Coolant Temperature Circuit High Input [08/2013 - ]: Procedure

  1. READ VALUE USING TECHSTREAM (ENGINE COOLANT TEMPERATURE) 
    1. Connect the Techstream to the DLC3.
    2. Turn the ignition switch to ON.
    3. Turn the Techstream on.
    4. Enter the following menus: Powertrain / Engine and ECT / Data List / Coolant Temp.
    5. Read the value displayed on the Techstream.

      Standard value

      Between 75°C and 100°C (167°F and 212°F) with warm engine.

      RESULT

      Result Proceed to
      -40°C (-40°F) A
      Higher than 135°C (275°F) B
      Between 75°C and 100°C (167°F and 212°F) C

      HINT: 

      • If there is an open circuit, the Techstream indicates -40°C (-40°F).
      • If there is a short circuit, the Techstream indicates higher than 135°C (275°F).

    B → See step   4 

    C → See step   7 

    A: Go to next step 

  2. READ VALUE USING TECHSTREAM (CHECK FOR OPEN IN WIRE HARNESS) 
    GTY378016Courtesy of © TOYOTA, LICENSE AGREEMENT TMS1002
    1. Disconnect the Engine Coolant Temperature (ECT) sensor connector.
    2. Connect terminals 1 and 2 of the ECT sensor connector on the wire harness side.
    3. Connect the Techstream to the DLC3.
    4. Turn the ignition switch to ON.
    5. Turn the Techstream on.
    6. Enter the following menus: Powertrain / Engine and ECT / Data List / Coolant Temp.
    7. Read the value displayed on the Techstream.

      Standard value

      Higher than 135°C (275°F)

      TEXT IN ILLUSTRATION

      *1 ECT Sensor
      *2 ECM
      *a Front view of wire harness connector
      (to ECT Sensor)

      HINT: 

      Perform "Inspection After Repair" after replacing the engine coolant temperature sensor. Refer to INITIALIZATION [08/2013 - ] .

    NG → See step   3 

    OK → See step   8 

  3. READ VALUE USING TECHSTREAM (CHECK FOR OPEN IN ECM) 
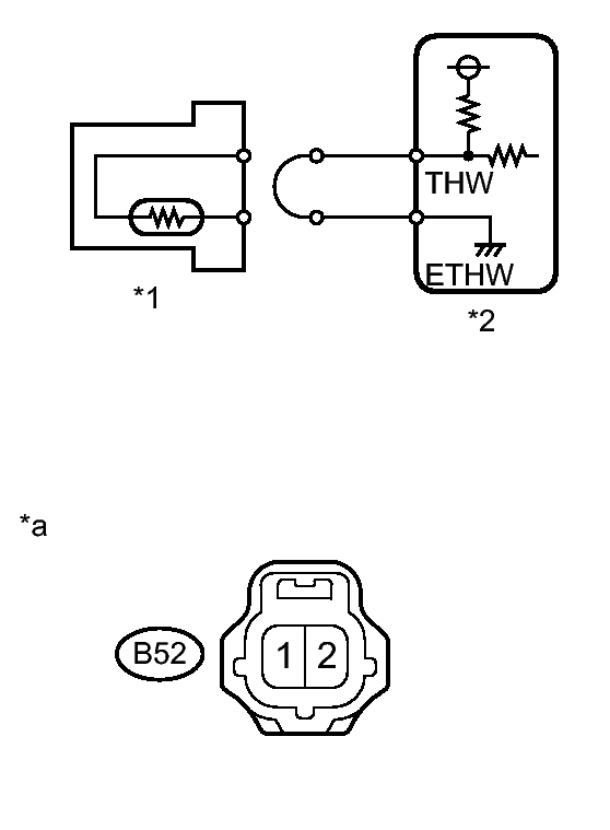
    GTY367588Courtesy of © TOYOTA, LICENSE AGREEMENT TMS1002
    1. Disconnect the B52 ECT sensor connector.
    2. Connect terminals THW and ETHW of the ECM connector.

      HINT: 

      Before checking, do visual and contact pressure checks on the ECM connector.

    3. Connect the Techstream to the DLC3.
    4. Turn the ignition switch to ON.
    5. Turn the Techstream on.
    6. Enter the following menus: Powertrain / Engine and ECT / Data List / Coolant Temp.
    7. Read the value displayed on the Techstream.

      Standard value

      Higher than 135°C (275°F)

      TEXT IN ILLUSTRATION

      *1 ECT Sensor
      *2 ECM
      *a Component with harness connected
      (ECM)

    NG → See step   9 

    OK → REPAIR OR REPLACE HARNESS OR CONNECTOR (ENGINE COOLANT TEMPERATURE SENSOR - ECM) 

  4. READ VALUE USING TECHSTREAM (CHECK FOR SHORT IN WIRE HARNESS) 
    GTY189296Courtesy of © TOYOTA, LICENSE AGREEMENT TMS1002
    1. Disconnect the B52 ECT sensor connector.
    2. Connect the Techstream to the DLC3.
    3. Turn the ignition switch to ON.
    4. Turn the Techstream on.
    5. Enter the following menus: Powertrain / Engine and ECT / Data List / Coolant Temp.
    6. Read the value displayed on the Techstream.

      Standard value

      -40°C (-40°F)

      TEXT IN ILLUSTRATION

      *1 ECT Sensor
      *2 ECM

      HINT: 

      Perform "Inspection After Repair" after replacing the engine coolant temperature sensor. Refer to INITIALIZATION [08/2013 - ] .

    NG → See step   5 

    OK → See step   10 

  5. READ VALUE USING TECHSTREAM (CHECK FOR SHORT IN ECM) 
    1. Disconnect the B52 ECT sensor connector.
      GTY368039Courtesy of © TOYOTA, LICENSE AGREEMENT TMS1002
    2. Disconnect the ECM connector.
    3. Connect the Techstream to the DLC3.
    4. Turn the ignition switch to ON.
    5. Turn the Techstream on.
    6. Enter the following menus: Powertrain / Engine and ECT / Data List / Coolant Temp.
    7. Read the value displayed on the Techstream.

      Standard value

      -40°C (-40°F)

      TEXT IN ILLUSTRATION

      *1 ECT Sensor
      *2 ECM
      *a Rear view of wire harness connector
      (to ECM)

    NG → See step   6 

    OK → REPAIR OR REPLACE HARNESS OR CONNECTOR (ENGINE COOLANT TEMPERATURE SENSOR - ECM) 

  6. REPLACE ECM. Refer to  REMOVAL [08/2013 - ] 
  7. CHECK FOR INTERMITTENT PROBLEMS. Refer to  CHECK FOR INTERMITTENT PROBLEMS [08/2013 - ] 
  8. CONFIRM GOOD CONNECTION TO SENSOR. IF OK, REPLACE ENGINE COOLANT TEMPERATURE SENSOR. Refer to  REMOVAL [08/2013 - ] 
  9. CONFIRM GOOD CONNECTION TO ECM. IF OK, REPLACE ECM. Refer to  REMOVAL [08/2013 - ] 
  10. REPLACE ENGINE COOLANT TEMPERATURE SENSOR. Refer to  REMOVAL [08/2013 - ]