LEMON Manuals: Even more car manuals for everyone: 1960-2025
Home >> Toyota >> 2014 >> FJ Cruiser 4WD, Part Time T/Case Control >> Repair and Diagnosis >> Engine Performance >> Testing & Diagnosis >> Engine Control System (Diagnostics - Introduction) >> SFI System >> System Diagram [08/2013 - ] >> System Diagram [08/2013 - ]
April 5, 2026: LEMON Manuals is launched! Read the announcement.

System Diagram [08/2013 - ]

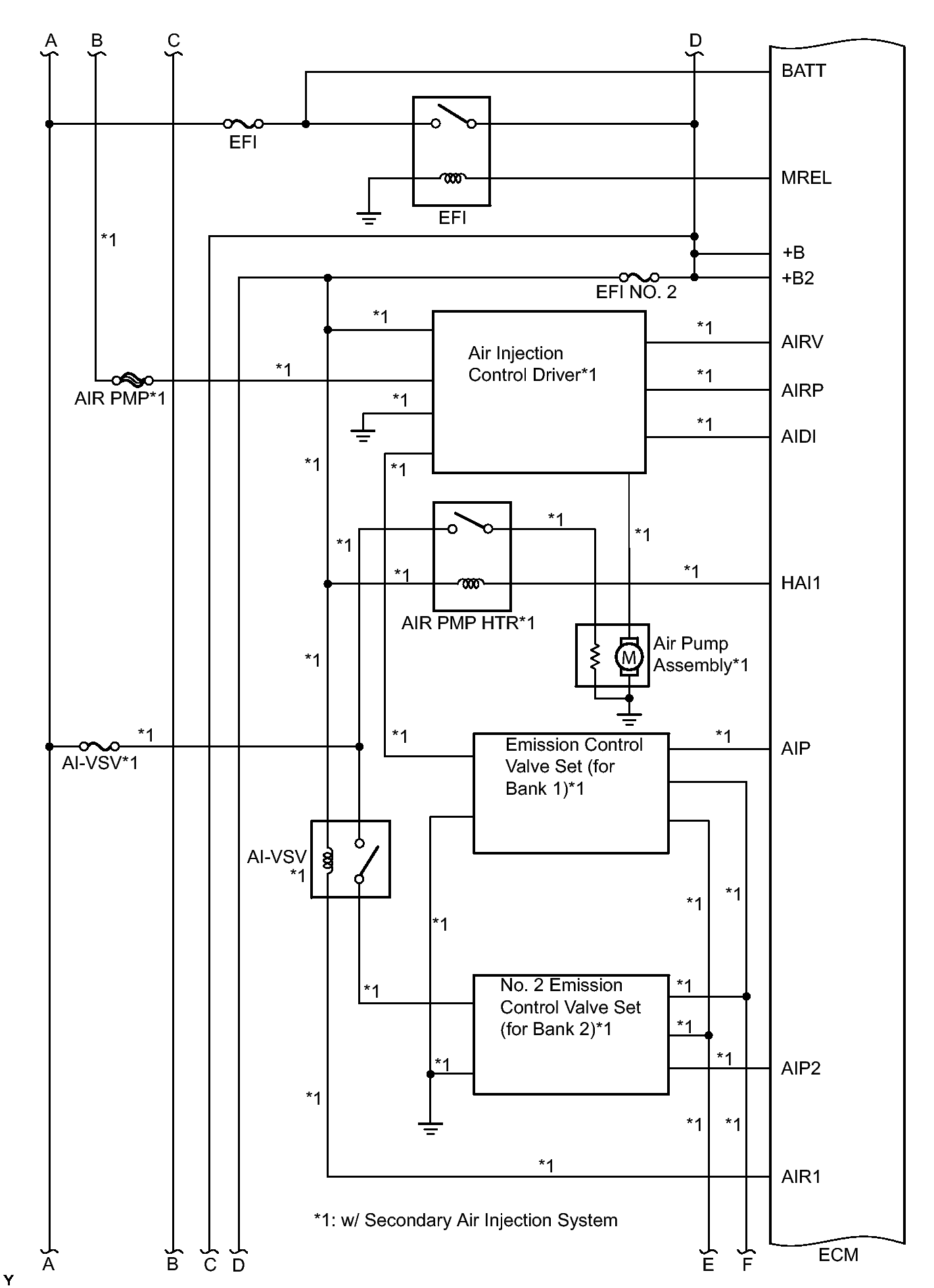
Fig 1: Engine Control System (SFI) - Wiring Diagram (1 Of 6)
GTY384213Courtesy of © TOYOTA, LICENSE AGREEMENT TMS1002
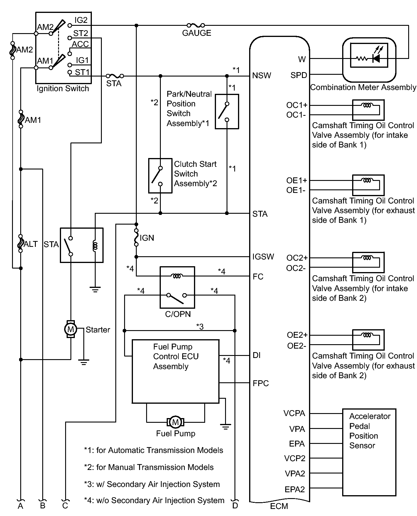
Fig 2: Engine Control System (SFI) - Wiring Diagram (2 Of 6)
GTY365279Courtesy of © TOYOTA, LICENSE AGREEMENT TMS1002
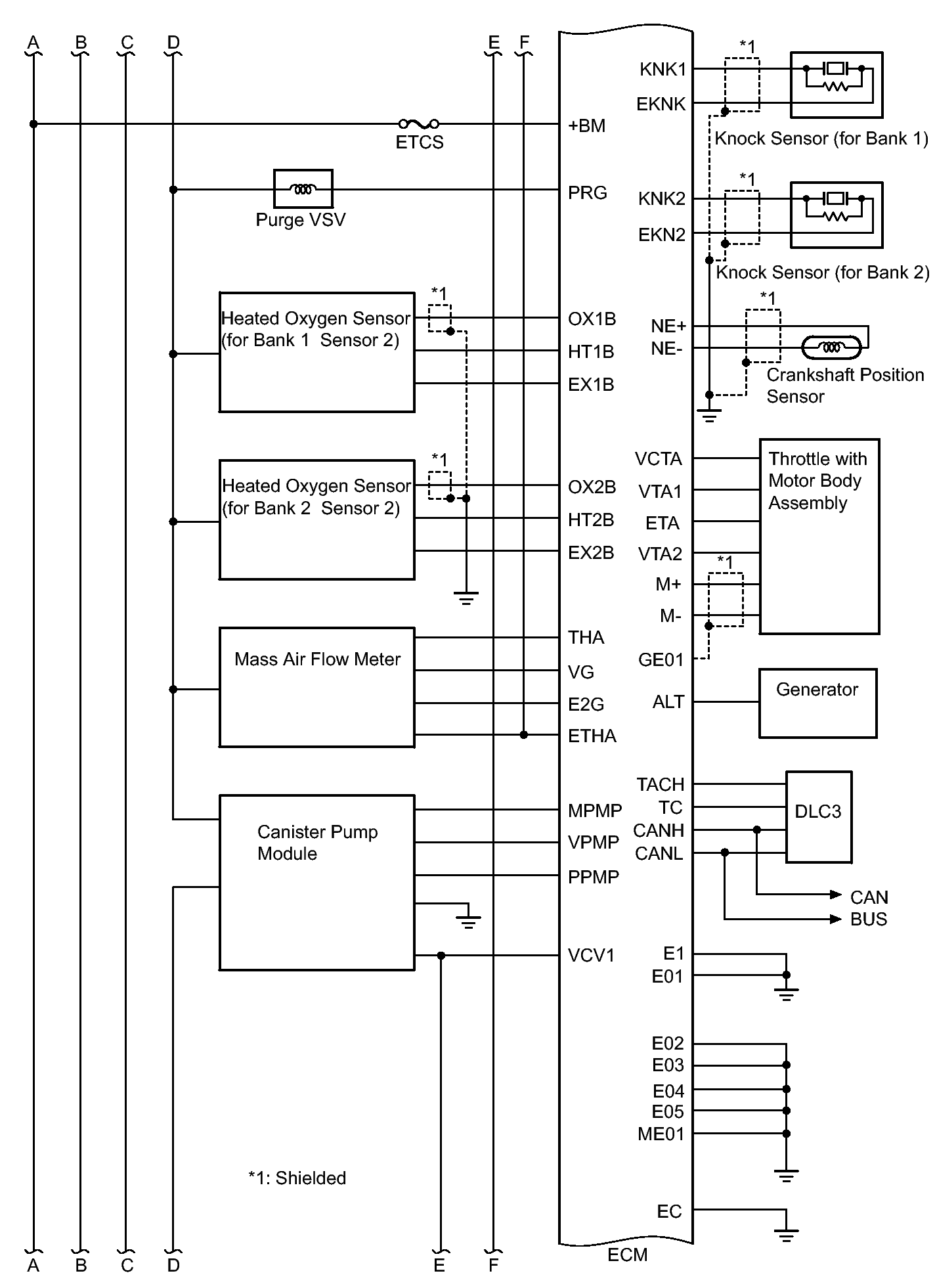
Fig 3: Engine Control System (SFI) - Wiring Diagram (3 Of 6)
GTY361599Courtesy of © TOYOTA, LICENSE AGREEMENT TMS1002
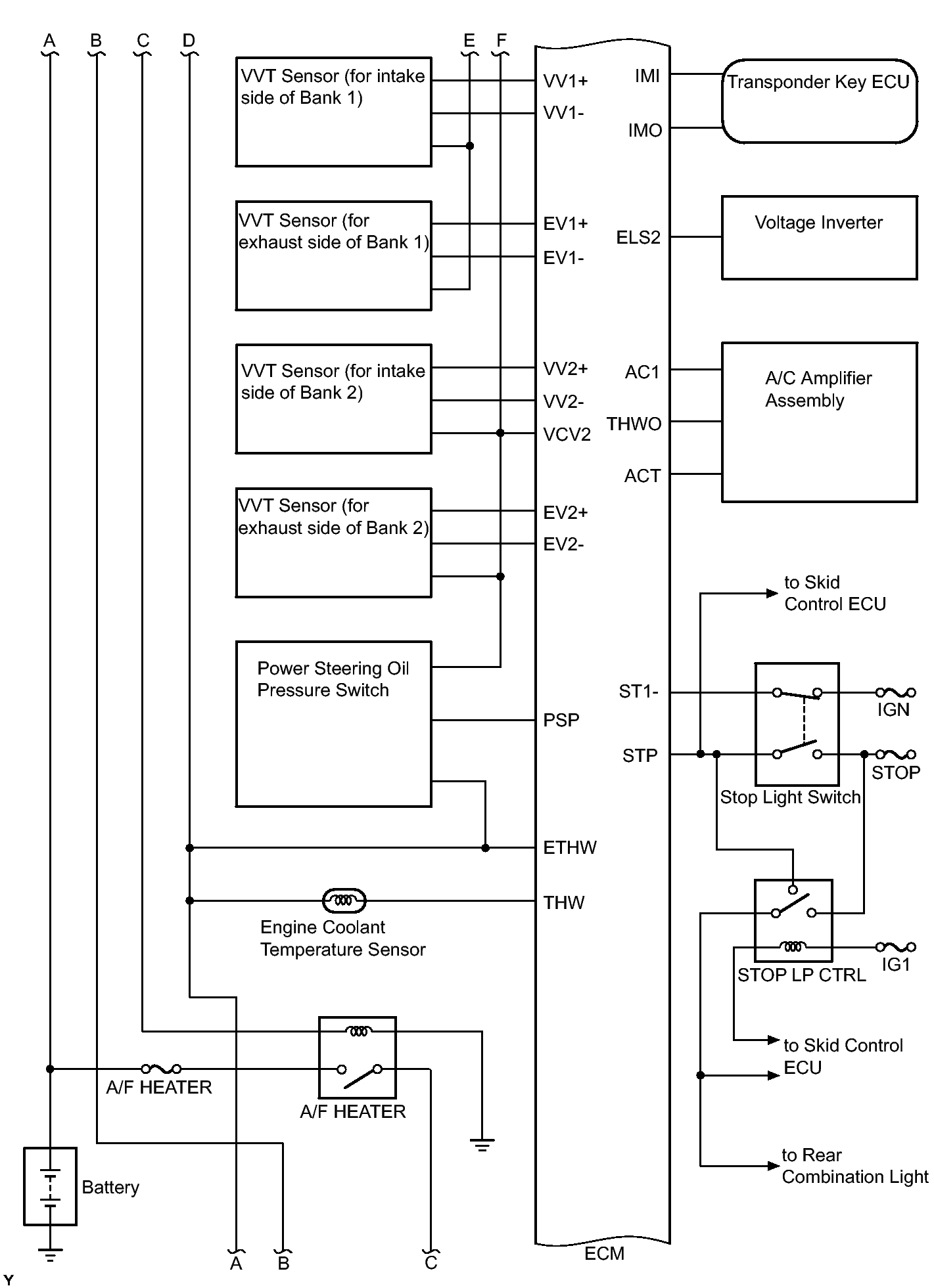
Fig 4: Engine Control System (SFI) - Wiring Diagram (4 Of 6)
GTY376060Courtesy of © TOYOTA, LICENSE AGREEMENT TMS1002
Fig 5: Engine Control System (SFI) - Wiring Diagram (5 Of 6)
GTY366323Courtesy of © TOYOTA, LICENSE AGREEMENT TMS1002
Fig 6: Engine Control System (SFI) - Wiring Diagram (6 Of 6)
GTY379189Courtesy of © TOYOTA, LICENSE AGREEMENT TMS1002