LEMON Manuals: Even more car manuals for everyone: 1960-2025
Home >> Toyota >> 2014 >> Prius C Three >> Repair and Diagnosis (Single Page) >> Steering >> Steering Column >> Steering Lock System (Diagnostics - Introduction) (Hybrid) >> Steering Lock System >> System Diagram [12/2013 - ] >> System Diagram [12/2013 - ]
April 5, 2026: LEMON Manuals is launched! Read the announcement.

System Diagram [12/2013 - ]

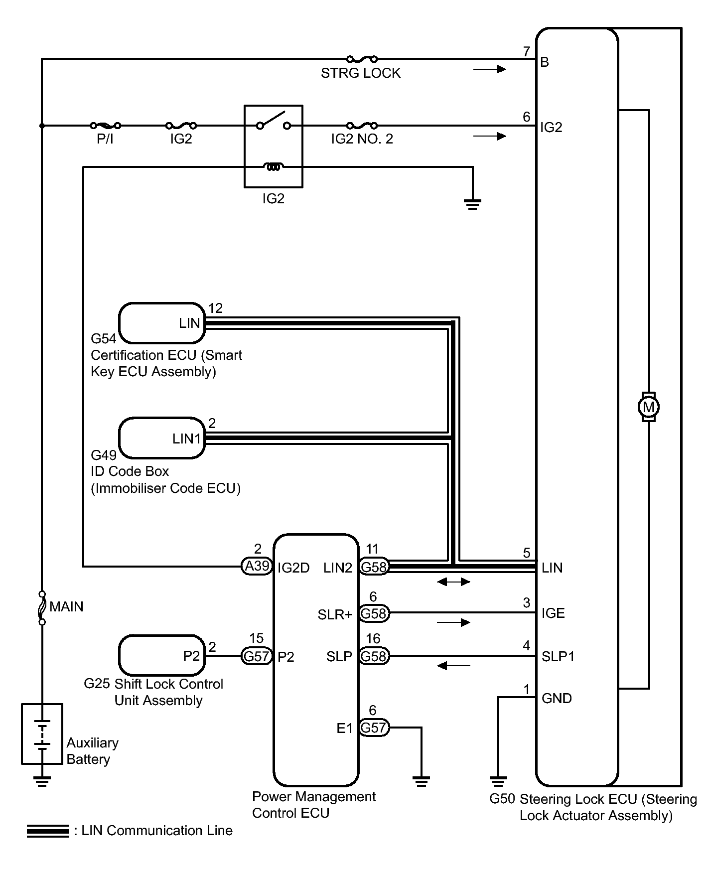
Fig 1: Identifying Steering Lock System Diagram
GTY382721Courtesy of © TOYOTA, LICENSE AGREEMENT TMS1002
CIRCUIT DESCRIPTION

Component Outline
Steering Lock Actuator Assembly Steering Lock ECU The steering is locked and unlocked by communicating with the certification ECU (smart key ECU assembly) and ID code box (immobilizer code ECU) via LIN communication.
When the following conditions are met, the steering can be unlocked.
  • The codes (L codes) of the ID code box (immobilizer code ECU) and steering lock match.
  • The codes (S codes) of the ID code box (immobilizer code ECU) and certification ECU (smart key ECU assembly) match.
  • The certification ECU (smart key ECU assembly) and key ID codes match.
Certification ECU (Smart Key ECU Assembly) Certifies the ID code received from the door control receiver and transmits the certification results to the ID code box (immobilizer code ECU) and steering lock ECU.
Power Management Control ECU Permits the steering lock ECU to supply power to activate the motor. The power management control ECU and certification ECU (smart key ECU assembly) permit starting of the hybrid system after receiving an unlock signal from the steering lock ECU.
ID Code Box (Immobilizer Code ECU) Receives steering unlock or engine immobilizer unset signals from the certification ECU (smart key ECU assembly), certifies them, and transmits each unset signal to the steering lock ECU or power management control ECU.