LEMON Manuals: Even more car manuals for everyone: 1960-2025
Home >> Toyota >> 2017 >> Highlander LE Plus, AWD >> Repair and Diagnosis >> External Pages >> Different variant/trim >> Section 54 (Power Window Control System (Jam Protection / 4 Windows) - Diagnostics - Introduction - (Hybrid)) >> POWER WINDOW CONTROL SYSTEM (for Models with Jam Protection Function on 4 Windows) >> System Diagram [02/2014 - ] >> System Diagram [02/2014 - ]
April 5, 2026: LEMON Manuals is launched! Read the announcement.

System Diagram [02/2014 - ]

WARNING: This page is about a different variant/trim than selected.
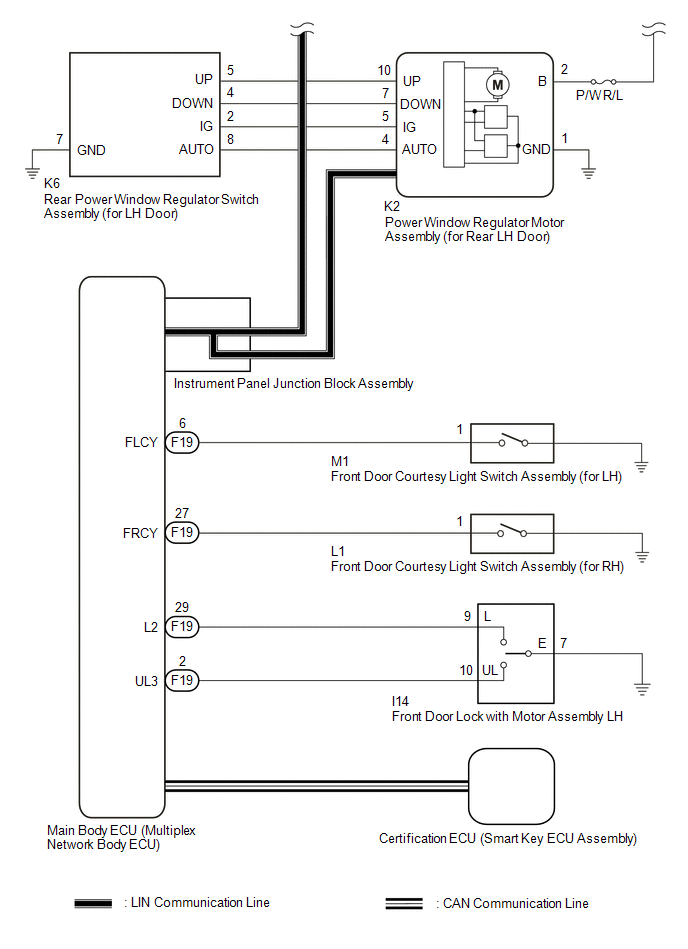
Fig 1: Power Window Control System (Jam Protection Function On 4 Windows) Wiring Diagram (1 Of 2)
GTY442013Courtesy of © TOYOTA, LICENSE AGREEMENT TMS1002
Fig 2: Power Window Control System (Jam Protection Function On 4 Windows) Wiring Diagram (2 Of 2)
GTY440063Courtesy of © TOYOTA, LICENSE AGREEMENT TMS1002
COMMUNICATION TABLE

Transmitting ECU Receiving ECU Signal Communication Method
Power Window Regulator Master Switch Assembly Power Window Regulator Motor Assembly (for Driver Door) Power window auto up and down signal LIN
  • Power Window Regulator Motor Assembly (for Front Passenger Door)
  • Power Window Regulator Motor Assembly (for Rear LH Door)
  • Power Window Regulator Motor Assembly (for Rear RH Door)
Power window remote up and down signal LIN
Main Body ECU (Multiplex Network Body ECU)
  • Power Window Regulator Motor Assembly (for Driver Door)
  • Power Window Regulator Motor Assembly (for Front Passenger Door)
  • Power Window Regulator Motor Assembly (for Rear LH Door)
  • Power Window Regulator Motor Assembly (for Rear RH Door)
Power window operation permission signal LIN
Certification ECU (Smart Key ECU Assembly) Main Body ECU (Multiplex Network Body ECU) Wireless power window operation signal CAN