LEMON Manuals: Even more car manuals for everyone: 1960-2025
Home >> Toyota >> 2020 >> RAV4 XLE, AWD >> Repair and Diagnosis >> External Pages >> Different car >> Section 16 (Lighting System (Ext) - Diagnostics - Introduction) >> Lighting System >> System Diagram [12/2021 - ] >> System Diagram [12/2021 - ]
April 5, 2026: LEMON Manuals is launched! Read the announcement.

System Diagram [12/2021 - ]

WARNING: This page is about a different car, the 2025 Toyota RAV4, 2024 Toyota RAV4, 2023 Toyota RAV4, and 2022 Toyota RAV4. However, it is still accessible from the selected car via links, so may be relevant.
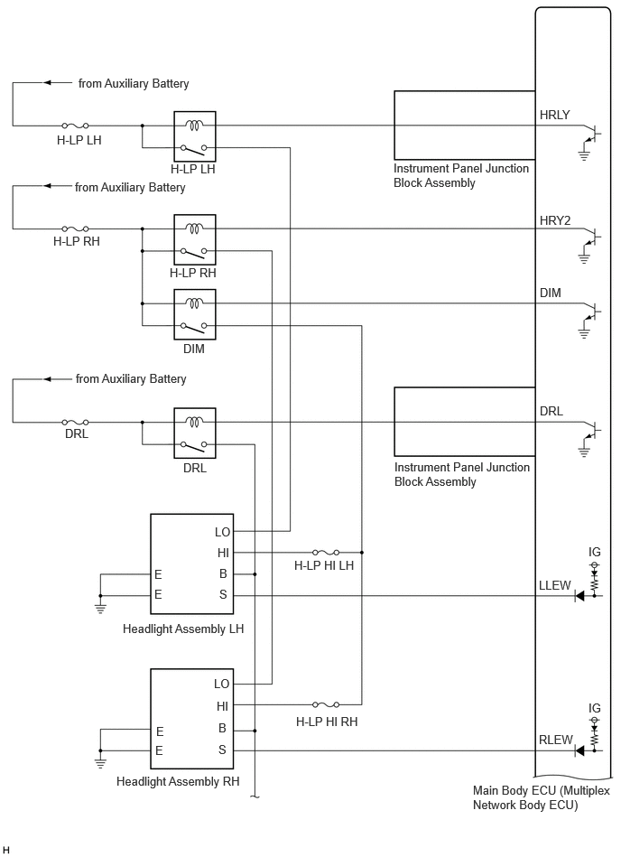
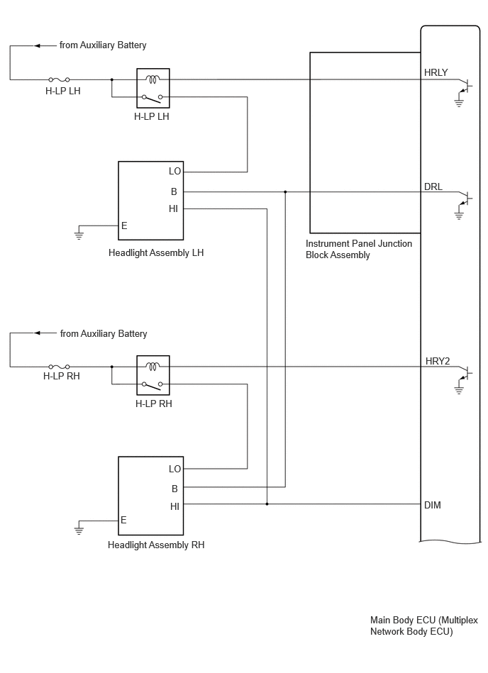
  1. Headlight, Daytime Running Light (for Triple Beam Headlight) 
    GTY1115472Courtesy of © TOYOTA, LICENSE AGREEMENT TMS1002
    GTY845817Courtesy of © TOYOTA, LICENSE AGREEMENT TMS1002
  2. Headlight, Daytime Running Light (for Single Beam Headlight) 
    GTY1120267Courtesy of © TOYOTA, LICENSE AGREEMENT TMS1002
    GTY1121057Courtesy of © TOYOTA, LICENSE AGREEMENT TMS1002
  3. Taillight, Parking Light, License Plate Light, Front Side Marker Light (for Triple Beam Headlight) 
    GTY894377Courtesy of © TOYOTA, LICENSE AGREEMENT TMS1002
    GTY871466Courtesy of © TOYOTA, LICENSE AGREEMENT TMS1002
  4. Taillight, Parking Light, License Plate Light, Front Side Marker Light (for Single Beam Headlight) 

    Turn Light for Bulb Type 

    GTY1121824Courtesy of © TOYOTA, LICENSE AGREEMENT TMS1002

    Turn Light for LED Type 

    GTY1119910Courtesy of © TOYOTA, LICENSE AGREEMENT TMS1002
    GTY871466Courtesy of © TOYOTA, LICENSE AGREEMENT TMS1002
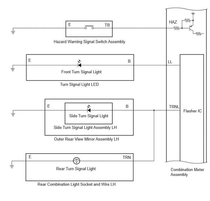
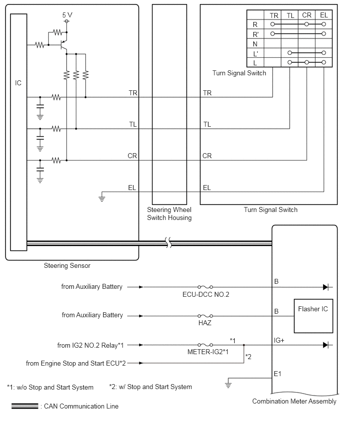
  5. Turn Signal Light, Hazard Warning Light 
    GTY931594Courtesy of © TOYOTA, LICENSE AGREEMENT TMS1002

    Turn Light for Bulb Type 

    GTY1121887Courtesy of © TOYOTA, LICENSE AGREEMENT TMS1002

    Turn Light for Bulb Type 

    GTY1120563Courtesy of © TOYOTA, LICENSE AGREEMENT TMS1002

    Turn Light for LED Type 

    GTY1120599Courtesy of © TOYOTA, LICENSE AGREEMENT TMS1002

    Turn Light for LED Type 

    GTY1121313Courtesy of © TOYOTA, LICENSE AGREEMENT TMS1002
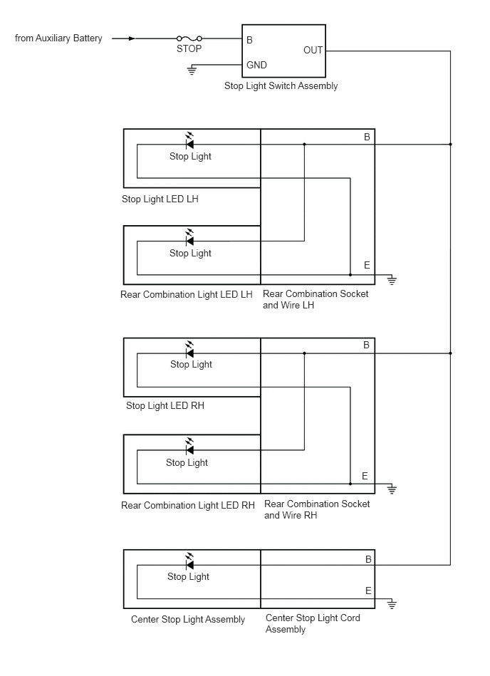
  6. Stop Light, High Mounted Stop Light 
    GTY906954Courtesy of © TOYOTA, LICENSE AGREEMENT TMS1002
  7. Back-up Light 
    GTY917091Courtesy of © TOYOTA, LICENSE AGREEMENT TMS1002
    GTY925730Courtesy of © TOYOTA, LICENSE AGREEMENT TMS1002
  8. Automatic High Beam System 
    GTY1111392Courtesy of © TOYOTA, LICENSE AGREEMENT TMS1002
  9. Dimmer Switch, Light Control Switch, Fog Light Switch (w/ Front Fog Light) 
    GTY932152Courtesy of © TOYOTA, LICENSE AGREEMENT TMS1002
    GTY928162Courtesy of © TOYOTA, LICENSE AGREEMENT TMS1002
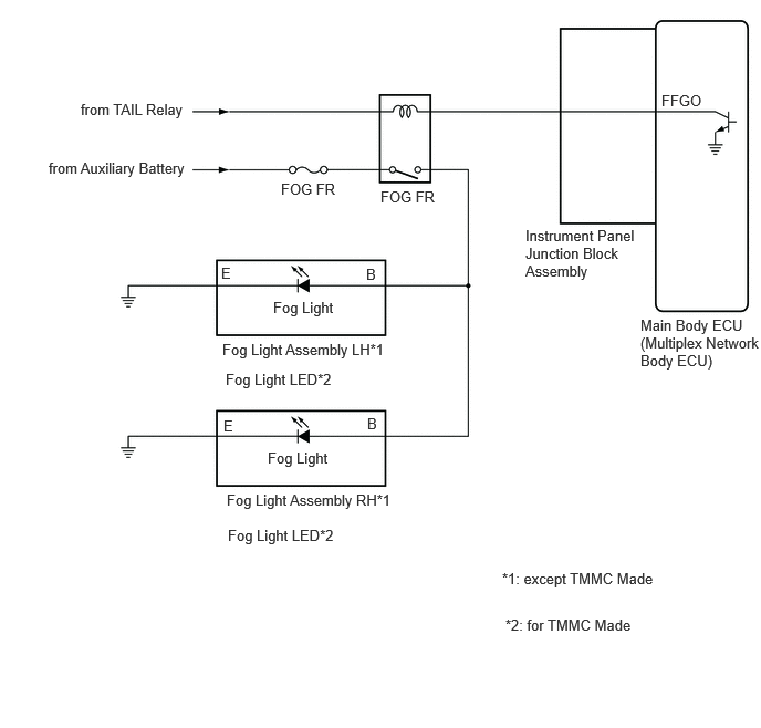
  10. Front Fog Light (w/ Front Fog Light) 
    GTY1114642Courtesy of © TOYOTA, LICENSE AGREEMENT TMS1002
  11. Foot Light (w/ Foot Light) 
    GTY941574Courtesy of © TOYOTA, LICENSE AGREEMENT TMS1002