LEMON Manuals: Even more car manuals for everyone: 1960-2025
Home >> Dodge and Ram >> 2004 >> Viper >> Repair and Diagnosis (Single Page) >> Accessories & Equipment >> Wiper/Washer Systems >> Wiper System & Washer System (Service Information) >> Wipers/Washers >> Diagnosis And Testing - Wipers/ Washers >> Wipers Run At High Speed With Switch In Low Speed Position Or Wipers Run At Low Speed With Switch In High Speed Position.
April 5, 2026: LEMON Manuals is launched! Read the announcement.

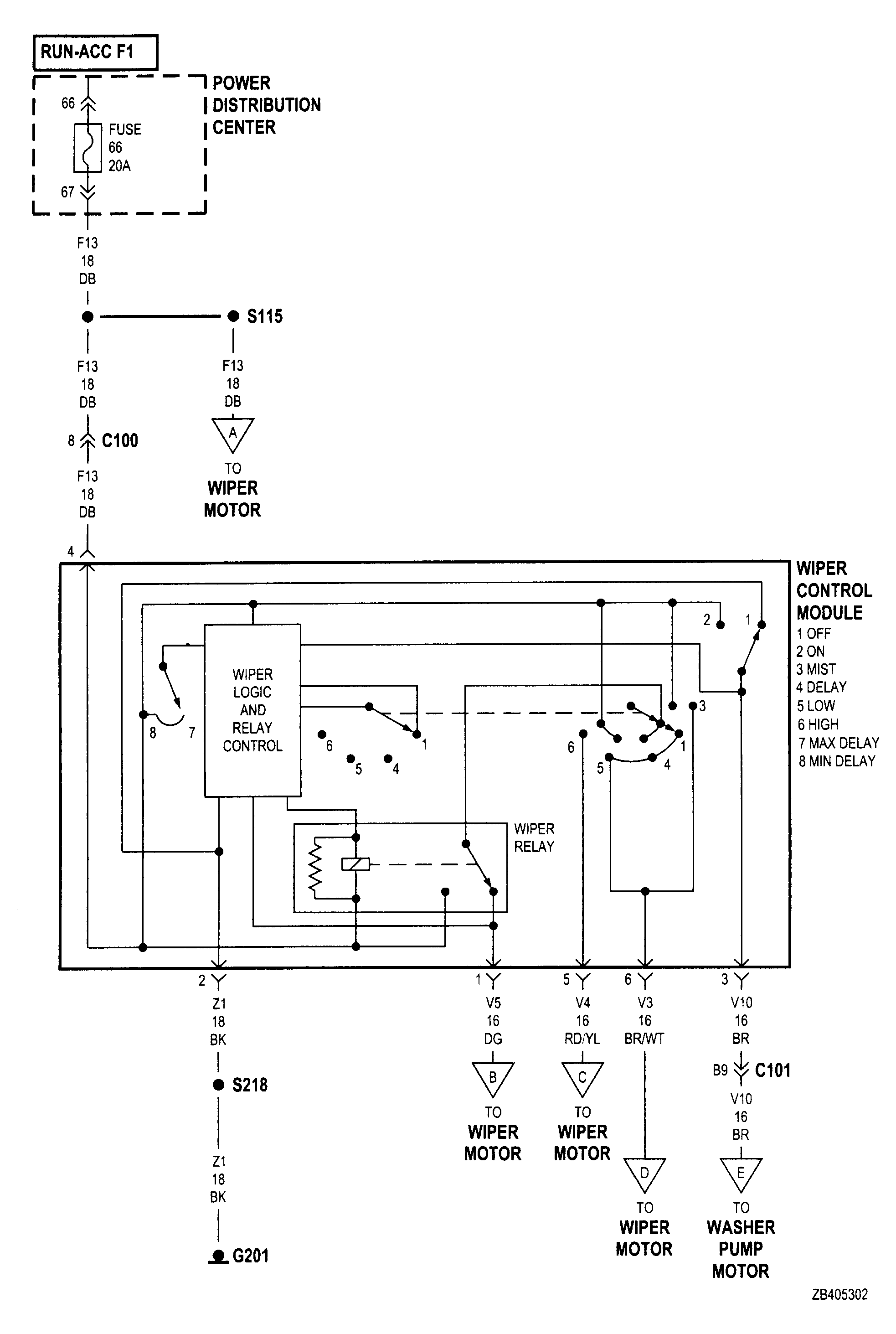
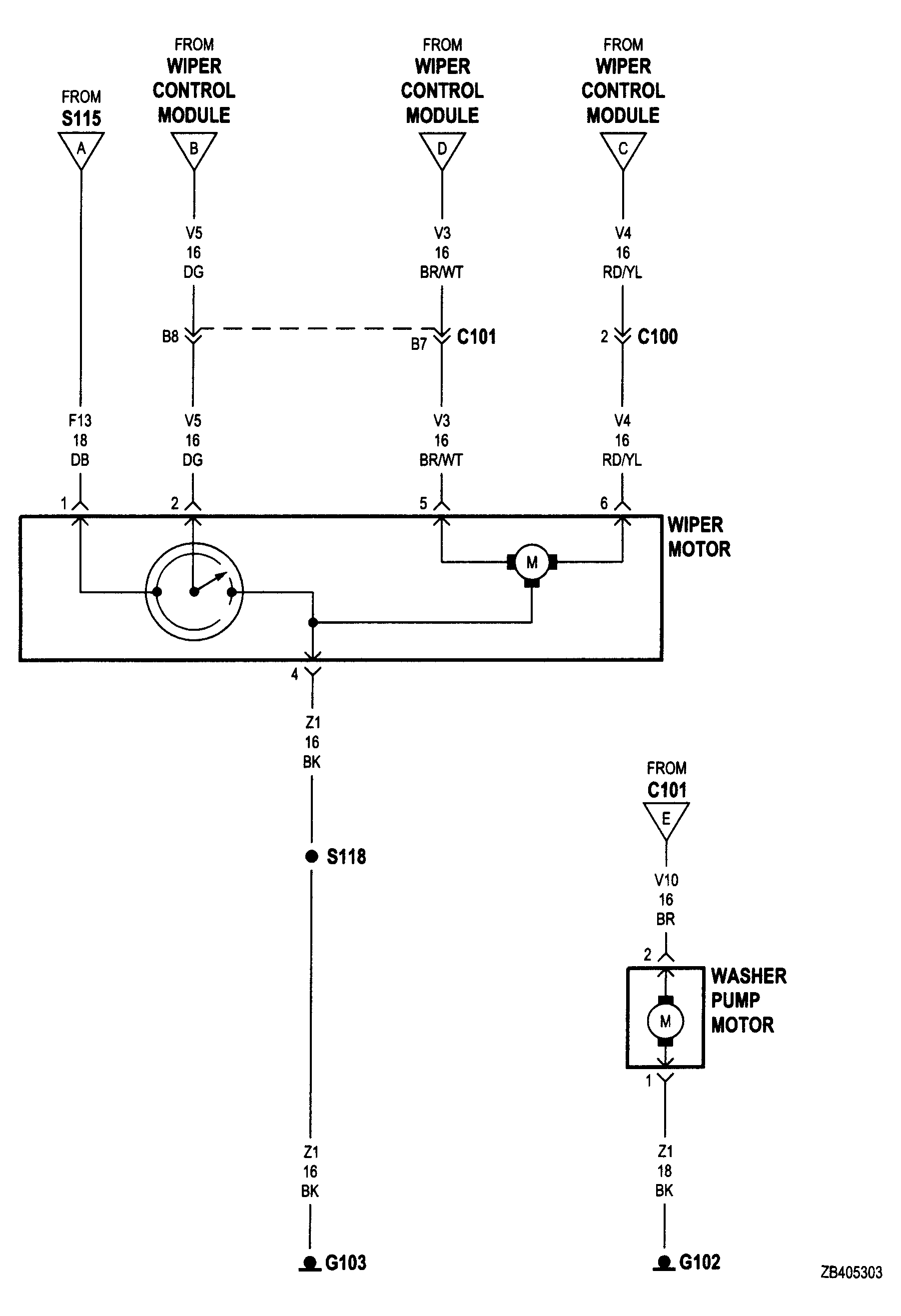
Wipers Run At High Speed With Switch In Low Speed Position Or Wipers Run At Low Speed With Switch In High Speed Position.

  1. Check for crossed wires in the motor pigtail wire connector. Refer to Figure and Figure . .
  2. Check for crossed wires in harness connector from wiper switch to motor.
  3. If OK, replace wiper switch.