LEMON Manuals: Even more car manuals for everyone: 1960-2025
Home >> Honda >> 1985 >> Civic DX, Standard >> Repair and Diagnosis >> Engine Performance >> System >> Throttle Control System >> Operation >> Throttle Control Valve
April 5, 2026: LEMON Manuals is launched! Read the announcement.

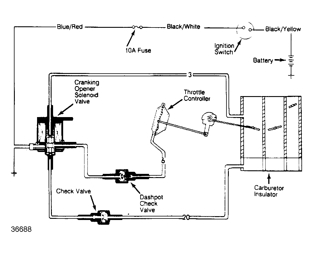
Throttle Control Valve

This system aids engine starting. As starter is engaged, cranking solenoid valve is activated through starter relay to allow intake manifold vacuum into diaphragm. This helps to maintain correct throttle opening angle.

Fig 1: Throttle Control System Diagram
G36688