LEMON Manuals: Even more car manuals for everyone: 1960-2025
Home >> Honda >> 2014 >> Accord Plug-In >> Repair and Diagnosis (Single Page) >> Engine Performance >> Engine Control Systems >> Engine Control System & Engine Mechanical - Service, Testing & Troubleshooting (Hybrid) >> Description >> PGM-FI System Description - Components (2017)
April 5, 2026: LEMON Manuals is launched! Read the announcement.

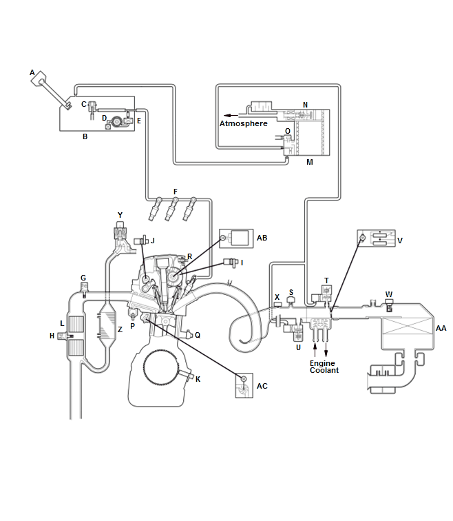
PGM-FI System Description - Components (2017)

GHH259410Courtesy of HONDA, U.S.A., INC.
A FUEL FILL CAP P ECT SENSOR 1
B FUEL TANK Q KNOCK SENSOR
C FUEL PRESSURE REGULATOR R PCV (POSITIVE CRANKCASE VENTILATION) VALVE
D FUEL PUMP S MAP SENSOR
E FUEL FILTER T EVAP CANISTER PURGE VALVE 2
F INJECTOR U EVAP CANISTER PURGE VALVE 1
G A/F SENSOR V THROTTLE BODY
H SECONDARY HO2S W MAF SENSOR/IAT SENSOR 1
I CMP SENSOR A X IAT SENSOR 2
J CMP SENSOR B Y EGR VALVE
K CKP SENSOR Z EGR COOLER
L CATALYTIC CONVERTER AA AIR CLEANER
M EVAP CANISTER AB VTC MOTOR
N EVAP CANISTER VENT SHUT VALVE AC ELECTRIC WATER PUMP
O FTP SENSOR