LEMON Manuals: Even more car manuals for everyone: 1960-2025
Home >> Honda >> 2014 >> Pilot EX, FWD >> Repair and Diagnosis >> Engine Performance >> System >> Advanced Diagnostics >> DTC P3497: Valve Pause System (VPS) Stuck Off Bank 2 >> Notes
April 5, 2026: LEMON Manuals is launched! Read the announcement.

DTC P3497: Valve Pause System (VPS) Stuck Off Bank 2: Notes

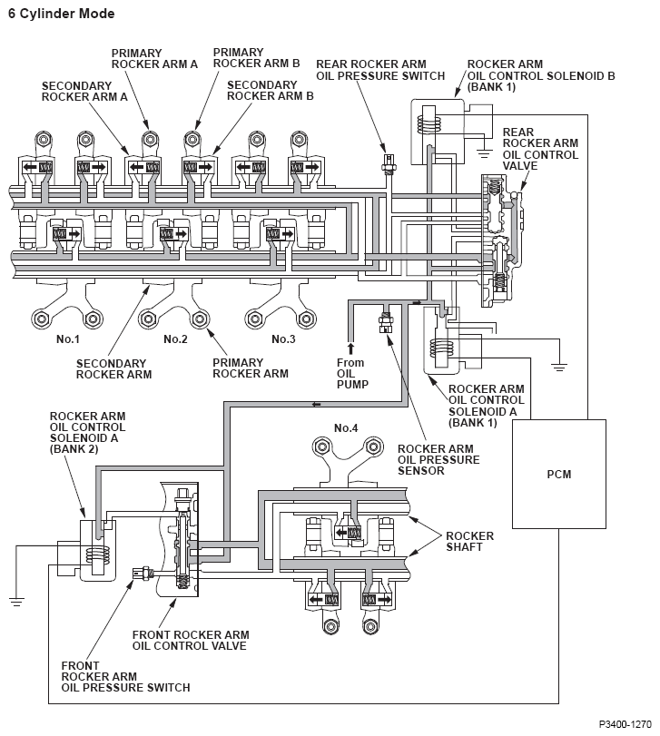
Fig 1: Valve Pause - System Diagram (6 Cylinder Mode)
G08561518Courtesy of AMERICAN HONDA MOTOR CO., INC.
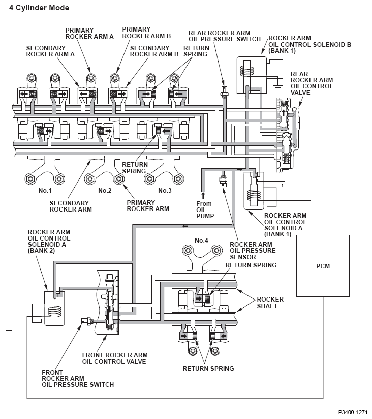
Fig 2: Valve Pause - System Diagram (4 Cylinder Mode)
G08561519Courtesy of AMERICAN HONDA MOTOR CO., INC.
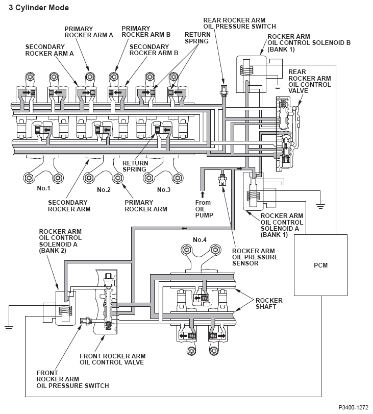
Fig 3: Valve Pause - System Diagram (3 Cylinder Mode)
G08561520Courtesy of AMERICAN HONDA MOTOR CO., INC.
PCM sends command to the rocker arm oil control solenoids Activated cylinder mode Rocker arm oil pressure switch (detected oil pressure)
Rear switch 'OFF' (low) Rear switch 'ON' (high) Rear switch 'ON' (high) Rear switch 'OFF' (low)
Solenoid A (Bank 1) Solenoid B (Bank 1) Solenoid A (Bank 2) Front switch 'OFF' (low) Front switch 'OFF' (low) Front switch 'ON' (high) Front switch 'ON' (high)
OFF OFF OFF 6 cylinder mode (no cylinders are paused) Normal Failure (P3400) Failure (P3400 and P3497) Failure (P3497)
OFF ON ON 4 cylinder mode (2 cylinders are paused) Failure (P3400 and P3497) Failure (P3497) Normal Failure (P3400)
ON OFF OFF 3 cylinder mode (3 cylinders are paused) Failure (P3400) Normal Failure (P3497) Failure (P3400 and P3497)