LEMON Manuals: Even more car manuals for everyone: 1960-2025
Home >> Infiniti >> 1999 >> Q45 Base >> Repair and Diagnosis >> Engine Performance >> Vacuum Diagrams >> Introduction
April 5, 2026: LEMON Manuals is launched! Read the announcement.

Vacuum Diagrams: Introduction

This article contains schematics of vacuum hose routing. Use these vacuum diagrams during the visual inspection portion of BASIC DIAGNOSTIC PROCEDURES article. This will assist in identifying improperly routed vacuum hoses, which cause driveability and/or computer-indicated malfunctions.

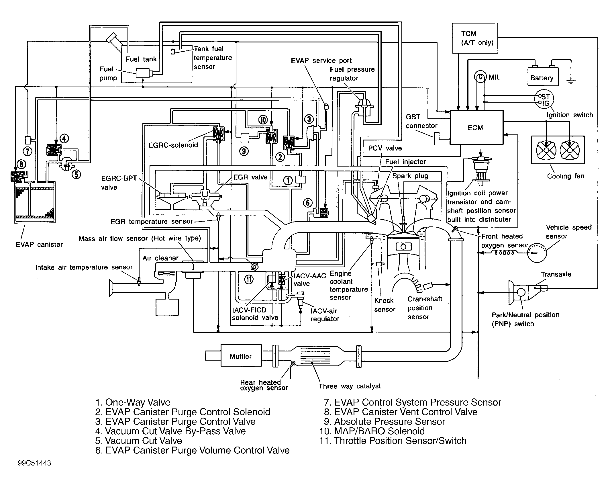
Fig 1: Vacuum Diagram (G20)
G99C51443Courtesy of NISSAN MOTOR CO., U.S.A.
Fig 2: Vacuum Hose Routing (G20)
G99E51445Courtesy of NISSAN MOTOR CO., U.S.A.
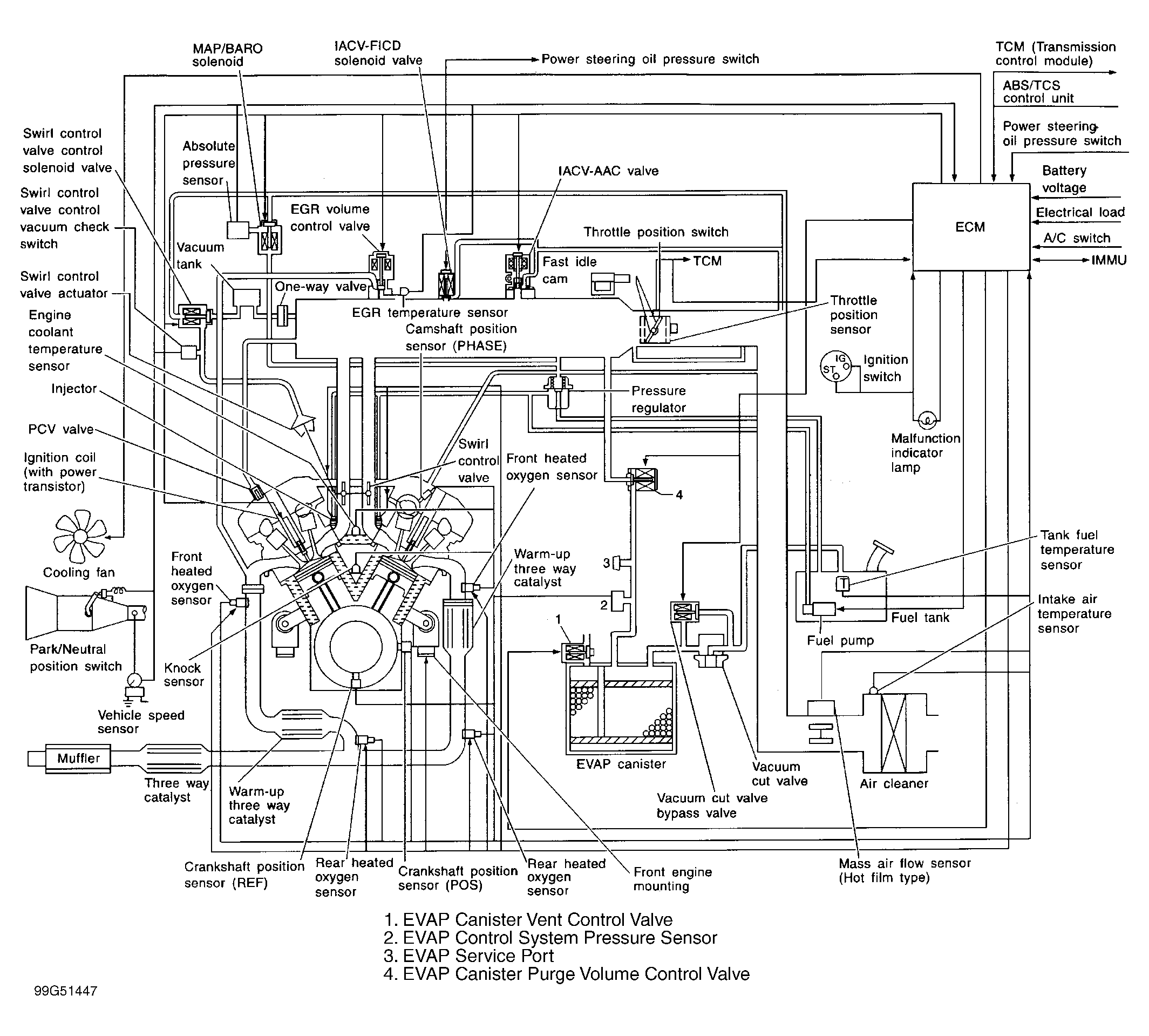
Fig 3: Vacuum Diagram (I30 - California)
G99G51447Courtesy of NISSAN MOTOR CO., U.S.A.
Fig 4: Vacuum Hose Routing (I30 - California)
G99I51449Courtesy of NISSAN MOTOR CO., U.S.A.
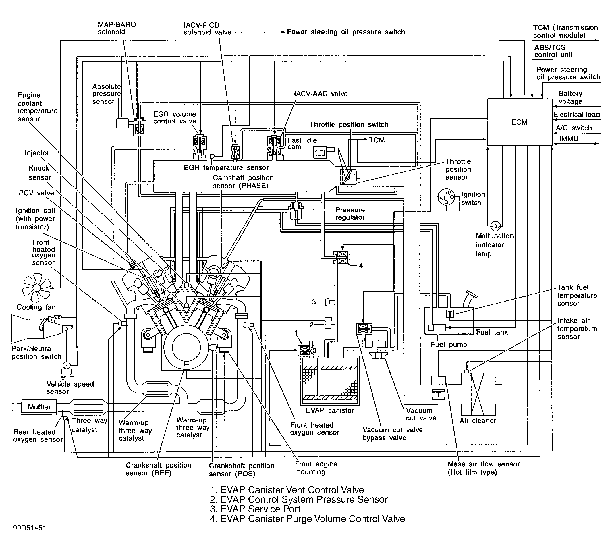
Fig 5: Vacuum Diagram (I30 - Except California)
G99D51451Courtesy of NISSAN MOTOR CO., U.S.A.
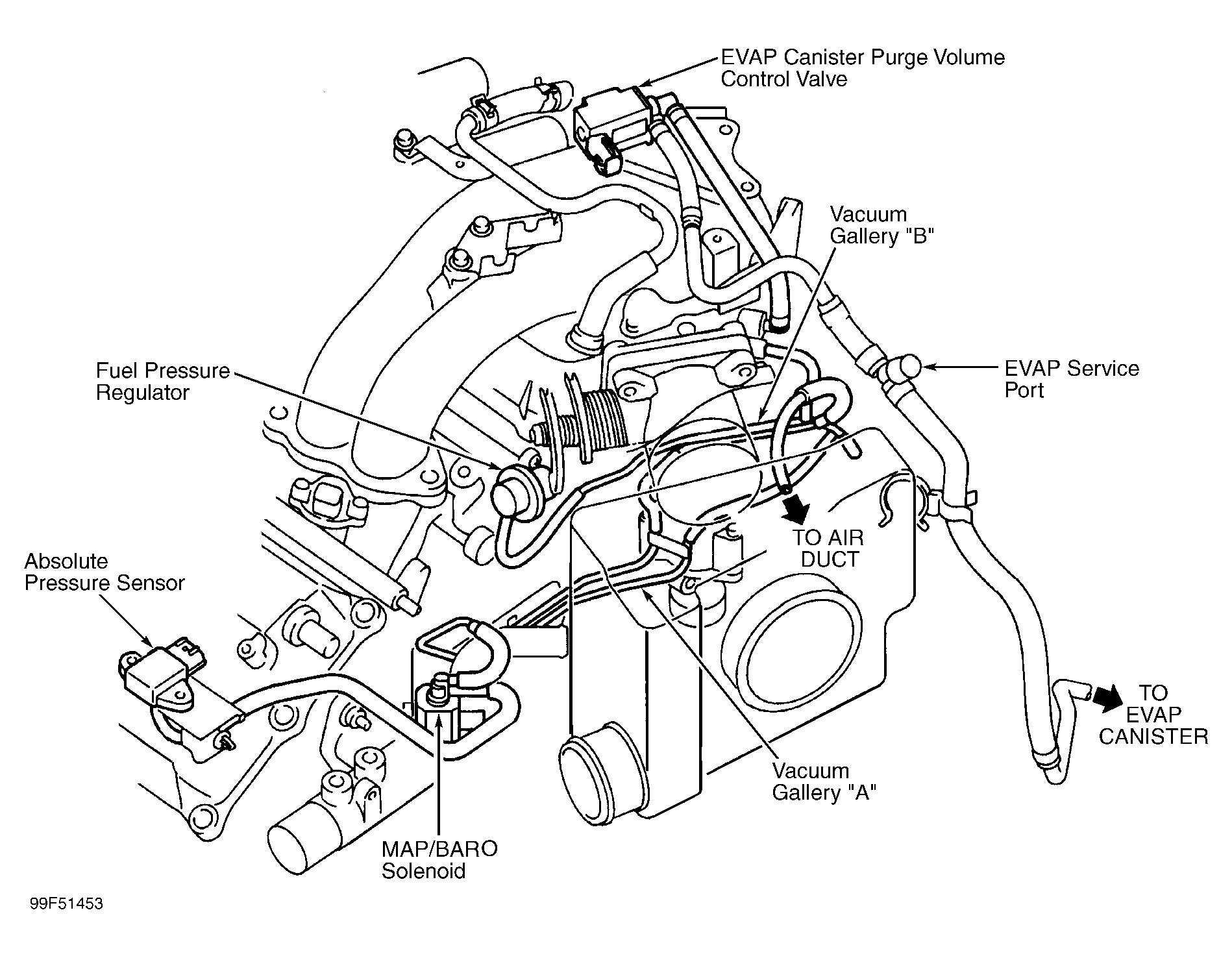
Fig 6: Vacuum Hose Routing (I30 - Except California)
G99F51453Courtesy of NISSAN MOTOR CO., U.S.A.
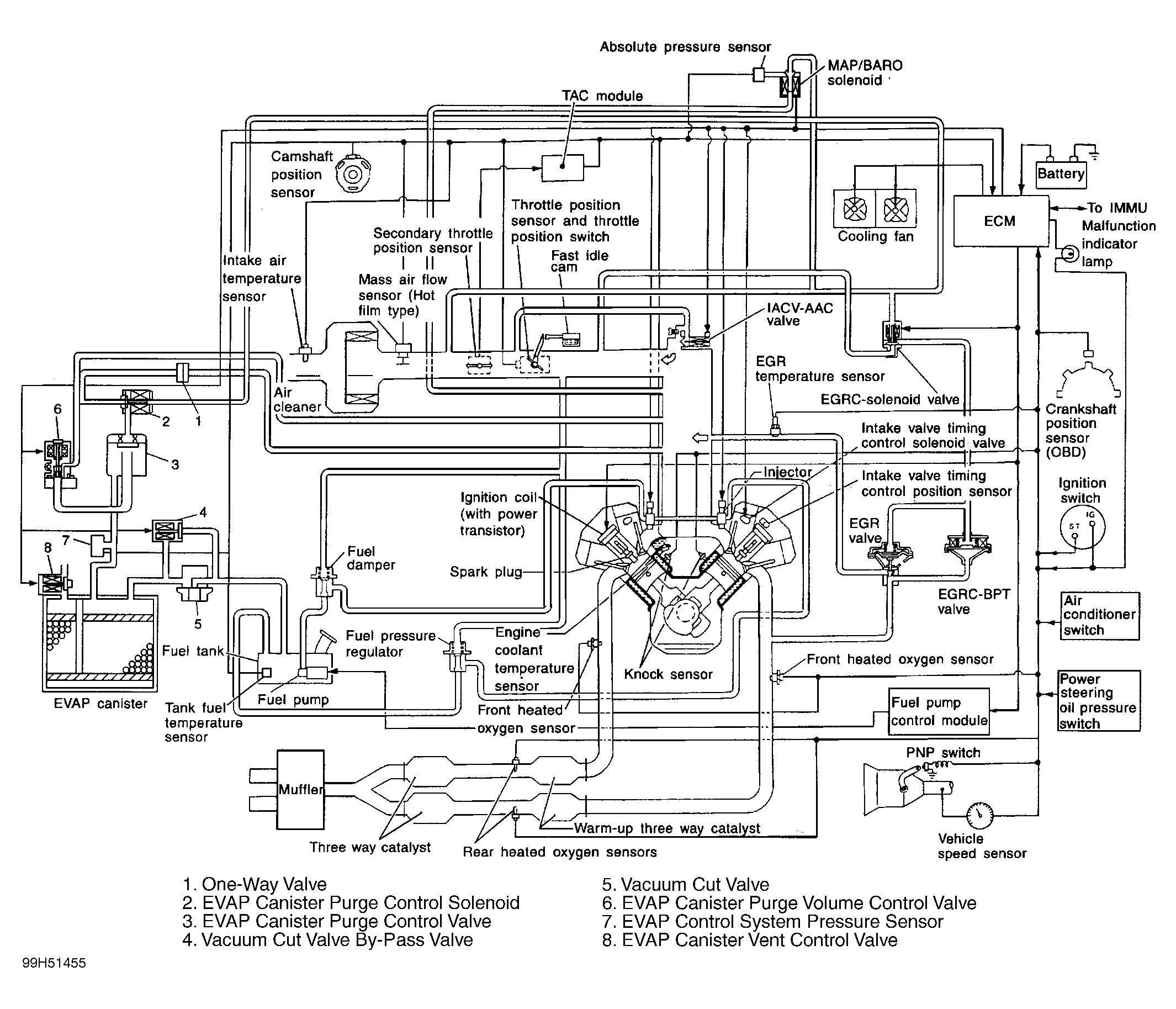
Fig 7: Vacuum Diagram (Q45)
G99H51455Courtesy of NISSAN MOTOR CO., U.S.A.
Fig 8: Vacuum Hose Routing (Q45)
G99J51457Courtesy of NISSAN MOTOR CO., U.S.A.