LEMON Manuals: Even more car manuals for everyone: 1960-2025
Home >> Infiniti >> 2001 >> Q45 Base >> Repair and Diagnosis >> Brakes >> Traction Control >> Anti-Lock & Traction Control >> TCS (Traction Control System) Operation >> Notes
April 5, 2026: LEMON Manuals is launched! Read the announcement.

TCS (Traction Control System) Operation: Notes

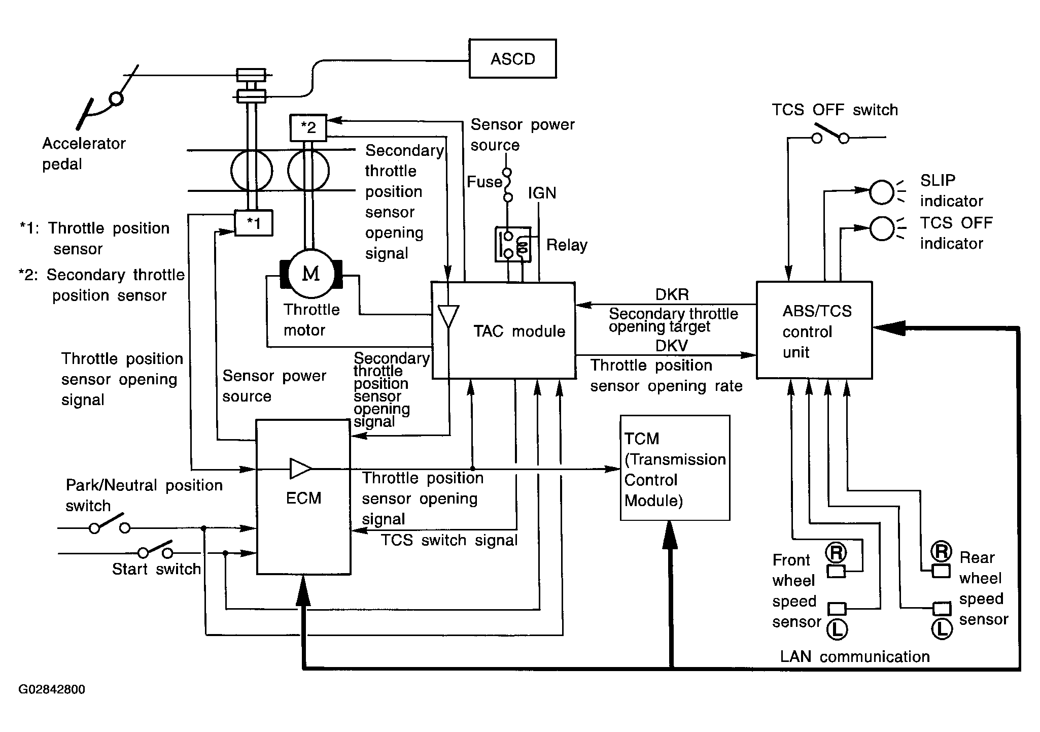
This system has a secondary throttle valve which is opened/closed by a throttle motor. This is in addition to the primary throttle valve linked to the accelerator pedal. The opening angle of this valve is feed-back controlled by the secondary throttle sensor.

The secondary throttle valve is normally kept in the fully opened position. When a slip of the drive wheels is detected by the wheel sensor, the TCS control unit determines the optimum opening position of the secondary throttle valve. The Throttle Actuator Control (TAC) Module then closes the secondary throttle valve to the correct position according to this information. It then reduces the engine output torque, and so avoids occurrence of slip. At the same time, a signal sent from the TCS control unit allows the ECM to cut fuel supply. The TCS control unit needs the primary throttle valve position signal to determine the secondary throttle valve opening position. The TAC module receives the throttle sensor position signal through the ECM, and the TAC module sends the signal to the TCS control unit.

If the TAC module detects trouble in the throttle valve control system, it de-energizes a relay located up-stream of the throttle motor power supply. The secondary throttle valve is then opened fully by means of a return spring. In this case, ordinary vehicle operation is assured by the functioning of the primary throttle valve. At the same time, the TAC module stops sending the throttle position sensor signal to the TCS control unit.

Fig 1: Throttle Control And Engine Control TCS System Configuration
G02842800