LEMON Manuals: Even more car manuals for everyone: 1960-2025
Home >> Infiniti >> 2020 >> Q60 Luxe, AWD >> Repair and Diagnosis >> Engine Performance >> System >> Engine Control System (Diagnostics) (2 Of 6) >> Description >> System >> Engine Control System >> Circuit Diagram >> Except for Mexico
April 5, 2026: LEMON Manuals is launched! Read the announcement.

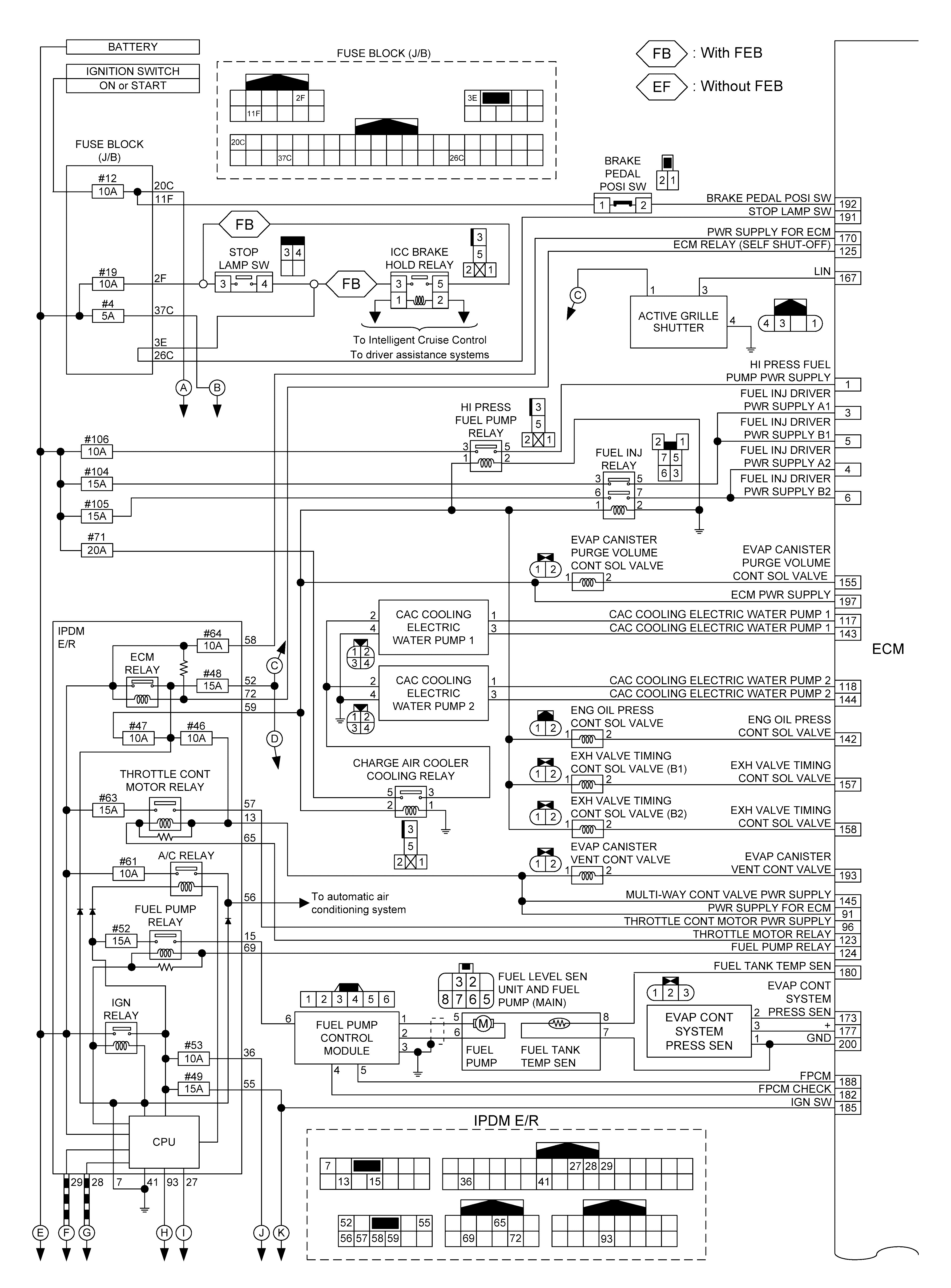
Except for Mexico

Turbo high pressure models 

GNSILL0157505-505Courtesy of NISSAN NORTH AMERICA, INC.
GNSILL0278094-094Courtesy of NISSAN NORTH AMERICA, INC.
GNSJSBIB0570GB-570Courtesy of NISSAN NORTH AMERICA, INC.
GNSILL0157508-508Courtesy of NISSAN NORTH AMERICA, INC.

*: Exhaust gas temperature sensor is not applicable.

Turbo low pressure models 

GNSILL0157509-509Courtesy of NISSAN NORTH AMERICA, INC.
GNSILL0278095-095Courtesy of NISSAN NORTH AMERICA, INC.
GNSJSBIB0604GB-604Courtesy of NISSAN NORTH AMERICA, INC.
GNSILL0157510-510Courtesy of NISSAN NORTH AMERICA, INC.

*: Exhaust gas temperature sensor is not applicable.