LEMON Manuals: Even more car manuals for everyone: 1960-2025
Home >> Lexus >> 2002 >> ES 300 V6-3.0L (1MZ-FE) >> Repair and Diagnosis >> Powertrain Management >> Computers and Control Systems >> Main Relay (Computer/Fuel System) >> Testing and Inspection
April 5, 2026: LEMON Manuals is launched! Read the announcement.

Main Relay (Computer/Fuel System): Testing and Inspection

INSPECTION

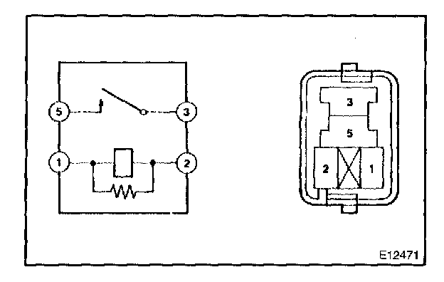
E.F.I. CIRCUIT OPENING RELAY ASSEMBLY E.F.I. ECU RELAY




a. Continuity inspection.
1. Using an ohmmeter, check that continuity exists between each terminal.

Specified condition:
Between terminal 1 and 2 Continuity
Between terminal 3 and 5 No continuity

2. Using an ohmmeter, check that continuity exists between terminals 3 and 5 when the battery voltage is applied across terminals 1 and 2.