LEMON Manuals: Even more car manuals for everyone: 1960-2025
Home >> Lexus >> 2002 >> SC 430 >> Repair and Diagnosis >> External Pages >> Different car >> Section 260 (Fuel System) >> Fuel System >> System Diagram
April 5, 2026: LEMON Manuals is launched! Read the announcement.

System Diagram

WARNING: This page is about a different car, the 2004 Lexus LS 430. However, it is still accessible from the selected car via links, so may be relevant.
Fig 1: System Diagram - Fuel System
G01051832Courtesy of © TOYOTA, LICENSE AGREEMENT TMS1002

Fuel system is determined by the ECM based on signals from various sensors.

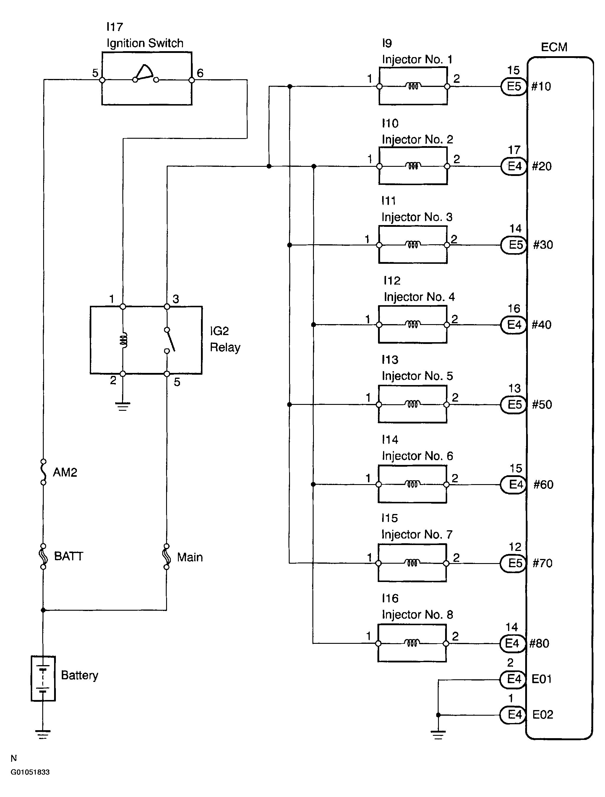
Fig 2: Wiring Diagram - Fuel System (1 Of 2)
G01051833Courtesy of © TOYOTA, LICENSE AGREEMENT TMS1002
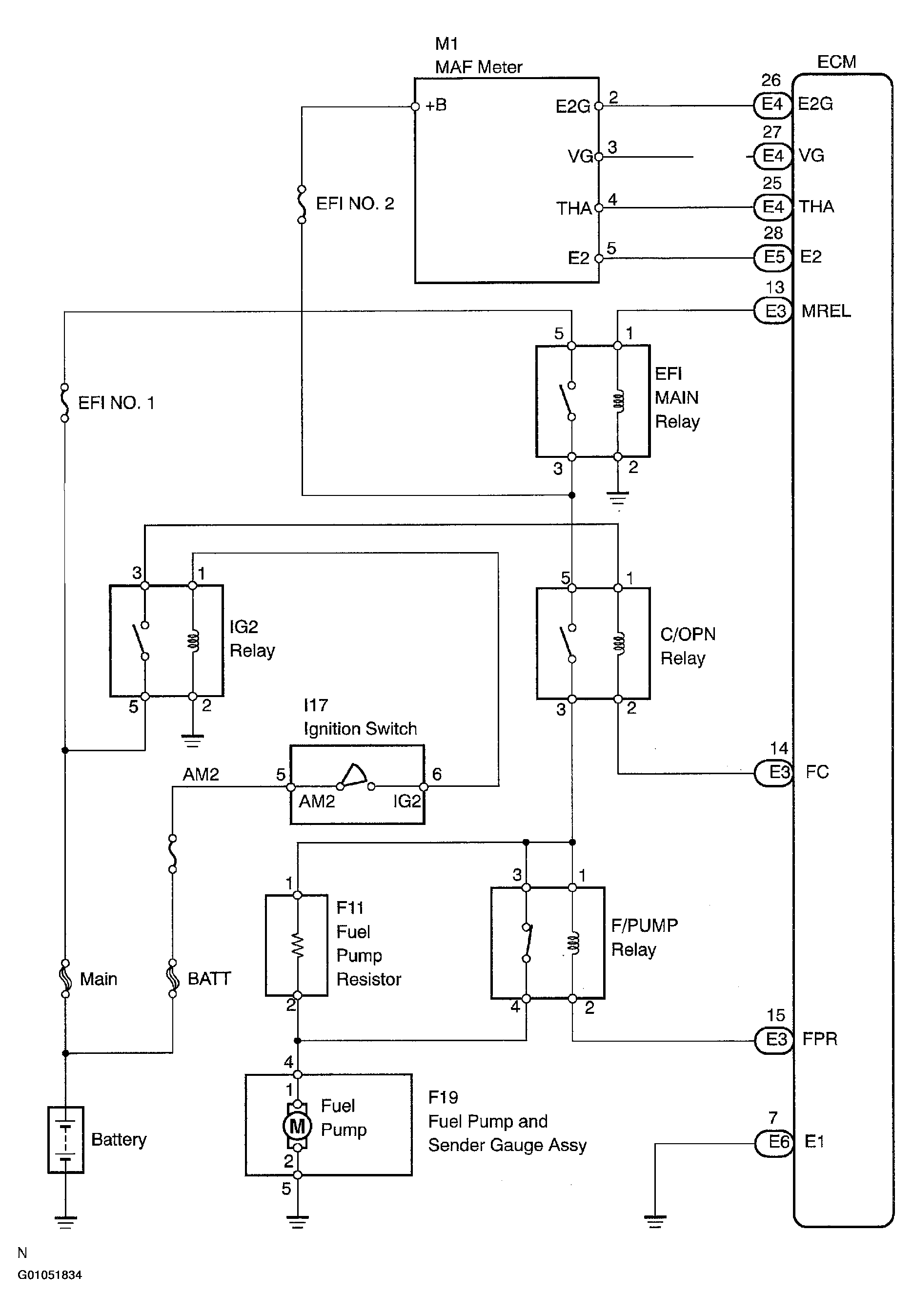
Fig 3: Wiring Diagram - Fuel System (2 Of 2)
G01051834Courtesy of © TOYOTA, LICENSE AGREEMENT TMS1002