LEMON Manuals: Even more car manuals for everyone: 1960-2025
Home >> Lexus >> 2002 >> SC 430 >> Repair and Diagnosis >> External Pages >> Different car >> Section 522 (Lighting) >> Lighting System >> Inspection
April 5, 2026: LEMON Manuals is launched! Read the announcement.

Lighting System: Inspection

WARNING: This page is about a different car, the 2004 Lexus ES 330. However, it is still accessible from the selected car via links, so may be relevant.
  1. HEADLAMP DIMMER SWITCH ASSY 
    1. Inspect light control switch continuity.
      1. Check that there is continuity between terminals at each switch position as shown in LIGHT CONTROL SWITCH SPECIFIED CONDITION CHART .
        LIGHT CONTROL SWITCH SPECIFIED CONDITION CHART

        Switch operation Tester connection Specified condition
        OFF - No continuity
        TAIL 14 - 16 Continuity
        HEAD 13 - 16 - 14 Continuity
        AUTO 16 - 12 Continuity
    2. Inspect headlight dimmer switch continuity.
      1. Check that there is continuity between terminals at each switch position as shown in HEADLIGHT DIMMER SWITCH SPECIFIED CONDITION CHART .
        HEADLIGHT DIMMER SWITCH SPECIFIED CONDITION CHART

        Switch operation Tester connection Specified condition
        FLASH 7 - 8 - 16 Continuity
        LOW BEAM 16 - 17 Continuity
        HI BEAM 7 - 16 Continuity
        Fig 1: Identifying Headlamp Dimmer Switch Assy Connector Terminal
        G03484080Courtesy of © TOYOTA, LICENSE AGREEMENT TMS1002
    3. Inspect turn signal switch continuity.
      1. Check that there is continuity between terminals at each switch position as shown in TURN SIGNAL SWITCH SPECIFIED CONDITION CHART .
        TURN SIGNAL SWITCH SPECIFIED CONDITION CHART

        Switch operation Tester connection Specified condition
        Right turn 2 - 3 Continuity
        Neutral - No continuity
        Left turn 1 - 2 Continuity
    4. Inspect front fog light switch continuity.
      1. Check that there is continuity between terminals at each switch position as shown in FRONT FOG LIGHT SPECIFIED CONDITION CHART .
        FRONT FOG LIGHT SPECIFIED CONDITION CHART

        Switch operation Tester connection Specified condition
        OFF - No continuity
        ON 10 - 11 Continuity
  2. HAZARD WARNING SIGNAL SWITCH ASSY 
    1. Check that there is continuity between terminals at each switch position as shown in HAZARD WARNING SIGNAL SPECIFIED CONDITION CHART .
      HAZARD WARNING SIGNAL SPECIFIED CONDITION CHART

      Switch operation Tester connection Specified condition
      OFF 1 - 4 No continuity
      ON 1 - 4 Continuity
      Illumination circuit 8 - 9 Continuity
    2. Inspect illumination operation.
      1. Connect the positive (+) lead from the battery to terminal 8 and negative (-) lead to terminal 9, then check that the illumination lights up.
  3. LUGGAGE COMPARTMENT DOOR LOCK ASSY 
    1. Inspect luggage compartment door courtesy lamp switch continuity.
      1. Check that there is continuity between terminal 2 and body ground when switch is operated.

        Standard: 

        ON (When shaft is pressed): No continuity 

        OFF (When shaft is not pressed): Continuity 

        Fig 2: Luggage Compartment Door Lock Assy Converter Terminal
        G03484081Courtesy of © TOYOTA, LICENSE AGREEMENT TMS1002
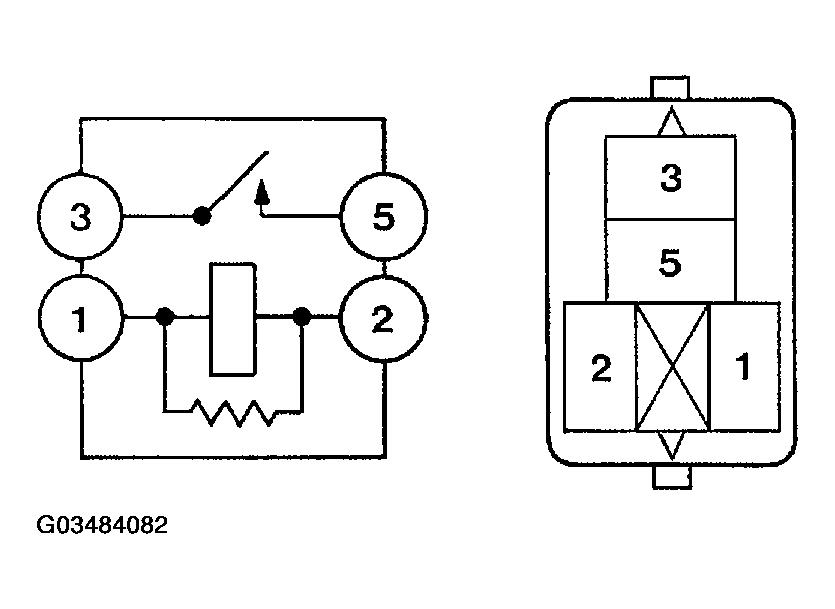
  4. FOG LAMP RELAY 
    1. Inspect relay continuity.
      FOG LAMP RELAY SPECIFIED CONDITION CHART

      Condition Tester connection Specified condition
      Constant 1 - 2 Continuity
      Apply B+ between terminals 1 and 2. 3 - 5 Continuity
      Fig 3: Measuring Relay Continuity For Fog Lamp
      G03484082Courtesy of © TOYOTA, LICENSE AGREEMENT TMS1002
  5. ROOF CONSOLE BOX ASSY 
    1. Inspect map lamp continuity.
      1. Check that there is continuity between terminal 6 and 7 when switch is operated.

        Standard: 

        ON: Continuity OFF: No continuity 

        Fig 4: Identifying Roof Console Box Assy Converter Terminal
        G03484083Courtesy of © TOYOTA, LICENSE AGREEMENT TMS1002
  6. ROOM LAMP ASSY NO.1 
    1. Inspect room lamp assy No. 1 continuity.
      1. Check that there is continuity between terminals at each switch position as shown in ROOM LAMP ASSEMBLY SPECIFIED CONDITION CHART .

        Standard: 

        ROOM LAMP ASSEMBLY SPECIFIED CONDITION CHART

        Switch operation Tester connection Specified condition
        OFF - No continuity
        DOOR 1 - 2 Continuity
        ON 1 - 3 Continuity
        Fig 5: Identifying Room Lamp Assy No.1 Converter Terminal
        G03484084Courtesy of © TOYOTA, LICENSE AGREEMENT TMS1002
  7. COURTESY LAMP ASSY 
    1. Inspect courtesy lamp assy continuity.
      1. Check that there is continuity between terminals when switch is operated.

        Standard: 

        ON (When shaft is pressed): No continuity 

        OFF (When shaft is not pressed): Continuity 

  8. GLOVE BOX LAMP ASSY 
    1. Inspect glove box lamp assy continuity.
      1. Check that there is continuity between terminals when switch is operated.

        Standard: 

        ON (When shaft is pressed): No continuity 

        OFF (When shaft is not pressed): Continuity 

  9. LUGGAGE COMPARTMENT LAMP ASSY NO.1 
    1. Inspect luggage compartment lamp assy No. 1.
    2. Check that there is continuity between terminals when switch is operated.

      Standard: 

      ON: Continuity OFF: 

      No continuity 

  10. TAIL LAMP RELAY 
    1. Inspect relay continuity.
      TAIL LAMP RELAY SPECIFIED CONDITION CHART

      Switch operation Tester connection Specified condition
      Constant 1 - 2 Continuity
      Apply B+ between terminal 1 and 2 3 - 5 Continuity
      Fig 6: Checking Tail Lamp Relay Continuity
      G03484085Courtesy of © TOYOTA, LICENSE AGREEMENT TMS1002
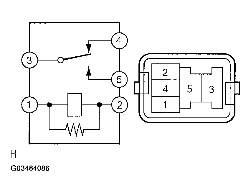
  11. DAY TIME RUNNING LIGHT RELAY NO.1 
    1. Inspect relay continuity.
      DAY TIME RUNNING LIGHT RELAY NO.1 SPECIFIED CONDITION CHART

      Condition Tester connection Specified condition
      Constant 1 - 3, 2 - 4 Continuity
      Apply B+ between terminal 1 and 3 4 - 5 Continuity
      Fig 7: Checking Day Time Running Light Relay No.1 Continuity
      G03484086Courtesy of © TOYOTA, LICENSE AGREEMENT TMS1002
  12. DAY TIME RUNNING LIGHT RELAY NO.2 
    1. Inspect relay continuity.
      DAY TIME RUNNING LIGHT RELAY NO.2 SPECIFIED CONDITION CHART

      Condition Tester connection Specified condition
      Constant 1 - 2 Continuity
      Apply B+ between terminal 1 and 2 3 - 5 Continuity
      Fig 8: Identifying Day Time Running Light Relay No.2 Continuity
      G03484087Courtesy of © TOYOTA, LICENSE AGREEMENT TMS1002