LEMON Manuals: Even more car manuals for everyone: 1960-2025
Home >> Lexus >> 2003 >> LS 430 >> Repair and Diagnosis (Single Page) >> External Pages >> Different car >> Section 118 (Engine Control System Self Diagnostics) >> Diagnostic Tests >> DTC P0442: EVAP Emission Control System Leak Detected (Small Leak) & DTC P0456: EVAP Emission Control System Leak Detected (Very Small Leak) >> Circuit Description
April 5, 2026: LEMON Manuals is launched! Read the announcement.

Circuit Description

WARNING: This page is about a different car, the 2003 Toyota MR2. However, it is still accessible from the selected car via links, so may be relevant.

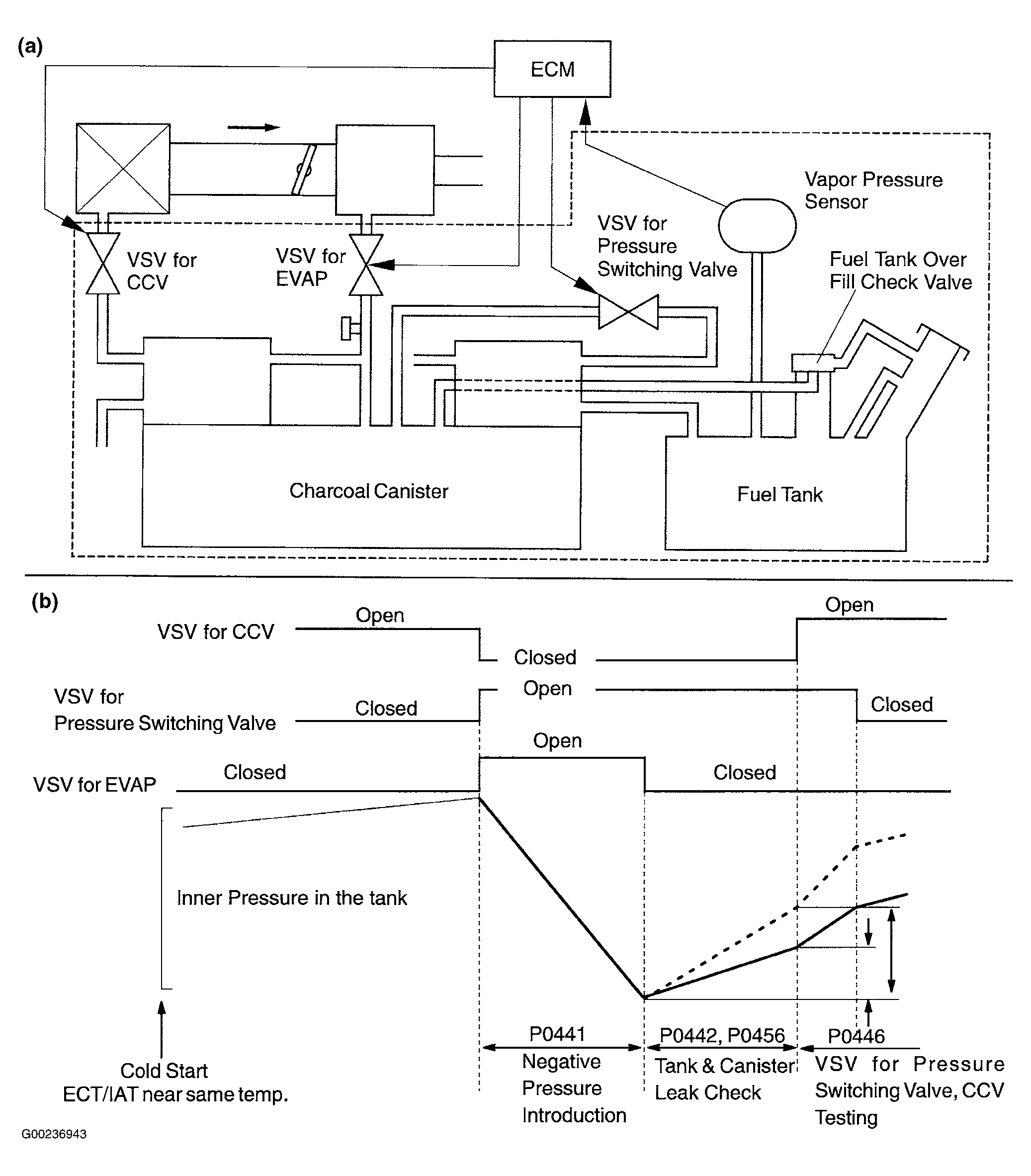
The vapor pressure sensor, VSV for EVAP, VSV for canister closed valve (CCV) and VSV for pressure switching valve are used to detect abnormalities in the evaporative emission control system. The ECM decides whether there is an abnormality in the evaporative emission control system based on the vapor pressure sensor signal. DTCs P0442 or P0456 is recorded by the ECM when evaporative emissions leak from the components or when the vapor pressure sensor malfunctions. See Fig 1.

Fig 1: EVAP Emission Control System Leak Detection Area
G00236943Courtesy of © TOYOTA, LICENSE AGREEMENT TMS1002