LEMON Manuals: Even more car manuals for everyone: 1960-2025
Home >> Lexus >> 2004 >> ES 330 >> Repair and Diagnosis >> External Pages >> Different car >> Section 318 (Power Door Lock Control System - Diagnostics) >> Power Door Lock Control System >> Key Lock-In Prevention Function Does Not Work Properly (Manual Operation And Operation Interlocked With Key Are Active) >> Wiring Diagram
April 5, 2026: LEMON Manuals is launched! Read the announcement.

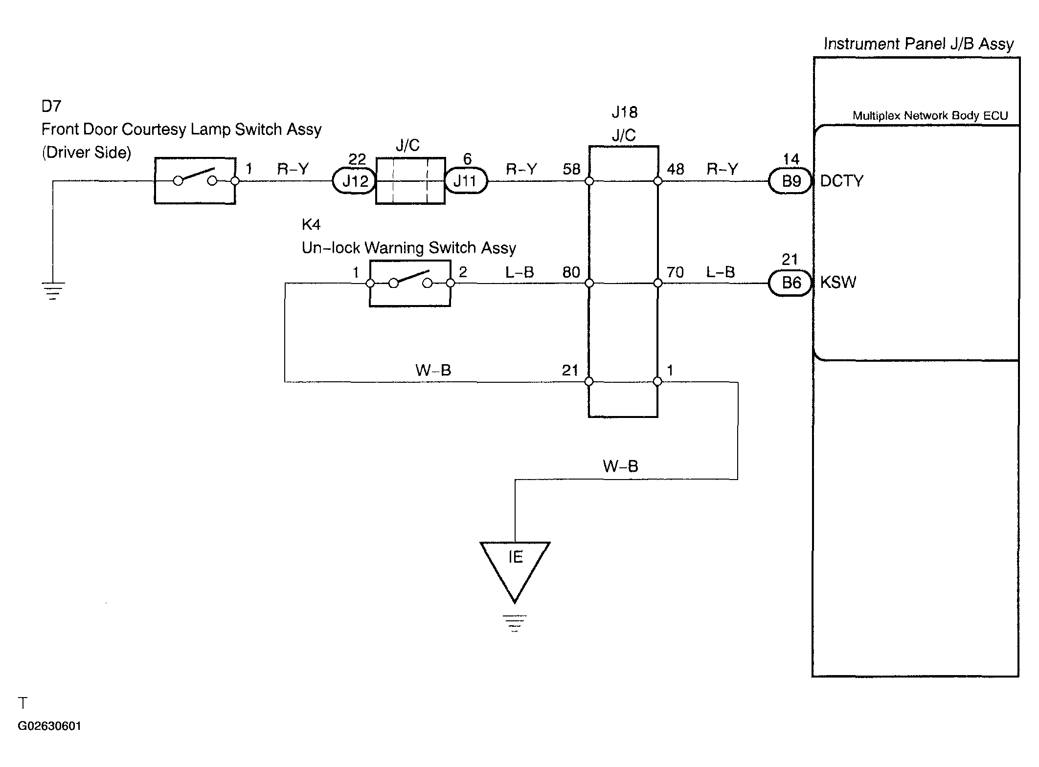
Key Lock-In Prevention Function Does Not Work Properly (Manual Operation And Operation Interlocked With Key Are Active): Wiring Diagram

WARNING: This page is about a different car, the 2005 Toyota Sienna. However, it is still accessible from the selected car via links, so may be relevant.
Fig 1: Key Lock-In Prevention Function Does Not Work Properly (Manual Operation And Operation Interlocked With Key Are Active) Wiring Diagram
G02630601Courtesy of © TOYOTA, LICENSE AGREEMENT TMS1002