LEMON Manuals: Even more car manuals for everyone: 1960-2025
Home >> Lexus >> 2004 >> IS 300 Base, Standard >> Repair and Diagnosis >> External Pages >> Different car >> Section 127 (Anti-Theft System) >> Circuit Tests >> Headlight Control Relay Circuit >> Circuit Description
April 5, 2026: LEMON Manuals is launched! Read the announcement.

Circuit Description

WARNING: This page is about a different car, the 2003 Lexus IS 300 and 2002 Lexus IS 300. However, it is still accessible from the selected car via links, so may be relevant.

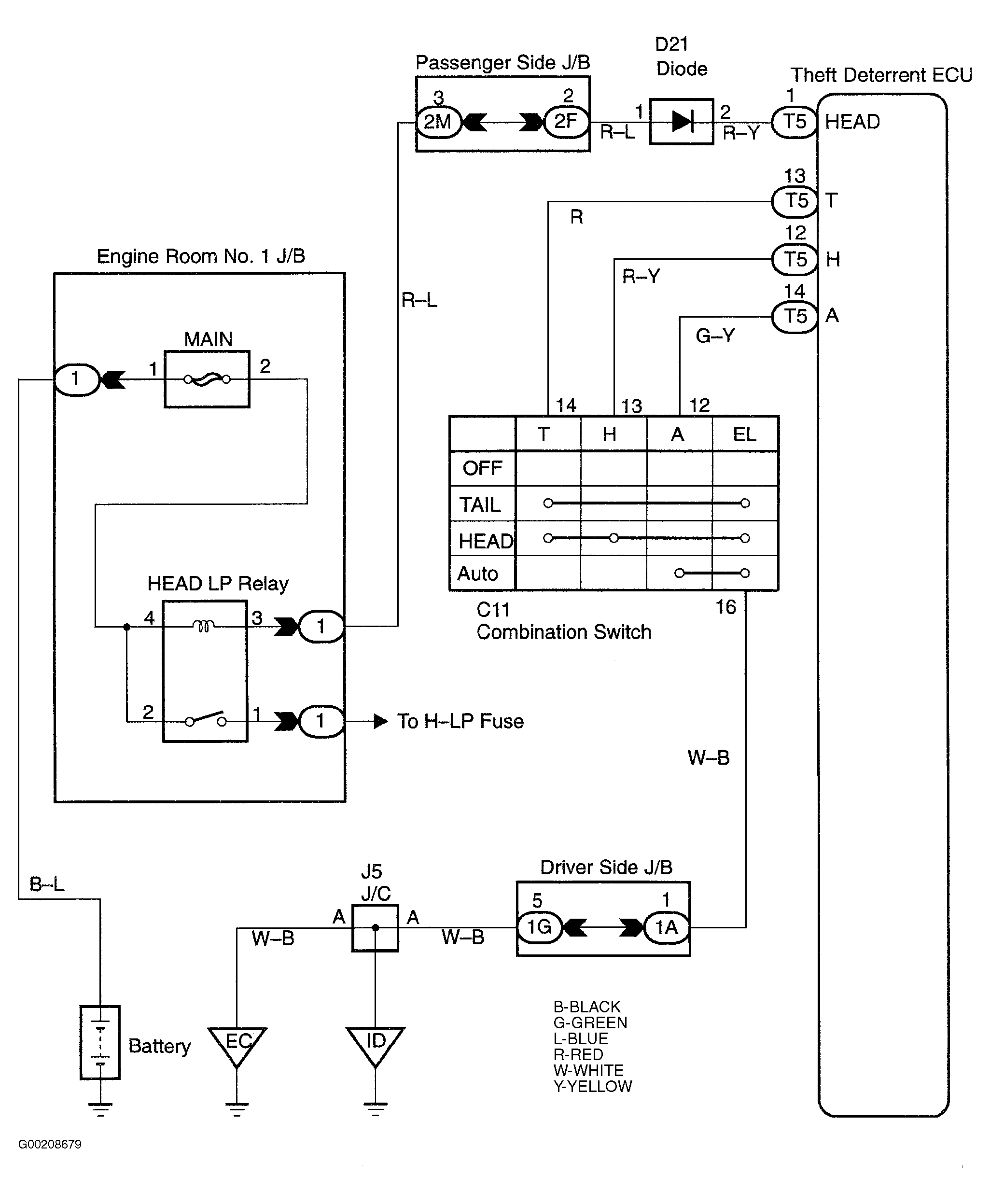
When the anti-theft system is activated, it causes the transistor in the ECU to switch ON and OFF at approximately 0.4 second intervals. This switches the headlight control relay ON and OFF, thus flashing the headlights. In this condition, if any of the following operations is done, the transistor in the ECU goes OFF and the headlight control relay switches OFF, thus stopping the headlights flashing:

See Fig 1.

Fig 1: Identifying Headlight Control Relay Circuit
G00208679Courtesy of © TOYOTA, LICENSE AGREEMENT TMS1002