LEMON Manuals
: Even more car manuals for everyone: 1960-2025
Home
>>
Lexus
>>
2004
>>
LS 430
>>
Repair and Diagnosis
>>
Engine Performance
>>
Tune-Up
>>
Ignition
>>
Ignition System
>>
System Diagram
April 5, 2026:
LEMON Manuals is launched!
Read the announcement.
System Diagram
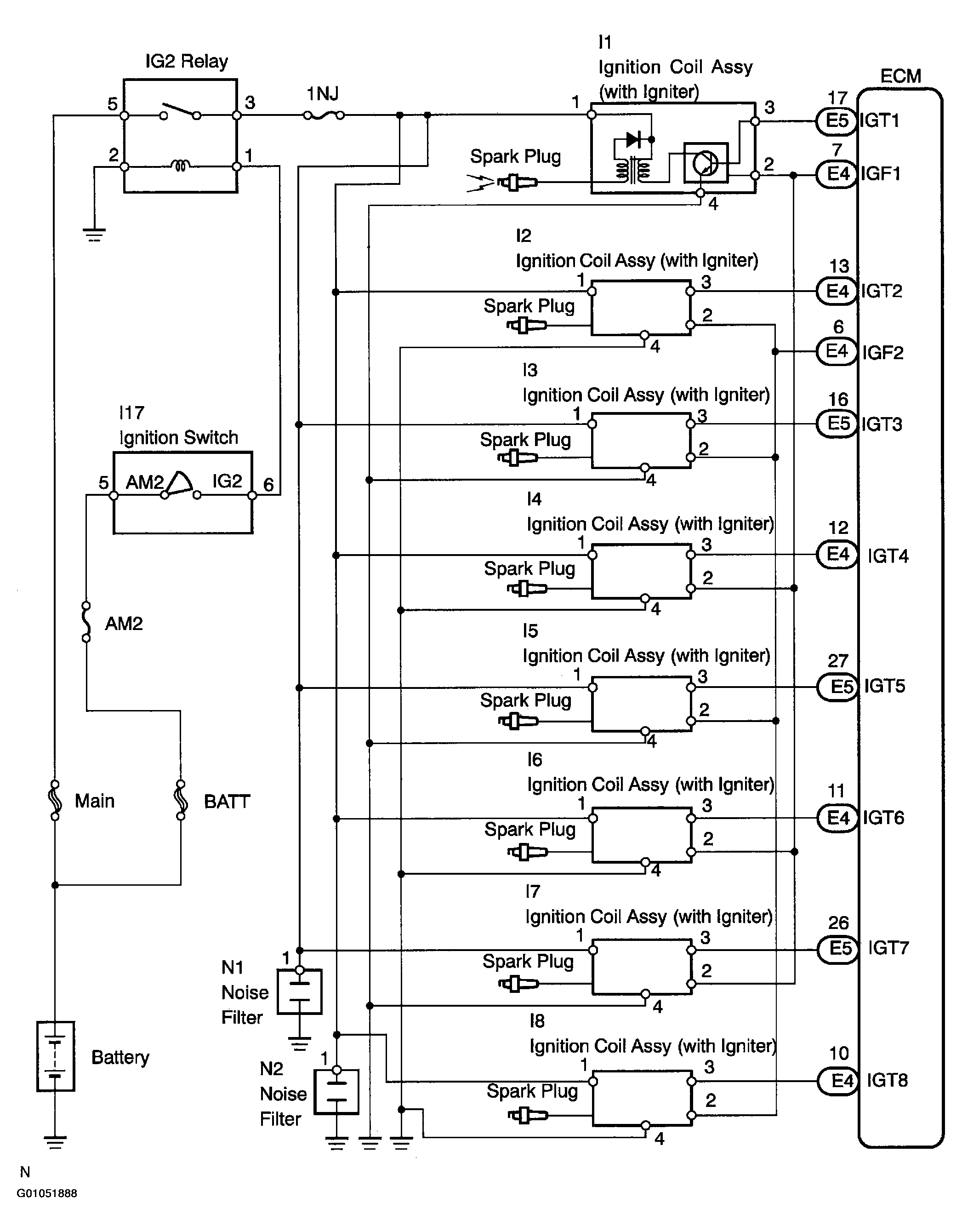
The ECM determines ignition timing based on signals from various sensors.
Fig 1: Ignition System Circuit Diagram
Courtesy of © TOYOTA, LICENSE AGREEMENT TMS1002
Fig 2: Ignition System Circuit Diagram
Courtesy of © TOYOTA, LICENSE AGREEMENT TMS1002