LEMON Manuals: Even more car manuals for everyone: 1960-2025
Home >> Lexus >> 2004 >> SC 430 >> Repair and Diagnosis >> External Pages >> Different car >> Section 231 (LEXUS Link System - Diagnosis) >> Ecu Power Source Circuit >> Circuit Description
April 5, 2026: LEMON Manuals is launched! Read the announcement.

Circuit Description

WARNING: This page is about a different car, the 2004 Lexus LS 430. However, it is still accessible from the selected car via links, so may be relevant.

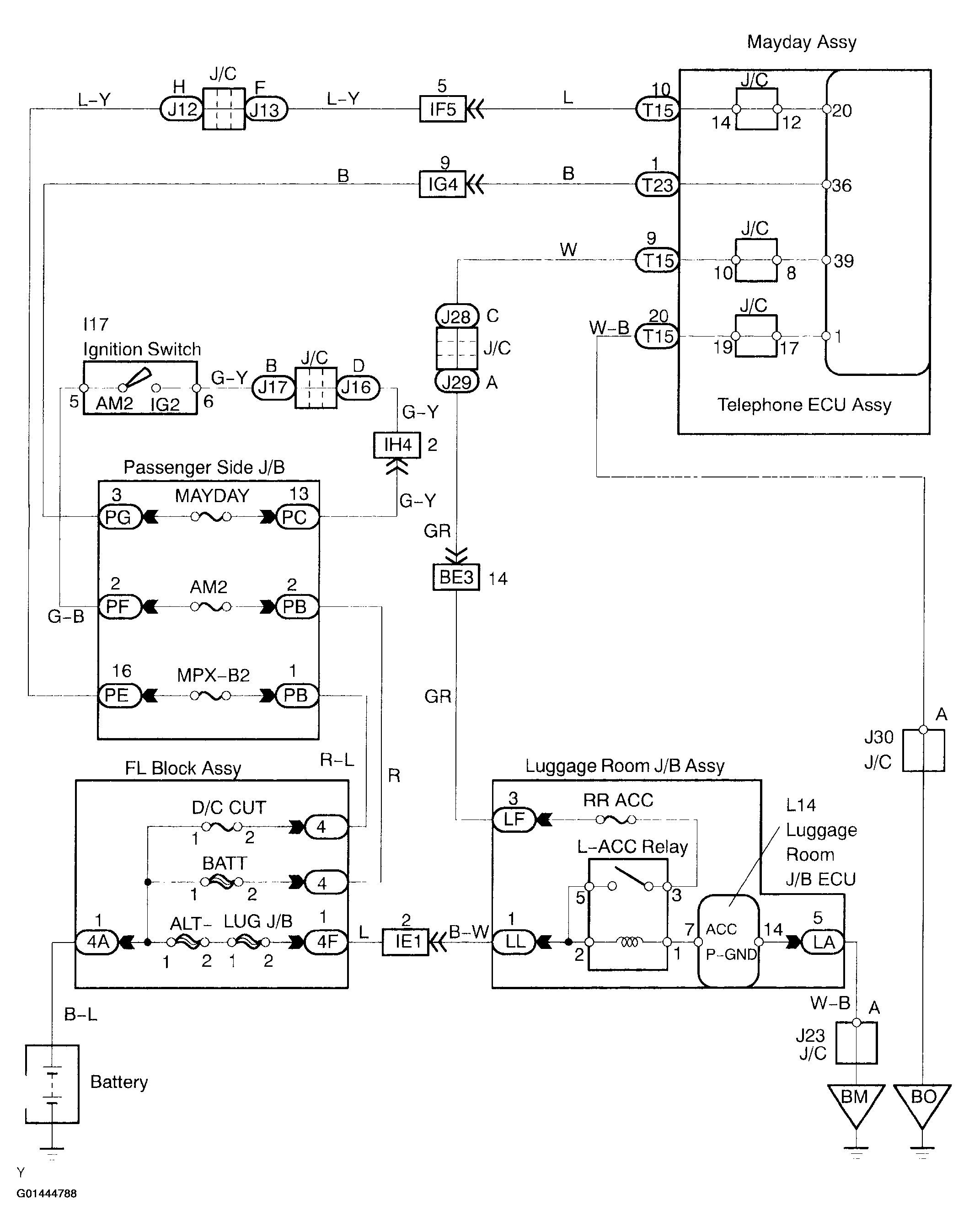
This is the power source circuit for the telephone ECU assy (Mayday ECU).

Fig 1: ECU Power Source Wiring Diagram
G01444788Courtesy of © TOYOTA, LICENSE AGREEMENT TMS1002