LEMON Manuals: Even more car manuals for everyone: 1960-2025
Home >> Lexus >> 2007 >> GS 430 >> Repair and Diagnosis >> Body & Frame >> Seats >> Seat >> Front Power Seat Control System >> System Diagram
April 5, 2026: LEMON Manuals is launched! Read the announcement.

System Diagram

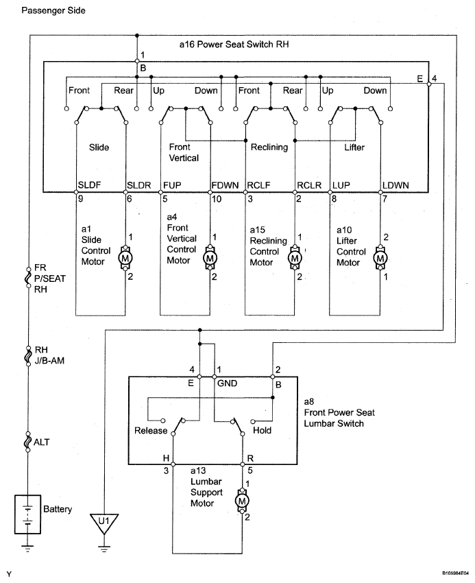
Fig 1: Front Power Seat Control Circuit Diagram (1 Of 2)
G05300442Courtesy of © TOYOTA, LICENSE AGREEMENT TMS1002
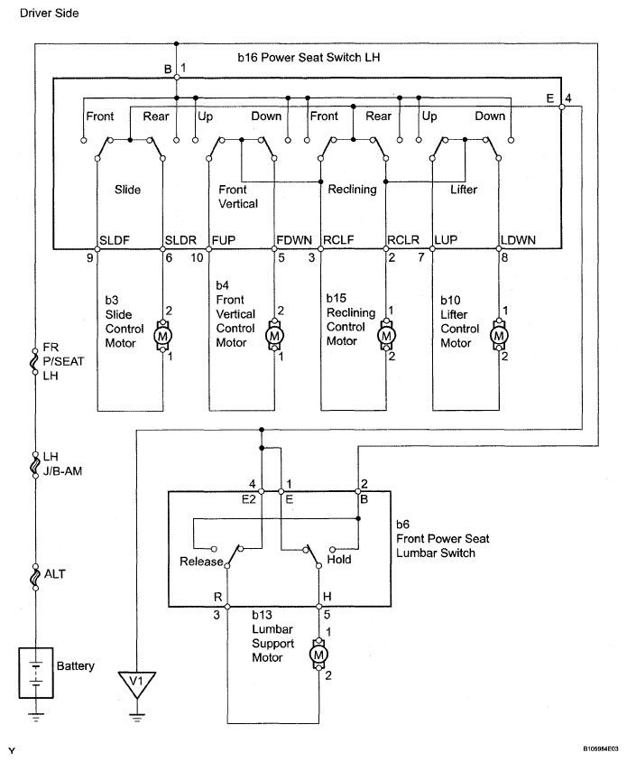
Fig 2: Front Power Seat Control Circuit Diagram (2 Of 2)
G05300443Courtesy of © TOYOTA, LICENSE AGREEMENT TMS1002