LEMON Manuals: Even more car manuals for everyone: 1960-2025
Home >> Lexus >> 2007 >> GS 450h >> Repair and Diagnosis >> Body & Frame >> Windows >> Windshield/WINDOWGLASS >> Defogger Relay >> On-Vehicle Inspection
April 5, 2026: LEMON Manuals is launched! Read the announcement.

On-Vehicle Inspection

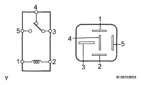
  1. INSPECT DEFOGGER RELAY (Marking: DEFOG) 
    1. Measure the resistance of the DEFOGGER relay.

      Standard resistance 

      STANDARD RESISTANCE REFERENCE

      Tester Condition Specified Condition
      3 - 4 Below 1 Ω
      3 - 5 10 kΩ or higher
      3 - 5 Below 1 Ω (when battery voltage is applied to terminals 1 and 2)

      If the result is not as specified, replace the relay.

      Fig 1: Inspecting Defogger Relay (Marking: DEFOG)
      G05315069Courtesy of © TOYOTA, LICENSE AGREEMENT TMS1002