LEMON Manuals: Even more car manuals for everyone: 1960-2025
Home >> Lexus >> 2007 >> IS 250 AWD >> Repair and Diagnosis >> Engine Performance >> System >> Engine Control System (4GR-FSE) - System And Circuit Testing, On-Vehicle Inspection, Removal, Inspection & Installation >> EVAP System >> Monitor Result
April 5, 2026: LEMON Manuals is launched! Read the announcement.

Monitor Result

Detailed information (ES-19).

The test value and test limit information are described as shown in the following table. This information is included under MONITOR RESULT in the emissions-related DTC sections:

EVAP 

MONITOR RESULT INFORMATION - EVAP

Monitor ID Test ID Scaling Unit Description
$3D $C9 Multiply by 0.001 kPa Test value for small leak (P0456)
$3D $CA Multiply by 0.001 kPa Test value for gross leak (P0455)
$3D $CB Multiply by 0.001 kPa Test value for leak detection pump OFF stuck (P2401)
$3D $CD Multiply by 0.001 kPa Test value for leak detection pump ON stuck (P2402)
$3D $CE Multiply by 0.001 kPa Test value for vent valve OFF stuck (P2420)
$3D $CF Multiply by 0.001 kPa Test value for vent valve ON stuck (P2419)
$3D $D0 Multiply by 0.001 kPa Test value for reference orifice low flow (P043E)
$3D $D1 Multiply by 0.001 kPa Test value for reference orifice high flow (P043F)
$3D $D4 Multiply by 0.001 kPa Test value for purge VSV close stuck (P0441)
$3D $D5 Multiply by 0.001 kPa Test value for purge VSV open stuck (P0441)
$3D $D7 Multiply by 0.001 kPa Test value for purge flow insufficient (P0441)
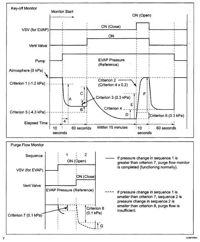
*: Pressures A to G are indicated as shown in the following diagram.
Fig 1: EVAP Pressure Graph
G05316590Courtesy of © TOYOTA, LICENSE AGREEMENT TMS1002