LEMON Manuals: Even more car manuals for everyone: 1960-2025
Home >> Lexus >> 2007 >> LS 460 >> Repair and Diagnosis >> External Pages >> Different car >> Section 158 (Remote Keyless Entry System) >> Remote Keyless Entry System >> Wiring Diagram -- KEYLESS-
April 5, 2026: LEMON Manuals is launched! Read the announcement.

Wiring Diagram -- KEYLESS-

WARNING: This page is about a different car, the 2004 Nissan Maxima. However, it is still accessible from the selected car via links, so may be relevant.
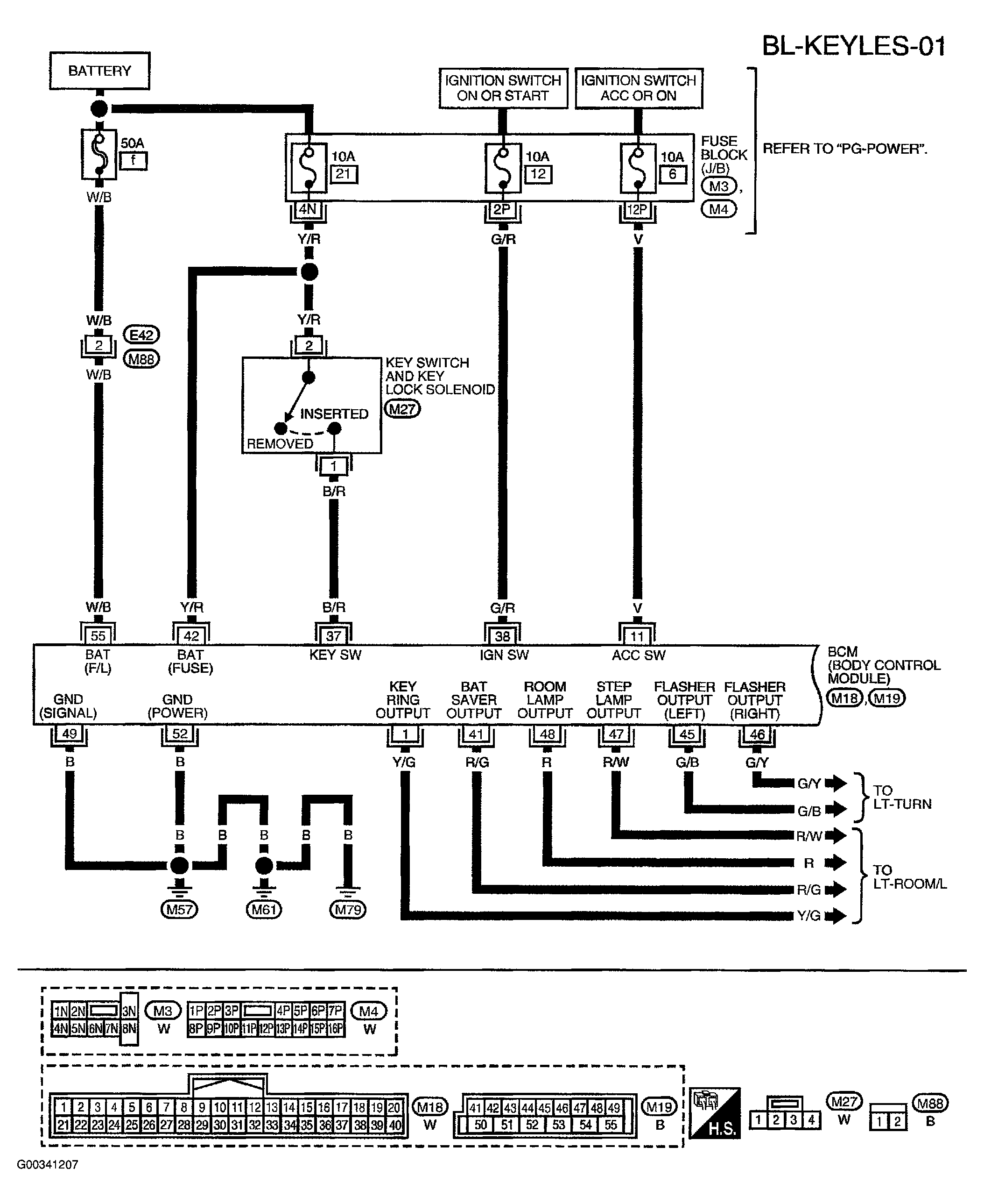
Fig 1: Wiring Diagram - BL-KEYLES-01
G00341207Courtesy of NISSAN MOTOR CO., U.S.A.
Fig 2: Wiring Diagram - BL-KEYLES-02
G00341208Courtesy of NISSAN MOTOR CO., U.S.A.
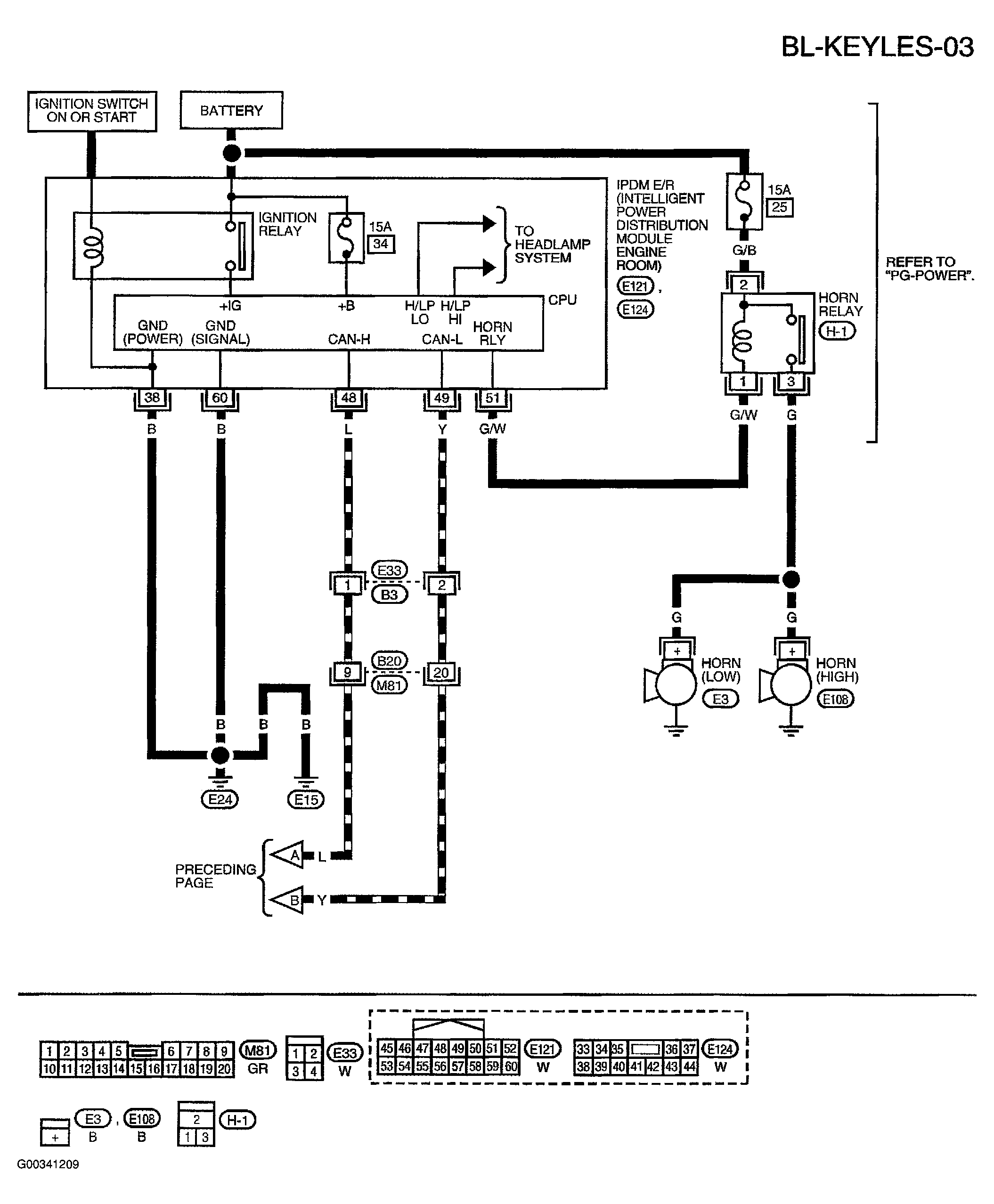
Fig 3: Wiring Diagram - BL-KEYLES-03
G00341209Courtesy of NISSAN MOTOR CO., U.S.A.