LEMON Manuals: Even more car manuals for everyone: 1960-2025
Home >> Lexus >> 2007 >> LS 460L >> Repair and Diagnosis >> Engine Mechanical >> Starter >> Starting >> Starting System >> System Diagram
April 5, 2026: LEMON Manuals is launched! Read the announcement.

System Diagram

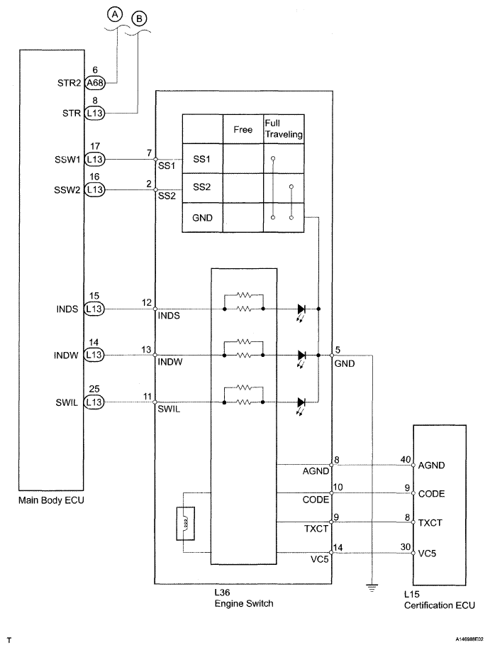
Fig 1: Starting System Circuit Diagram (1 Of 2)
G04943813Courtesy of © TOYOTA, LICENSE AGREEMENT TMS1002
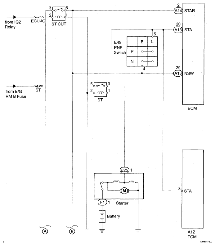
Fig 2: Starting System Circuit Diagram (2 Of 2)
G04943814Courtesy of © TOYOTA, LICENSE AGREEMENT TMS1002