LEMON Manuals: Even more car manuals for everyone: 1960-2025
Home >> Lexus >> 2007 >> LS 460L >> Repair and Diagnosis >> Engine Performance >> Mode 6 - LEXUS >> GS 430
April 5, 2026: LEMON Manuals is launched! Read the announcement.

GS 430

HEATED OXYGEN SENSOR BANK 1 SENSOR 1 HEATER

MID TID Scaling Description of Test Value Minimum Test Limit Maximum Test Limit
$41 $90 Multiply by 0.001 [A] Maximum sensor heater current Minimum test limit Maximum test limit
HEATED OXYGEN SENSOR BANK 1 SENSOR 2 HEATER

MID TID Scaling Description of Test Value Minimum Test Limit Maximum Test Limit
$42 $90 Multiply by 0.001 [A] Maximum sensor heater current Minimum test limit Maximum test limit
HEATED OXYGEN SENSOR BANK 2 SENSOR 1 HEATER

MID TID Scaling Description of Test Value Minimum Test Limit Maximum Test Limit
$45 $90 Multiply by 0.001 [A] Maximum sensor heater current Minimum test limit Maximum test limit
HEATED OXYGEN SENSOR BANK 2 SENSOR 2 HEATER

MID TID Scaling Description of Test Value Minimum Test Limit Maximum Test Limit
$46 $90 Multiply by 0.001 [A] Maximum sensor heater current Minimum test limit Maximum test limit
THERMOSTAT

MID TID Scaling Description of Test Value Minimum Test Limit Maximum Test Limit
$E1 $E8 Multiply by 01 [°C] ECT sensor output when estimated ECT reaches to malfunction criteria Malfunction criteria Maximum test limit
HEATED OXYGEN SENSOR BANK 1 SENSOR 1 HEATER

MID TID Scaling Description of Test Value Minimum Test Limit Maximum Test Limit
$01 $03 Multiply by 0.001 [V] Sensor voltage to define sensor status is Lean that is defined when sensor voltage is lower than this value Sensor voltage to define sensor status is Lean Sensor voltage to define sensor status is Lean
$01 $04 Multiply by 0.001 [V] Sensor voltage to define sensor status is Rich that is defined when sensor voltage is lower than this value Sensor voltage to define sensor status is Rich Sensor voltage to define sensor status is Rich
$01 $05 Multiply by 0.001 [seconds] Rich to Lean switch time Minimum test limit Maximum test limit
$01 $06 Multiply by 0.001 [seconds] Lean to Rich switch time Minimum test limit Maximum test limit
$01 $07 Multiply by 0.005 [V] Minimum sensor voltage 0 V Malfunction criterion
$01 $08 Multiply by 0.005 [V] Maximum sensor voltage Malfunction criterion 1.0 V
$01 $81 Multiply by 0.001 [seconds] Duration while sensor voltage stuck Lean or Rich 0 Malfunction criterion
$01 $82 Multiply by 0.001 [seconds] Duration of one sensor frequency Minimum test limit Maximum test limit
HEATED OXYGEN SENSOR BANK 2 SENSOR 1 HEATER

MID TID Scaling Description of Test Value Minimum Test Limit Maximum Test Limit
$05 $03 Multiply by 0.001 [V] Sensor voltage to define sensor status is Lean that is defined when sensor voltage is lower than this value Sensor voltage to define sensor status is Lean Sensor voltage to define sensor status is Lean
$05 $04 Multiply by 0.001 [V] Sensor voltage to define sensor status is Rich that is defined when sensor voltage is lower than this value Sensor voltage to define sensor status is Rich Sensor voltage to define sensor status is Rich
$05 $05 Multiply by 0.001 [seconds] Rich to Lean switch time Minimum test limit Maximum test limit
$05 $06 Multiply by 0.001 [seconds] Lean to Rich switch time Minimum test limit Maximum test limit
$05 $07 Multiply by 0.005 [V] Minimum sensor voltage 0 V Malfunction criterion
$05 $08 Multiply by 0.005 [V] Maximum sensor voltage Malfunction criterion 1.0 V
$05 $81 Multiply by 0.001 [seconds] Duration while sensor voltage stuck Lean or Rich 0 Malfunction criterion
$05 $82 Multiply by 0.001 [seconds] Duration of one sensor frequency Minimum test limit Maximum test limit
HEATED OXYGEN SENSOR BANK 1 SENSOR 2

MID TID Scaling Description of Test Value Minimum Test Limit Maximum Test Limit
$02 $05 Multiply by 0.001 [seconds] Rich to Lean switch time 0 Malfunction criterion
$02 $06 Multiply by 0.001 [seconds] Lean to Rich switch time 0 Malfunction criterion
$02 $07 Multiply by 0.005 [V] Minimum sensor voltage Minimum test limit Maximum test limit
$02 $08 Multiply by 0.005 [V] Maximum sensor voltage Minimum test limit Maximum test limit
$02 $84 Multiply by 0.01526 [%] Percentage in monitor time when sensor voltage was lower than 0.05 V 0 Malfunction criterion
$02 $85 Multiply by 0.01526 [%] Percentage in monitor time when sensor voltage was lower than 0.7 V Malfunction criterion 65,535
$02 $86 Multiply by 0.1 [seconds] Duration while sensor voltage was higher than 0.7 V 0 65,535
$02 $87 Multiply by 0.01526 [%] Percentage in monitor time when sensor voltage was higher than 0.45 V Minimum test limit 65,535
$02 $88 Multiply by 0.1 [seconds] Cumulative time that sub-feedback compensation factor remained 7% or more 0 Malfunction criterion
$02 $89 Multiply by 0.01526 [%] Percentage in monitor time when sub-feedback compensation factor remained 0.05 V or more 0 Malfunction criterion
$02 $8A Multiply by 1 [time] Frequency of sensor switching 0 Malfunction criterion
$02 $8B Multiply by 0.001 [seconds] 0.35 V to 0.2 V sensor switch time 0 Maximum test limit
$02 $8D Multiply by 0.001 [seconds] Duration that sensor voltage dropped to 0.2 V during fuel-cut 0 Malfunction criterion
$02 $8F Multiply by 0.001 [g] Maximum oxygen storage capacity 0 Maximum test limit
HEATED OXYGEN SENSOR BANK 2 SENSOR 2

MID TID Scaling Description of Test Value Minimum Test Limit Maximum Test Limit
$06 $05 Multiply by 0.001 [seconds] Rich to Lean switch time 0 Malfunction criterion
$06 $06 Multiply by 0.001 [seconds] Lean to Rich switch time 0 Malfunction criterion
$06 $07 Multiply by 0.005 [V] Minimum sensor voltage Minimum test limit Maximum test limit
$06 $08 Multiply by 0.005 [V] Maximum sensor voltage Minimum test limit Maximum test limit
$06 $84 Multiply by 0.01526 [%] Percentage in monitor time when sensor voltage was lower than 0.05 V 0 Malfunction criterion
$06 $85 Multiply by 0.01526 [%] Percentage in monitor time when sensor voltage was lower than 0.7 V Malfunction criterion 65,535
$06 $86 Multiply by 0.1 [seconds] Duration while sensor voltage was higher than 0.7 V 0 65,535
$06 $87 Multiply by 0.01526 [%] Percentage in monitor time when sensor voltage was higher than 0.45 V Minimum test limit 65,535
$06 $88 Multiply by 0.1 [seconds] Cumulative time that sub-feedback compensation factor remained 7% or more 0 Malfunction criterion
$06 $89 Multiply by 0.01526 [%] Percentage in monitor time when sub-feedback compensation factor remained 0.05 V or more 0 Malfunction criterion
$06 $8A Multiply by 1 [time] Frequency of sensor switching 0 Malfunction criterion
$06 $8B Multiply by 0.001 [seconds] 0.35 V to 0.2 V sensor switch time 0 Maximum test limit
$06 $8D Multiply by 0.001 [seconds] Duration that sensor voltage dropped to 0.2 V during fuel-cut 0 Malfunction criterion
$06 $8F Multiply by 0.001 [g] Maximum oxygen storage capacity 0 Maximum test limit
MISFIRE MONITOR - ALL CYLINDERS

MID TID Scaling Description of Test Value Minimum Test Limit Maximum Test Limit
$A1 $0B Multiply by 1 [time] Exponential weighted moving average misfire counts for last 10 driving cycles - total 0 65,535
$A1 $0C Multiply by 1 [time] Misfire counts for last and current driving cycles - total 0 65,535
MISFIRE MONITOR - 1 CYLINDERS

MID TID Scaling Description of Test Value Minimum Test Limit Maximum Test Limit
$A2 $0B Multiply by 1 [time] Exponential weighted moving average misfire counts for last 10 driving cycles - total 0 65,535
$A2 $0C Multiply by 1 [time] Misfire counts for last and current driving cycles - total 0 65,535
MISFIRE MONITOR - 2 CYLINDERS

MID TID Scaling Description of Test Value Minimum Test Limit Maximum Test Limit
$A3 $0B Multiply by 1 [time] Exponential weighted moving average misfire counts for last 10 driving cycles - total 0 65,535
$A3 $0C Multiply by 1 [time] Misfire counts for last and current driving cycles - total 0 65,535
MISFIRE MONITOR - 3 CYLINDERS

MID TID Scaling Description of Test Value Minimum Test Limit Maximum Test Limit
$A4 $0B Multiply by 1 [time] Exponential weighted moving average misfire counts for last 10 driving cycles - total 0 65,535
$A4 $0C Multiply by 1 [time] Misfire counts for last and current driving cycles - total 0 65,535
MISFIRE MONITOR - 4 CYLINDERS

MID TID Scaling Description of Test Value Minimum Test Limit Maximum Test Limit
$A5 $0B Multiply by 1 [time] Exponential weighted moving average misfire counts for last 10 driving cycles - total 0 65,535
$A5 $0C Multiply by 1 [time] Misfire counts for last and current driving cycles - total 0 65,535
MISFIRE MONITOR - 5 CYLINDERS

MID TID Scaling Description of Test Value Minimum Test Limit Maximum Test Limit
$A6 $0B Multiply by 1 [time] Exponential weighted moving average misfire counts for last 10 driving cycles - total 0 65,535
$A6 $0C Multiply by 1 [time] Misfire counts for last and current driving cycles - total 0 65,535
MISFIRE MONITOR - 6 CYLINDERS

MID TID Scaling Description of Test Value Minimum Test Limit Maximum Test Limit
$A7 $0B Multiply by 1 [time] Exponential weighted moving average misfire counts for last 10 driving cycles - total 0 65,535
$A7 $0C Multiply by 1 [time] Misfire counts for last and current driving cycles - total 0 65,535
MISFIRE MONITOR - 7 CYLINDERS

MID TID Scaling Description of Test Value Minimum Test Limit Maximum Test Limit
$A8 $0B Multiply by 1 [time] Exponential weighted moving average misfire counts for last 10 driving cycles - total 0 65,535
$A8 $0C Multiply by 1 [time] Misfire counts for last and current driving cycles - total 0 65,535
MISFIRE MONITOR - 8 CYLINDERS

MID TID Scaling Description of Test Value Minimum Test Limit Maximum Test Limit
$A9 $0B Multiply by 1 [time] Exponential weighted moving average misfire counts for last 10 driving cycles - total 0 65,535
$A9 $0C Multiply by 1 [time] Misfire counts for last and current driving cycles - total 0 65,535
CATALYST BANK 1 - USING HEATED OXYGEN SENSOR ON SENSOR 1 AND 2

MID TID Scaling Description of Test Value Minimum Test Limit Maximum Test Limit
$21 $A1 Multiply by 0.0003 [no dimension] Locus length ratio of heated oxygen sensor 1 and 2 Minimum test limit for catalyst Maximum test limit for catalyst
$21 $A2 Multiply by 0.0003 [no dimension] Voltage area ratio of heated oxygen sensor 1 and sensor 2 Minimum test limit for catalyst Maximum test limit for catalyst
$21 $A3 Multiply by 0.0003 [no dimension] Locus length ratio of heated oxygen sensor 1 and 2 Minimum test limit for catalyst Maximum test limit for catalyst
$21 $A4 Multiply by 0.0003 [no dimension] Heated oxygen sensor frequency ratio of sensor 1 and sensor 2 Minimum test limit for catalyst Maximum test limit for catalyst
$21 $A5 Multiply by 0.0003 [no dimension] Locus length ratio of heated oxygen sensor 1 and 2 Minimum test limit for catalyst Maximum test limit for catalyst
$21 $A6 Multiply by 0.0003 [no dimension] Voltage area ratio of heated oxygen sensor 1 and sensor 2 Minimum test limit for catalyst Maximum test limit for catalyst
CATALYST BANK 2- USING HEATED OXYGEN SENSOR ON SENSOR 1 AND 2

MID TID Scaling Description of Test Value Minimum Test Limit Maximum Test Limit
$22 $A1 Multiply by 0.0003 [no dimension] Locus length ratio of heated oxygen sensor 1 and 2 Minimum test limit for catalyst Maximum test limit for catalyst
$22 $A2 Multiply by 0.0003 [no dimension] Voltage area ratio of heated oxygen sensor 1 and sensor 2 Minimum test limit for catalyst Maximum test limit for catalyst
$22 $A3 Multiply by 0.0003 [no dimension] Locus length ratio of heated oxygen sensor 1 and 2 Minimum test limit for catalyst Maximum test limit for catalyst
$22 $A4 Multiply by 0.0003 [no dimension] Heated oxygen sensor frequency ratio of sensor 1 and sensor 2 Minimum test limit for catalyst Maximum test limit for catalyst
$22 $A5 Multiply by 0.0003 [no dimension] Locus length ratio of heated oxygen sensor 1 and 2 Minimum test limit for catalyst Maximum test limit for catalyst
$22 $A6 Multiply by 0.0003 [no dimension] Voltage area ratio of heated oxygen sensor 1 and sensor 2 Minimum test limit for catalyst Maximum test limit for catalyst
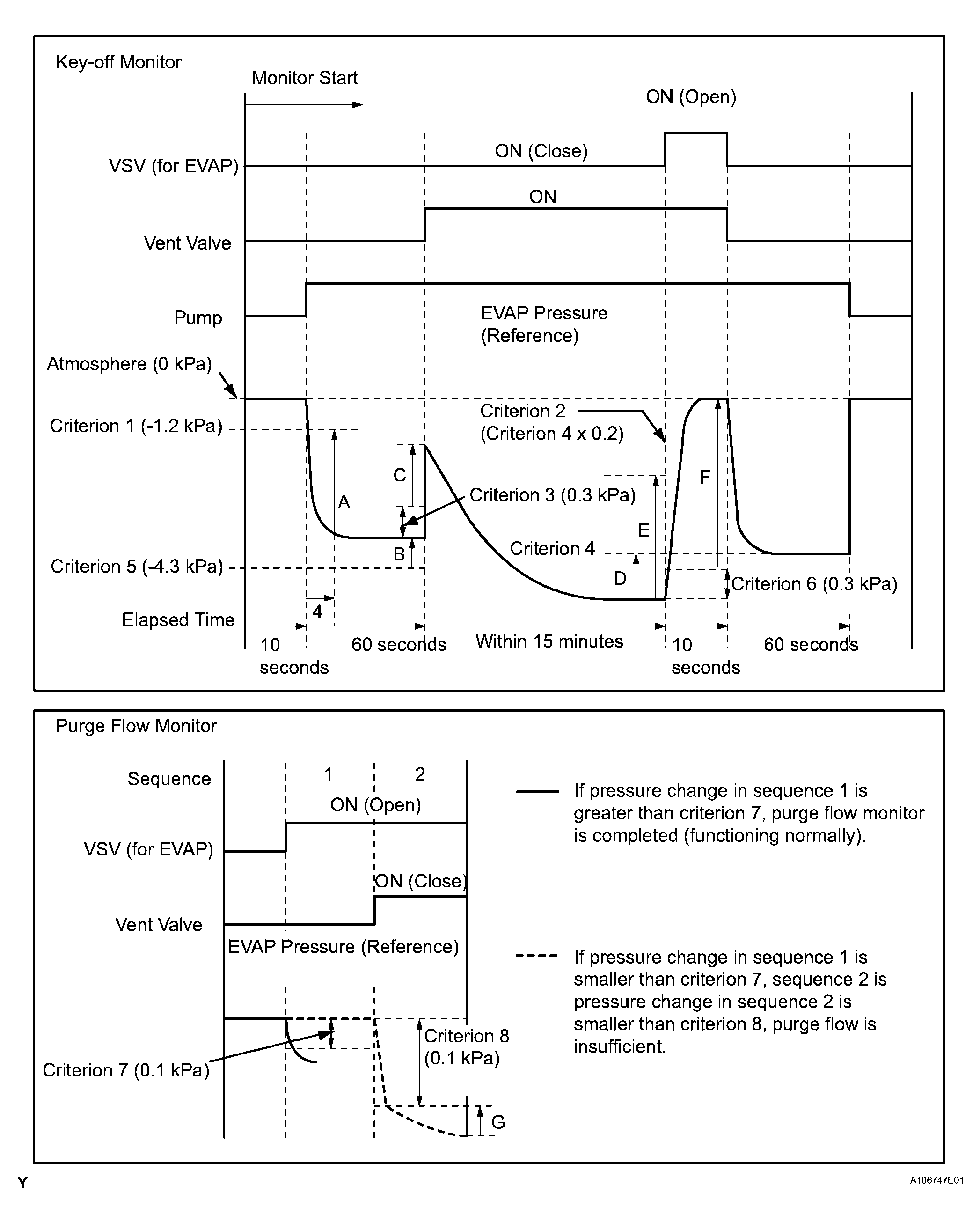
EVAP

MID TID Scaling Description of Test Value Minimum Test Limit Maximum Test Limit
$3D $C9 Multiply by 0.01 [kPa] Test value for small leak (P0456) Refer to pressure D(1) Minimum test limit for small leak Maximum test limit for small leak
$3D $CA Multiply by 0.01 [kPa] Test value for gross leak (P0455) Refer to pressure E(1) Minimum test limit for gross leak Maximum test limit for gross leak
$3D $CB Multiply by 0.01 [kPa] Test value for vacuum pump stuck OFF (P2401) Refer to pressure A(1) Minimum test limit for vacuum pump stuck OFF Maximum test limit for vacuum pump stuck OFF
$3D $CD Multiply by 0.01 [kPa] Test value for vacuum pump stuck ON (P2402) Refer to pressure A(1) Minimum test limit for vacuum pump stuck ON Maximum test limit for vacuum pump stuck ON
$3D $CE Multiply by 0.01 [kPa] Test value for vent valve stuck OFF (vent) (P2420) Refer to pressure C(1) Minimum test limit for vent valve stuck ON Maximum test limit for vent valve stuck ON
$3D $CF Multiply by 0.01 [kPa] Test value for vent valve stuck ON (P2419) Refer to pressure A(1) Minimum test limit for vent valve stuck OFF Maximum test limit for vent valve stuck OFF
$3D $D0 Multiply by 0.01 [kPa] Test value for 0.02 inch orifice low flow (P043E) Refer to pressure B(1) Minimum test limit for 0.02 inch orifice low flow Maximum test limit for 0.02 inch orifice low flow
$3D $D1 Multiply by 0.01 [kPa] Test value for 0.02 inch orifice high flow (P043F) Refer to pressure A(1) Minimum test limit for 0.02 inch orifice high flow Maximum test limit for 0.02 inch orifice high flow
$3D $D4 Multiply by 0.01 [kPa] Test value for VSV (for EVAP) stuck close (P0441) Refer to pressure F(1) Minimum test limit for VSV (for EVAP) stuck close Maximum test limit for VSV (for EVAP) stuck close
$3D $D5 Multiply by 0.01 [kPa] Test value for VSV (for EVAP) stuck open (P0441) Refer to pressure E(1) Minimum test limit for VSV (for EVAP) stuck open Maximum test limit for VSV (for EVAP) stuck open
$3D $D7 Multiply by 0.01 [kPa] Test value for purge flow (P0441) Refer to pressure G(1) Minimum test limit for purge flow Maximum test limit for purge flow
(1) Pressures A to G are indicated as shown in the following diagram.
Fig 1: Key Off Monitor Operation Graph
G04027136Courtesy of © TOYOTA, LICENSE AGREEMENT TMS1002