LEMON Manuals: Even more car manuals for everyone: 1960-2025
Home >> Lexus >> 2007 >> LS 460L >> Repair and Diagnosis >> Transmission >> Automatic Trans >> Automatic Transaxle >> Automatic Transmission System >> System Diagram
April 5, 2026: LEMON Manuals is launched! Read the announcement.

System Diagram

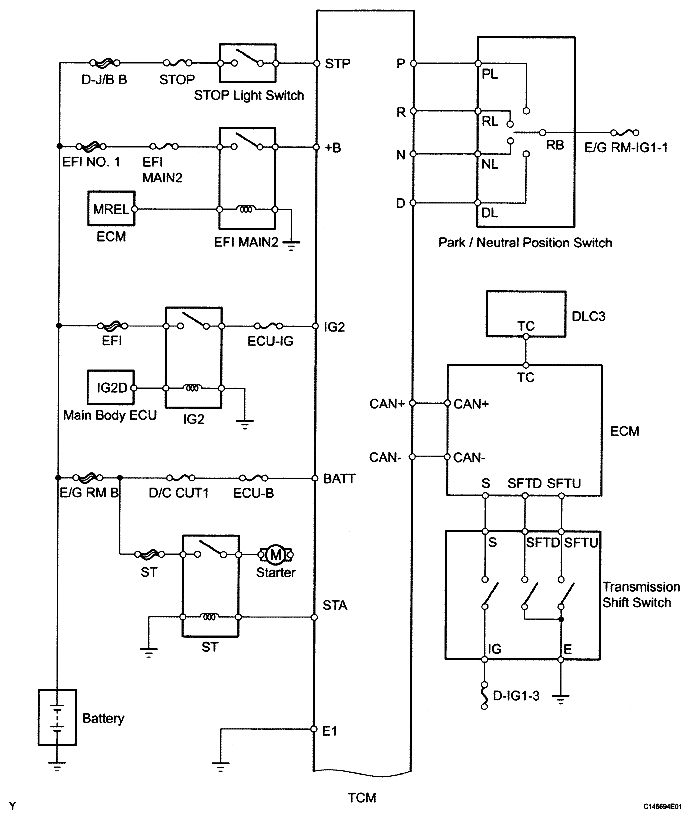
The configuration of the electronic control system in the AA80E automatic transmission is as shown in the following chart.

Fig 1: Automatic Transmission System Circuit Diagram (1 Of 2)
G04948270Courtesy of © TOYOTA, LICENSE AGREEMENT TMS1002
Fig 2: Automatic Transmission System Circuit Diagram (2 Of 2)
G04948271Courtesy of © TOYOTA, LICENSE AGREEMENT TMS1002