LEMON Manuals: Even more car manuals for everyone: 1960-2025
Home >> Lexus >> 2007 >> RX 400h AWD >> Repair and Diagnosis >> External Pages >> Different car >> Section 120 (Lighting System) >> Lighting System >> IG Power Source Circuit >> Wiring Diagram
April 5, 2026: LEMON Manuals is launched! Read the announcement.

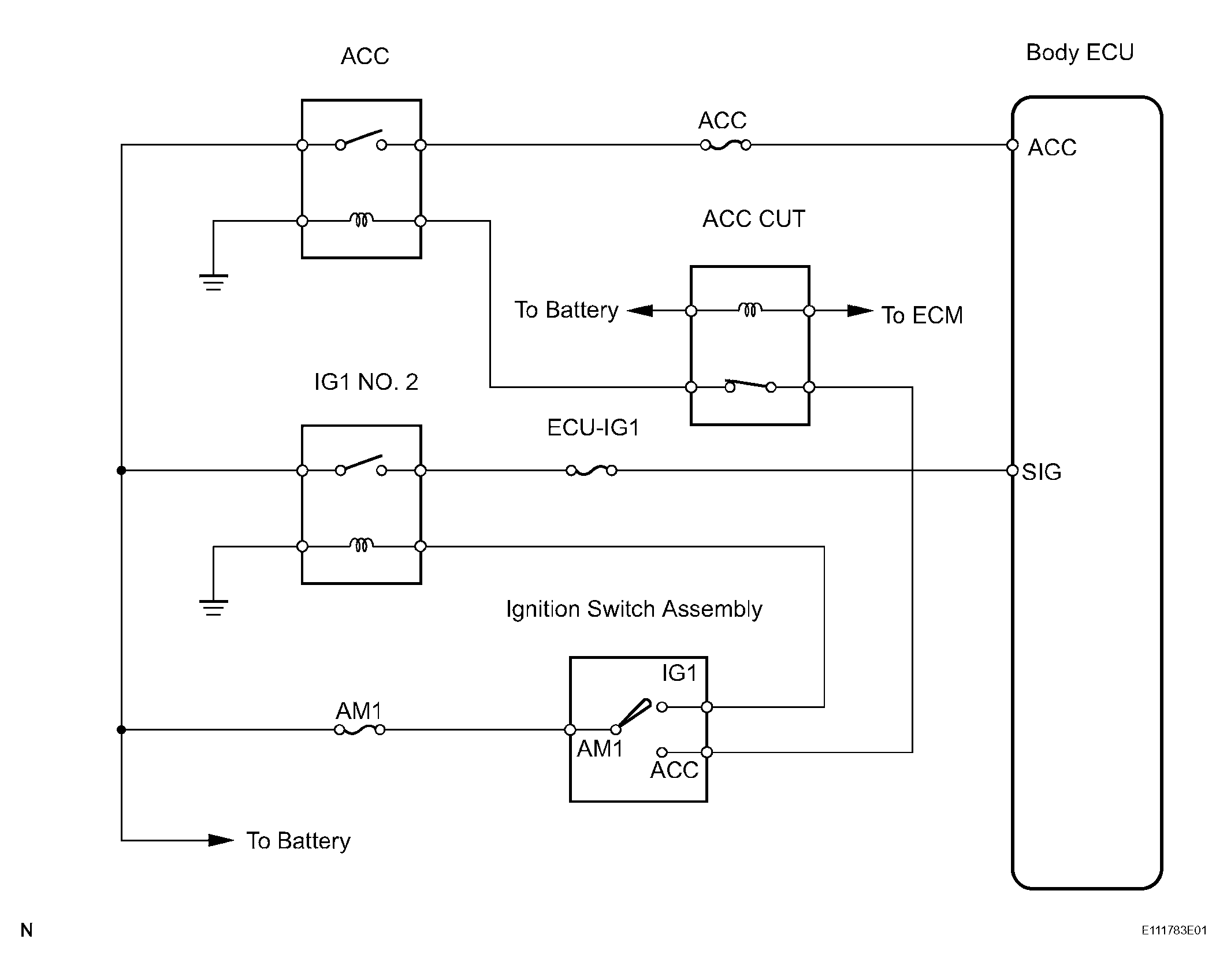
IG Power Source Circuit: Wiring Diagram

WARNING: This page is about a different car, the 2007 Toyota Land Cruiser. However, it is still accessible from the selected car via links, so may be relevant.
Fig 1: IG Power Source Circuit Wiring Diagram
G04438506Courtesy of © TOYOTA, LICENSE AGREEMENT TMS1002