LEMON Manuals: Even more car manuals for everyone: 1960-2025
Home >> Lexus >> 2007 >> RX 400h AWD >> Repair and Diagnosis >> External Pages >> Different car >> Section 234 (Lighting System) >> Lighting System >> Headlight Relay Circuit >> Inspection Procedure
April 5, 2026: LEMON Manuals is launched! Read the announcement.

Inspection Procedure

WARNING: This page is about a different car, the 2008 Toyota Yaris. However, it is still accessible from the selected car via links, so may be relevant.
  1. PERFORM ACTIVE TEST USING TECHSTREAM (HEADLIGHT) 
    1. Connect a Techstream to the DLC3.
    2. Turn the ignition switch ON.
    3. Turn the tester on.
    4. Enter the following menus: Body electrical / Main Body / Active Test / Headlight Relay.
    5. Check the headlight (Low-beam) while operating the headlight relay using the tester.

    Main Body ECU 

    ACTIVE TEST

    Tester Display Test Part Control Range
    Headlight Relay Headlight Relay ON / OFF

    OK: The headlight (Low-beam) comes on when operating it through the Techstream. 

    OK: Go to step  7

    NG: GO TO NEXT STEP 

  2. INSPECT FUSE (H-LP RH/H-LP LO RH, H-LP LH/H-LP LO LH) 
    1. Remove the H-LP RH/H-LP LO RH and H-LP LH/H-LP LO LH fuses from the engine room relay block.
    2. Measure the resistance.

      Standard resistance: Below 1 Ω 

    3. Reinstall the H-LP RH/H-LP LO RH and H-LP LH/H-LP LO LH fuses

    NG: REPLACE FUSE 

    OK: GO TO NEXT STEP 

  3. INSPECT BULB (HEADLIGHT BULB) 
    1. Disconnect the B4 and B6 headlight connectors.
    2. Apply battery voltage to the terminals and check that the headlight illuminates.

      Standard 

      TERMINALS VOLTAGES CHART

      Measurement Condition Standard
      Positive battery - Terminal 1
      Negative battery - Terminal 3
      Headlight Illuminates (HI-Beam)
      Positive battery - Terminal 2
      Negative battery - Terminal 3
      Headlight Illuminates (LO-Beam)
    3. Reconnect the headlight connectors.
    4. Fig 1: Identifying Terminals Of Headlight Bulb Connectors
      G04832667Courtesy of © TOYOTA, LICENSE AGREEMENT TMS1002

    NG: REPLACE BULB 

    OK: GO TO NEXT STEP 

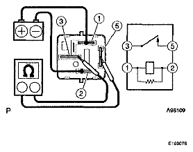
  4. INSPECT H-LP/AMT RELAY 
    1. Remove the H-LP/AMT relay from the engine room relay block No. 2.
    2. Measure the resistance.

      Standard resistance 

      TESTER CONNECTION SPECIFIED CONDITION CHART

      Tester Connection Specified Condition
      3-5 10 kΩ or higher
      3-5 Below 1 Ω (When battery voltage applied to terminals 1 and 2)
    3. Reinstall the H-LP/AMT relay.
    4. Fig 2: Measuring Resistance Between Terminals Of H-LP/AMT Relay
      G04832668Courtesy of © TOYOTA, LICENSE AGREEMENT TMS1002

    NG: REPLACE H-LP/AMT RELAY 

    OK: GO TO NEXT STEP 

  5. CHECK HARNESS AND CONNECTOR (FUSE - HEADLIGHT BULB) 
    1. Disconnect the B4 and B6 headlight bulb connectors.
    2. Measure the voltage.

      Standard voltage 

      TESTER CONNECTION SPECIFIED CONDITION CHART

      Tester Connection Condition Specified Condition
      B4-3 - Body ground Always 11 to 14 V
      B6-3 - Body ground Always 11 to 14 V
    3. Reconnect the headlight bulb connectors.
    4. Fig 3: Identifying Terminals Of B4 And B6 Headlight Bulb Connectors
      G04832669Courtesy of © TOYOTA, LICENSE AGREEMENT TMS1002

    NG: REPAIR OR REPLACE HARNESS OR CONNECTOR 

    OK: GO TO NEXT STEP 

  6. CHECK HARNESS AND CONNECTOR (HEADLIGHT - H-LP/AMT RELAY) 
    1. Remove the H-LP/AMT relay from the engine room relay block No. 2.
    2. Measure the voltage.

      Standard voltage 

      TESTER CONNECTION SPECIFIED CONDITION CHART

      Tester Connection Condition Specified Condition
      1 - Body ground Always 11 to 14 V
      5 - Body ground Always 11 to 14 V
    3. Reinstall the H-LP/AMT relay.
    4. Fig 4: Identifying Terminals Of Engine Room Relay Block No. 2 Connector
      G04832670Courtesy of © TOYOTA, LICENSE AGREEMENT TMS1002

    NG: REPAIR OR REPLACE HARNESS OR CONNECTOR 

    OK: REPAIR OR REPLACE HARNESS OR CONNECTOR (HEADLIGHT - HEADLIGHT DIMMER SWITCH) 

  7. INSPECT HEADLIGHT DIMMER SWITCH 
    1. Remove the headlight dimmer switch.
    2. Inspect the light control switch.
    3. Measure the resistance.

      Standard resistance 

      TESTER CONNECTION SPECIFIED CONDITION CHART

      Tester Connection Condition Specified Condition
      10(T1)-13(B1) TAIL Below 1 Ω
      10(T1)-13(B1) OFF 10 kΩ or higher
      10(T1)-13(B1) HEAD Below 1 Ω
      10(T1)-13(B1) OFF 10 kΩ or higher
      11 (ED)-12 (RF) HEAD Below 1 Ω
      11 (ED) -12 (RF) OFF 10 kΩ or higher
    4. Inspect the headlight dimmer switch.
    5. Measure the resistance.

      Standard resistance 

      TESTER CONNECTION SPECIFIED CONDITION CHART

      Tester Connection Condition Specified Condition
      9(HU)-11(ED) FLASH Below 1 Ω
      8 (HL) -11 (ED) LOW BEAM Below 1 Ω
      9(HU)-11 (ED) HI BEAM Below 1 Ω
    6. Reinstall the headlight dimmer switch.
    7. Fig 5: Identifying Terminals Of Headlight Dimmer Switch Connector
      G04832671Courtesy of © TOYOTA, LICENSE AGREEMENT TMS1002

    NG: REPLACE HEADLIGHT DIMMER SWITCH 

    OK: GO TO NEXT STEP 

  8. CHECK HARNESS AND CONNECTOR (H-LP/AMT RELAY - HEADLIGHT DIMMER SWITCH) 
    1. Disconnect the D4 headlight dimmer switch connector.
    2. Measure the voltage.

      Standard voltage 

      TESTER CONNECTION SPECIFIED CONDITION CHART

      Tester Connection Condition Specified Condition
      D4-8 (HL) - Body ground Always 11 to 14 V
      D4-9 (HU) - Body ground Always 11 to 14 V
    3. Reconnect the headlight dimmer switch connector.
    4. Fig 6: Identifying Terminals Of D4 Headlight Dimmer Switch Connector
      G04832672Courtesy of © TOYOTA, LICENSE AGREEMENT TMS1002

    NG: REPAIR OR REPLACE HARNESS OR CONNECTOR 

    OK: REPAIR OR REPLACE HARNESS OR CONNECTOR (HEADLIGHT DIMMER SWITCH - BODY GROUND)