LEMON Manuals: Even more car manuals for everyone: 1960-2025
Home >> Lexus >> 2007 >> RX 400h AWD >> Repair and Diagnosis >> External Pages >> Different car >> Section 277 (Starting System) >> Starting System >> System Diagram
April 5, 2026: LEMON Manuals is launched! Read the announcement.

System Diagram

WARNING: This page is about a different car, the 2008 Toyota FJ Cruiser. However, it is still accessible from the selected car via links, so may be relevant.
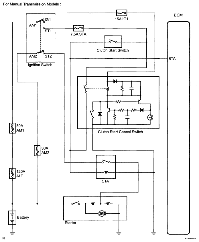
Fig 1: Identifying Starting System Diagram (For Manual Transmission Models)
G05109926Courtesy of © TOYOTA, LICENSE AGREEMENT TMS1002
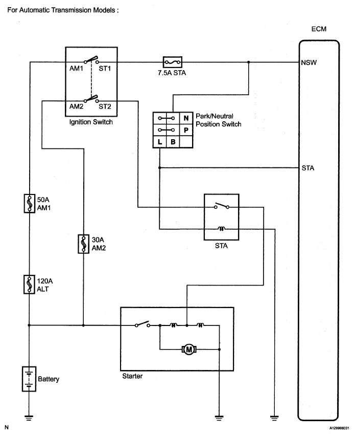
Fig 2: Identifying Starting System Diagram (For Automatic Transmission Models)
G05109927Courtesy of © TOYOTA, LICENSE AGREEMENT TMS1002