LEMON Manuals: Even more car manuals for everyone: 1960-2025
Home >> Lexus >> 2007 >> RX 400h AWD >> Repair and Diagnosis >> External Pages >> Different car >> Section 296 (Engine Control System) >> SFI System >> EVAP System >> Monitor Result
April 5, 2026: LEMON Manuals is launched! Read the announcement.

Monitor Result

WARNING: This page is about a different car, the 2008 Toyota FJ Cruiser. However, it is still accessible from the selected car via links, so may be relevant.

Refer to CHECKING MONITOR STATUS  .

The test value and test limit information are described in the following table. This information is included under MONITOR RESULT in the emissions-related DTC sections:

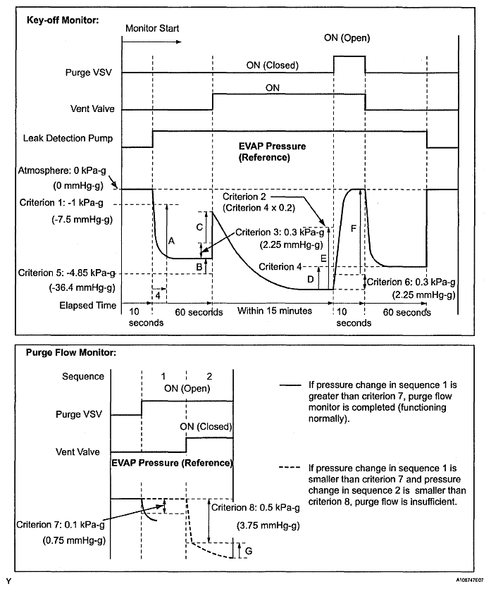
EVAP - Key-off Type 

DESCRIPTION CHART

MID TID Scaling Unit Description
$3D $C9 Multiply by 0.001 kPa Test value for small leak (P0456)
Refer to pressure D(1)
$3D $CA Multiply by 0.001 kPa Test value for gross leak (P0455)
Refer to pressure E(1)
$3D $CB Multiply by 0.001 kPa Test value for leak detection pump stuck OFF (P2401)
Refer to pressure A(1)
$3D $CD Multiply by 0.001 kPa Test value for leak detection pump stuck ON (P2402)
Refer to pressure A(1)
$3D $CE Multiply by 0.001 kPa Test value for vent valve stuck OFF (vent) (P2420)
Refer to pressure C(1)
$3D $CF Multiply by 0.001 kPa Test value for vent valve stuck ON (P2419)
Refer to pressure A(1)
$3D $D0 Multiply by 0.001 kPa Test value for reference orifice low flow (P043E)
Refer to pressure B(1)
$3D $D1 Multiply by 0.001 kPa Test value for reference orifice high flow (P043F)
Refer to pressure A(1)
$3D $D4 Multiply by 0.001 kPa Test value for purge VSV stuck closed (P0441)
Refer to pressure F(1)
$3D $D5 Multiply by 0.001 kPa Test value for purge VSV stuck open (P0441)
Refer to pressure E(1)
$3D $D7 Multiply by 0.001 kPa Test value for purge flow insufficient (P0441)
Refer to pressure G(1)
(1) Pressures A to G are indicated in the diagram below.
Fig 1: Identifying EVAP Pressure Reference Graph
G04828323Courtesy of © TOYOTA, LICENSE AGREEMENT TMS1002