LEMON Manuals: Even more car manuals for everyone: 1960-2025
Home >> Lexus >> 2007 >> RX 400h AWD >> Repair and Diagnosis >> External Pages >> Different car >> Section 32 (Lighting) >> Lighting System >> Headlight Beam Level Control ECU Power Source Circuit >> Wiring Diagram
April 5, 2026: LEMON Manuals is launched! Read the announcement.

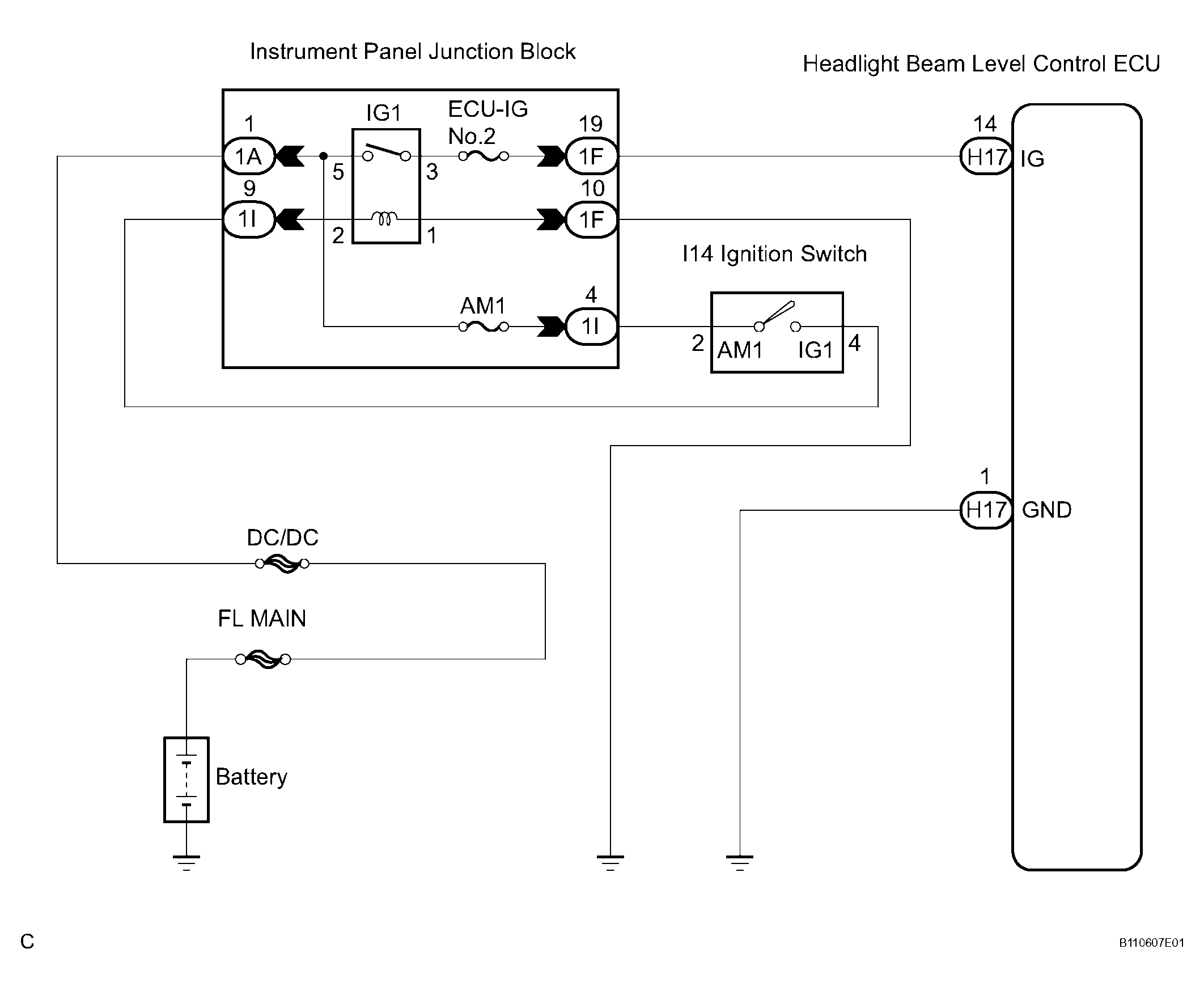
Headlight Beam Level Control ECU Power Source Circuit: Wiring Diagram

WARNING: This page is about a different car, the 2006 Lexus RX 400h. However, it is still accessible from the selected car via links, so may be relevant.
Fig 1: Wiring Diagram - Headlight Beam Level Control ECU Power Source Circuit
G04115036Courtesy of © TOYOTA, LICENSE AGREEMENT TMS1002
  1. INSPECT FUSE 
    1. Inspect the ECU-IG No.2 fuse in the instrument panel junction block assembly.

      Resistance: 

      Below 1 Ω 

    NG : REPLACE FUSE 

    OK : GO TO NEXT STEP 

  2. INSPECT RELAY 
    1. Inspect IG1 relay continuity.
      1. Remove the IG1 relay from the instrument panel J/B assembly.
      2. Measure the resistance according to the value(s) in the table below.
        Fig 2: Identifying Relay Test terminals
        G04114957Courtesy of © TOYOTA, LICENSE AGREEMENT TMS1002

        Resistance 

        TESTER CONNECTION - SPECIFIED CONDITION (RESISTANCE)

        Tester connection Condition Specified resistance
        3 - 5 Always 10 kΩ or higher
        3 - 5 Apply B+ between the terminal 1 and 2 Below 1 Ω

    NG : REPLACE RELAY 

    OK : GO TO NEXT STEP 

  3. INSPECT HEADLIGHT BEAM LEVEL CONTROL ECU 
    1. Disconnect the H17 connector of headlight beam level control ECU.
    2. Measure the voltage according to the value(s) in the table below.
      Fig 3: Identifying H17 Connector Of Headlight Beam Level Control ECU
      G04115038Courtesy of © TOYOTA, LICENSE AGREEMENT TMS1002

      Voltage 

      TESTER CONNECTION - SPECIFIED CONDITION (VOLTAGE)

      Tester connection Condition Specified condition
      H17-14 (IG) - H17-1 (GND) Ignition switch OFF --> ON Below 1 V --> 10 to 14 V

    NG : Go to step 4 

    OK : PROCEED TO NEXT CIRCUIT INSPECTION SHOWN IN  PROBLEM SYMPTOMS TABLE  

  4. CHECK HARNESS AND CONNECTOR (HEADLIGHT BEAM LEVEL CONTROL ECU - BODY GROUND) 
    1. Disconnect the H17 connector of headlight beam level control ECU.
    2. Measure the resistance according to the value(s) in the table below.
      Fig 4: Identifying H17 Connector Of Headlight Beam Level Control ECU
      G04115039Courtesy of © TOYOTA, LICENSE AGREEMENT TMS1002

      Resistance 

      TESTER CONNECTION - SPECIFIED CONDITION (RESISTANCE)

      Tester connection Condition Specified condition
      H17-1 (GND) - Body ground Always Below 1 Ω

    NG : REPAIR OR REPLACE HARNESS OR CONNECTOR 

    OK : GO TO NEXT STEP 

  5. INSPECT INSTRUMENT PANEL JUNCTION BLOCK ASSEMBLY (POWER SOURCE CIRCUIT) 
    1. Measure the voltage according to the value(s) in the table below.
      Fig 5: Identifying Instrument Panel Junction Block Assembly Connector Terminals (Front Side)
      G04115040Courtesy of © TOYOTA, LICENSE AGREEMENT TMS1002

      Voltage 

      TESTER CONNECTION - SPECIFIED CONDITION (VOLTAGE)

      Tester connection Condition Specified condition
      1A-1 - Body ground Always 10 to 14 V

    NG : REPAIR OR REPLACE HARNESS OR CONNECTOR (BATTERY - INSTRUMENT PANEL J/B ASSEMBLY) 

    OK : GO TO NEXT STEP 

  6. INSPECT INSTRUMENT PANEL JUNCTION BLOCK ASSEMBLY 
    1. Measure the voltage according to the value(s) in the table below.
      Fig 6: Identifying Instrument Panel Junction Block Assembly Connector Terminals
      G04115041Courtesy of © TOYOTA, LICENSE AGREEMENT TMS1002

      Voltage 

      TESTER CONNECTION - SPECIFIED CONDITION (VOLTAGE)

      Tester connection Condition Specified condition
      1F-19 - Body ground Ignition switch OFF --> ON Below 1 V --> 10 to 14 V

    NG : Go to step 7 

    OK : REPAIR OR REPLACE HARNESS OR CONNECTOR (INSTRUMENT PANEL J/B ASSEMBLY - LEVEL CONTROL ECU) 

  7. INSPECT IGNITION SWITCH 
    1. Disconnect the ignition switch connector.
    2. Measure the resistance according to the value(s) in the table below.
      Fig 7: Identifying Ignition Switch Connector Terminals
      G04115042Courtesy of © TOYOTA, LICENSE AGREEMENT TMS1002

      Resistance 

      TESTER CONNECTION - SPECIFIED CONDITION (RESISTANCE)

      Tester connection Condition Specified resistance
      2 - 4 Ignition switch OFF 10 kΩ or higher
      2 - 4 Ignition switch ON Below 1 Ω

    NG : REPLACE IGNITION SWITCH 

    OK : GO TO NEXT STEP 

  8. INSPECT INSTRUMENT PANEL JUNCTION BLOCK ASSEMBLY 
    1. Measure the voltage according to the value(s) in the table below.
      Fig 8: Identifying Instrument Panel Junction Block Assembly Back Side Connector Terminals
      G04114961Courtesy of © TOYOTA, LICENSE AGREEMENT TMS1002

      Voltage 

      TESTER CONNECTION - SPECIFIED CONDITION (VOLTAGE)

      Tester connection Condition Specified condition
      1I-4 - Body ground Always 10 to 14 V

    NG : REPLACE INSTRUMENT PANEL JUNCTION BLOCK ASSEMBLY 

    OK : GO TO NEXT STEP 

  9. INSPECT INSTRUMENT PANEL JUNCTION BLOCK ASSEMBLY 
    1. Measure the voltage according to the value(s) in the table below.
      Fig 9: Identifying Instrument Panel Junction Block Assembly Back Side Connector Terminals
      G04114961Courtesy of © TOYOTA, LICENSE AGREEMENT TMS1002

      Voltage 

      TESTER CONNECTION - SPECIFIED CONDITION (VOLTAGE)

      Tester connection Condition Specified condition
      1I-9 - Body ground Ignition switch OFF --> ON Below 1 V --> 10 to 14 V

    NG : REPAIR OR REPLACE HARNESS OR CONNECTOR 

    OK : GO TO NEXT STEP 

  10. CHECK HARNESS AND CONNECTOR (INSTRUMENT PANEL J/B ASSEMBLY - BODY GROUND) 
    1. Disconnect the 1F connector from the instrument panel junction block assembly.
    2. Measure the resistance according to the value(s) in the table below.
      Fig 10: Identifying Instrument Panel Junction Block Assembly Connector Terminals
      G04115041Courtesy of © TOYOTA, LICENSE AGREEMENT TMS1002

      Resistance 

      TESTER CONNECTION - SPECIFIED CONDITION (RESISTANCE)

      Tester connection Condition Specified condition
      1F-10 - Body ground Always Below 1 Ω

    NG : REPAIR OR REPLACE HARNESS OR CONNECTOR 

    OK : REPLACE INSTRUMENT PANEL JUNCTION BLOCK ASSEMBLY