LEMON Manuals
: Even more car manuals for everyone: 1960-2025
Home
>>
Lexus
>>
2007
>>
SC 430
>>
Repair and Diagnosis
>>
Brakes
>>
Traction Control
>>
Brake Control
>>
Vehicle Stability Control System
>>
Brake Warning Light Circuit
>>
Wiring Diagram
April 5, 2026:
LEMON Manuals is launched!
Read the announcement.
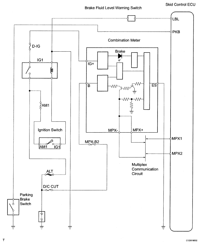
Brake Warning Light Circuit: Wiring Diagram
Fig 1: Brake Warning Light Circuit - Wiring Diagram
Courtesy of © TOYOTA, LICENSE AGREEMENT TMS1002