LEMON Manuals: Even more car manuals for everyone: 1960-2025
Home >> Mitsubishi >> 2005 >> Galant ES >> Repair and Diagnosis (Single Page) >> Electrical >> Body Electrical >> Simplified Wiring System (SWS) >> Input Signal Procedures >> Inspection Procedure M-5: Column Switch: ETACS-Ecu Does Not Receive Any Signal From The Taillight Switch, The Headlight Switch, The Passing Light Switch, The Dimmer Switch Or The Turn-Signal Light Switch. >> Notes
April 5, 2026: LEMON Manuals is launched! Read the announcement.

Inspection Procedure M-5: Column Switch: ETACS-Ecu Does Not Receive Any Signal From The Taillight Switch, The Headlight Switch, The Passing Light Switch, The Dimmer Switch Or The Turn-Signal Light Switch.: Notes

NOTE: This troubleshooting procedure requires the use of scan tool MB991958 and SWS monitor kit MB991813. For details on how to use the SWS monitor, refer to "HOW TO USE SWS MONITOR ".
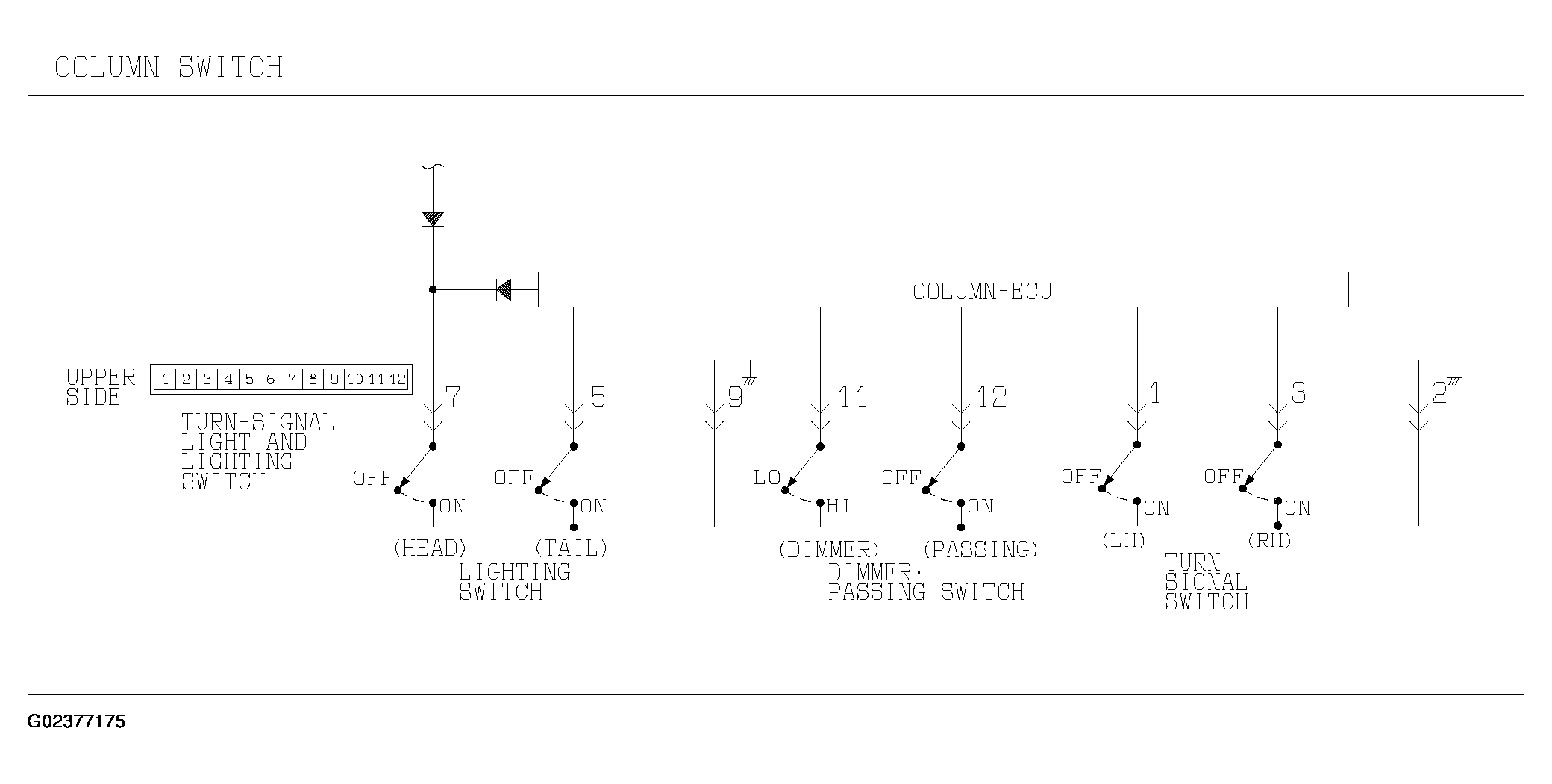
Fig 1: Turn-Signal Light And Lighting Switch Input Circuit Diagram
G02377175Courtesy of MITSUBISHI MOTOR SALES OF AMERICA.