LEMON Manuals: Even more car manuals for everyone: 1960-2025
Home >> Mitsubishi >> 2014 >> Lancer SE >> Repair and Diagnosis (Single Page) >> Accessories & Equipment >> Cruise Control Systems >> Cruise Control System - With Diagnostics - Lancer >> Diagnostic Trouble Code Procedures >> DTC 22: Stoplight Switch System >> Notes
April 5, 2026: LEMON Manuals is launched! Read the announcement.

DTC 22: Stoplight Switch System: Notes

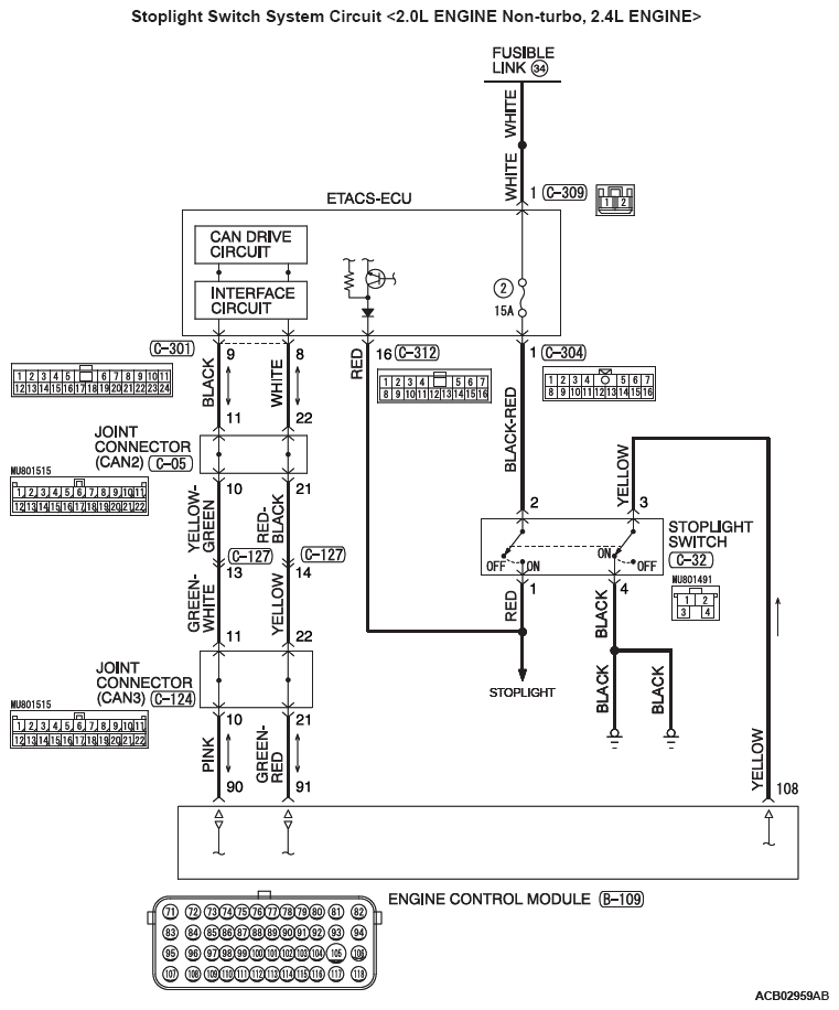
Fig 1: Stoplight Switch System Circuit Diagram - 2.0L Engine Non-Turbo, 2.4L Engine
G08290759Courtesy of MITSUBISHI MOTOR SALES OF AMERICA.
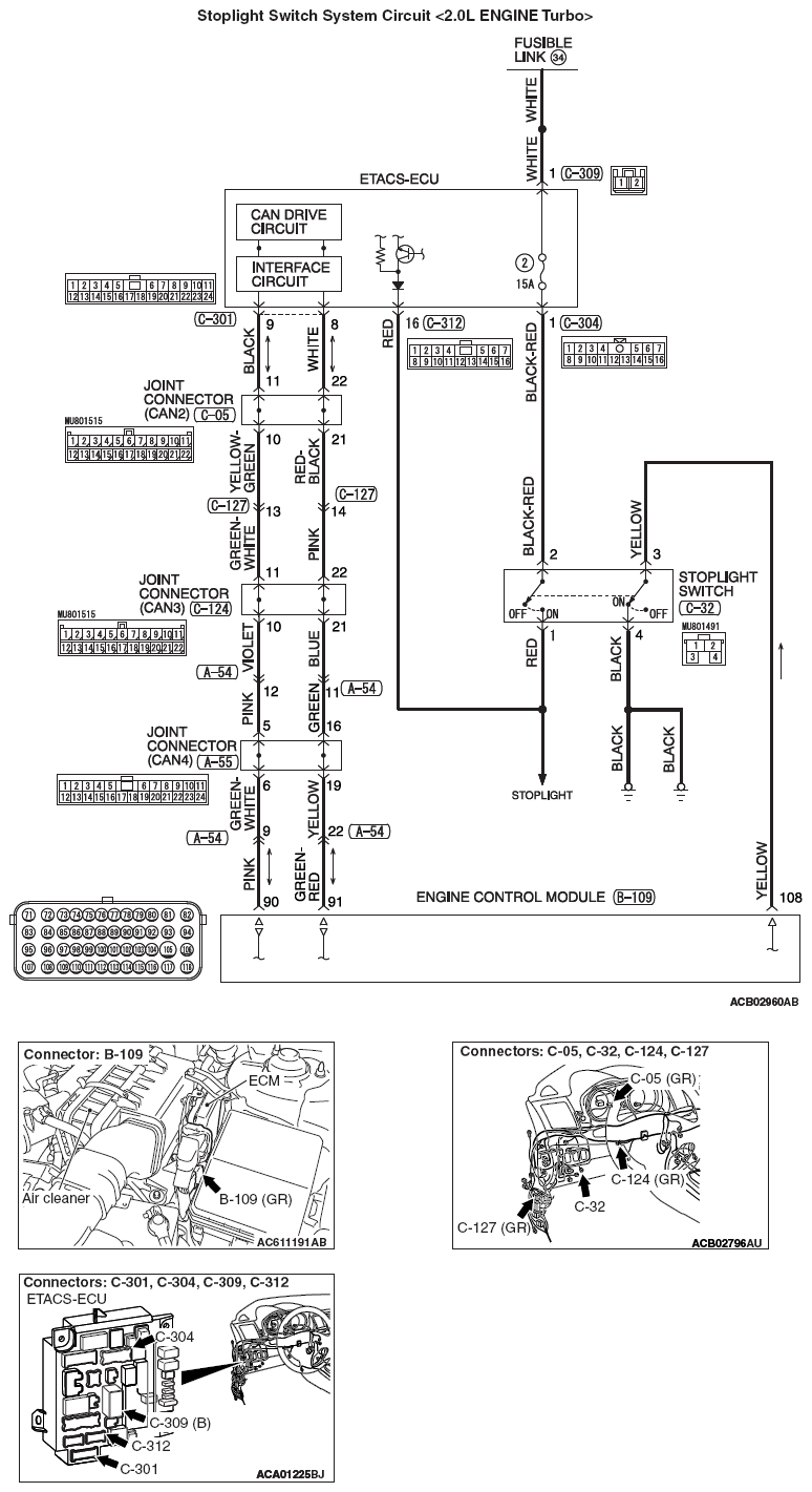
Fig 2: Stoplight Switch System Circuit Diagram - 2.0L Engine Turbo
G09625456Courtesy of MITSUBISHI MOTOR SALES OF AMERICA.