LEMON Manuals: Even more car manuals for everyone: 1960-2025
Home >> Toyota >> 2003 >> Matrix Base, FWD, Automatic >> Repair and Diagnosis >> External Pages >> Different car >> Section 121 (Cruise Control Systems) >> Diagnostic Tests >> DTC P1520/52: Stop Light Switch Circuit >> Diagnostic Procedure
April 5, 2026: LEMON Manuals is launched! Read the announcement.

Diagnostic Procedure

WARNING: This page is about a different car, the 2003 Lexus ES 300 and 2002 Lexus ES 300. However, it is still accessible from the selected car via links, so may be relevant.

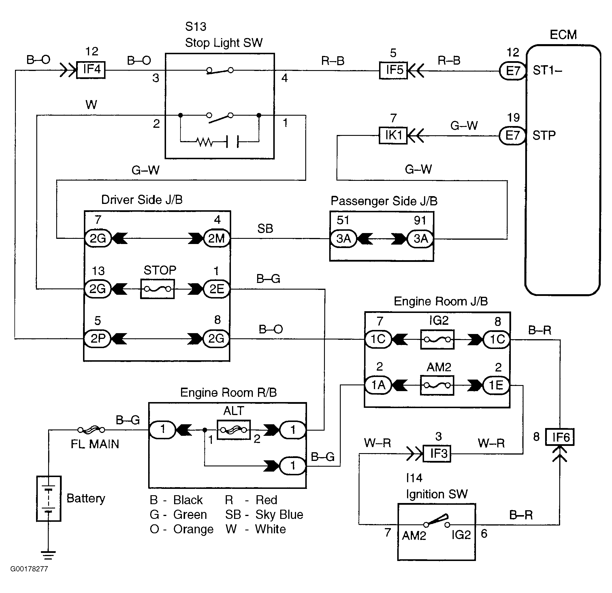
For circuit wiring diagram, see Fig 1.

  1. Connect the hand-held tester to the DLC3. See Figure. Turn the ignition switch ON and push the hand-held tester main switch ON. Select the item STP LIGHT SW in the DATA LIST and read it's value displayed on the hand-held tester. Read the value of the hand-held tester. If the results are OK (brake pedal depressed: ON, brake pedal released: OFF), proceed to the next circuit inspection shown in the problem symptom table. See CRUISE CONTROL PROBLEM SYMPTOMS  table. If the results are not good, go to the next step.
  2. Inspect the stop lamp switch assembly. See Fig 2. If the continuity is OK, go to the next step. If the continuity is not good, replace the stop lamp switch assembly.
  3. Check the STP and ST1- harness and connector. See Fig 3. If the voltage is OK, check and replace the ECM. If the voltage is not good, repair or replace the harness or connector.
Fig 1: Stop Light Switch Circuit Wiring Diagram
G00178277Courtesy of © TOYOTA, LICENSE AGREEMENT TMS1002
Fig 2: Inspecting Stop Lamp Switch Assembly Continuity
G00178278Courtesy of © TOYOTA, LICENSE AGREEMENT TMS1002
Fig 3: Inspecting STP & ST1- Harness & Connector Voltage
G00178279Courtesy of © TOYOTA, LICENSE AGREEMENT TMS1002