LEMON Manuals: Even more car manuals for everyone: 1960-2025
Home >> Toyota >> 2004 >> Matrix Base, FWD, Automatic >> Repair and Diagnosis >> External Pages >> Different car >> Section 110 (Engine Controls - Self-Diagnostics) >> Diagnostic Tests >> DTC P0101: Mass Or Volume Airflow Circuit Range/Performance Problem >> Circuit Description
April 5, 2026: LEMON Manuals is launched! Read the announcement.

Circuit Description

WARNING: This page is about a different car, the 2003 Lexus LX 470. However, it is still accessible from the selected car via links, so may be relevant.

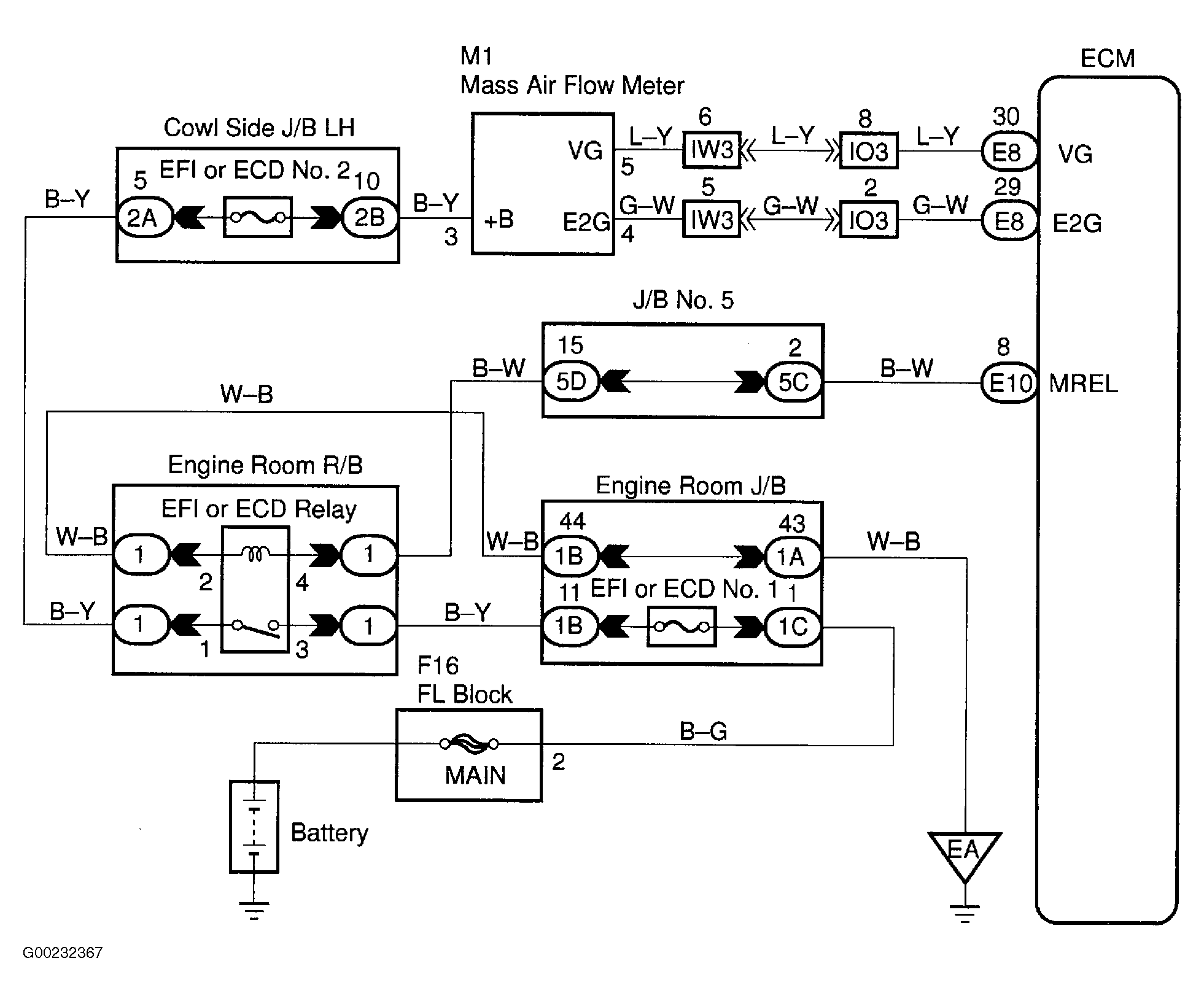
The mass airflow sensor uses a platinum hot wire. The hot wire airflow sensor consists of a wire element (cold wire), wire element (hot wire) and a control circuit installed in a plastic housing. The hot wire airflow sensor works on the principle that the hot wire and wire element (cold wire) located in the intake air bypass of the housing, detects any changes in the intake air temperature. The hot wire is maintained at the set temperature by controlling the current flow through the hot wire. This current flow is then measured as the output voltage of the mass airflow sensor. The circuit is constructed so that the wire element (cold wire) and wire element (hot wire) provide a bridge circuit with the power transistor controlled so that the potential of "A" and "B" remains equal to maintain the set temperature. DTC is set when ECM detects either throttle valve is fully closed and MAF sensor output is more than 2.2 volts for more than 10 seconds with engine speed of 900 RPM or less, or VTA circuit signal is .1 volt or more and MAF sensor output is less than .25 volt for more than 6 seconds with engine speed of zero RPM or more. ECM will operate in fail-safe mode if DTC P0101 is set. Possible cause is faulty MAF sensor. See .Figure and Figure .