LEMON Manuals: Even more car manuals for everyone: 1960-2025
Home >> Toyota >> 2004 >> Matrix Base, FWD, Automatic >> Repair and Diagnosis >> External Pages >> Different car >> Section 153 (Cruise Control Systems) >> System Tests >> Cruise Main Indicator Light Circuit >> Diagnostic Procedure
April 5, 2026: LEMON Manuals is launched! Read the announcement.

Diagnostic Procedure

WARNING: This page is about a different car, the 2003 Lexus ES 300 and 2002 Lexus ES 300. However, it is still accessible from the selected car via links, so may be relevant.

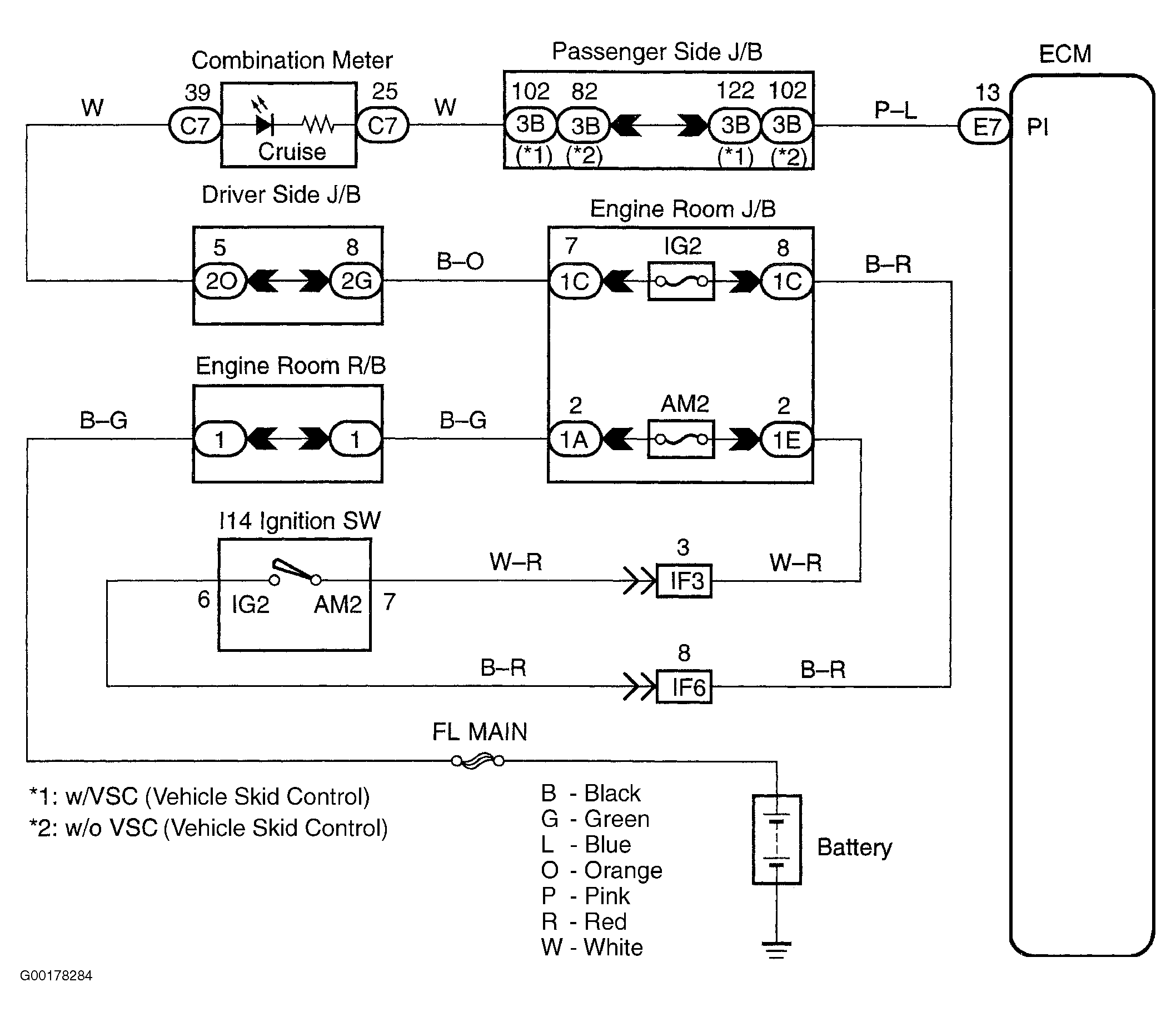
For circuit wiring diagram, see Fig 1.

  1. Connect the hand-held tester to the DLC3. See Figure. Turn the ignition switch ON and push the hand-held tester main switch ON. Select the item CCS INDICATOR in the DATA LIST and read it's value displayed on the hand-held tester. Read the value of the hand-held tester. If the results are OK (ON: CCS READY On, OFF: CCS READY Off), proceed to the next circuit inspection shown in the problem symptom table. See CRUISE CONTROL PROBLEM SYMPTOMS  table. If the results are not good, go to the next step.
  2. Inspect the combination meter assembly. See Fig 2. If the combination meter assembly operation is OK, go to the next step. If the operation is not good, check and replace the combination meter assembly. See appropriate INSTRUMENT PANELS article.
  3. Check the harness and connector. Check for an open and short circuit in the harness and connector between P1 of the ECM and combination meter. Check for an open and short circuit in the harness and connector between the combination meter and battery. If the results are OK, check and replace the ECM. If the results are not good, repair or replace the harness or connector.
Fig 1: Cruise Main Indicator Light Circuit Wiring Diagram
G00178284Courtesy of © TOYOTA, LICENSE AGREEMENT TMS1002
Fig 2: Inspecting Combination Meter Assembly Operation
G00178285Courtesy of © TOYOTA, LICENSE AGREEMENT TMS1002