LEMON Manuals: Even more car manuals for everyone: 1960-2025
Home >> Toyota >> 2005 >> Matrix Base, FWD, Automatic >> Repair and Diagnosis (Single Page) >> External Pages >> Different variant/trim >> Section 2 (Engine Control System (SFI) (1ZZ-FE(4WD)) - Diagnostics) >> SFI System (1ZZ-FE (4WD)) >> DTC P0130, P2195, P2196: Oxygen Sensor Circuit Malfunction (Bank 1 Sensor 1) & Oxygen Sensor Signal Stuck Lean/Rich (Bank 1 Sensor 1) >> Inspection Procedure
April 5, 2026: LEMON Manuals is launched! Read the announcement.

Inspection Procedure

WARNING: This page is about a different variant/trim than selected.

HINT:

Hand held tester only:

Malfunctioning areas can be identified by performing the A/F CONTROL function provided in the ACTIVE TEST. The A/F CONTROL function can help to determine whether the Heated Oxygen (HO2) sensors and other potential trouble areas are malfunctioning.

The following instructions describe how to conduct the A/F CONTROL operation using a hand-held tester.

  1. Connect a hand-held tester to the DLC3.
  2. Start the engine and turn the tester ON.
  3. Warm up the engine at an engine speed of 2,500 rpm for approximately 90 seconds.
  4. On the tester, select the following menu items: DIAGNOSIS/ENHANCED OBD II/ACTIVE TEST/A/F CONTROL.
  5. Perform the A/F CONTROL operation with the engine in an idling condition (press the RIGHT or LEFT button to change the fuel injection volume).
  6. Monitor the voltage output of the HO2 sensors (O2S B1S1 and OS2 B1S2) displayed on the tester.

HINT:

Standard: 

TESTER DISPLAY STATUS

Tester Display (Sensor) Injection Volumes Status Voltages
O2S B1S1 (Front HO2 Sensor) +25% Rich More than 0.5
O2S B1S1 (Front HO2 Sensor) -12.5% Lean Less than 0.4
O2S B1S2 (Rear HO2 Sensor) +25% Rich More than 0.5
O2S B1S2 (Rear HO2 Sensor) -12.5% Lean Less than 0.4
NOTE: The front HO2 sensor has an output delay of a few seconds and the rear HO2 sensor has a maximum output delay of approximately 20 seconds.
Fig 1: Output Voltage Reference Chart
G02662123Courtesy of © TOYOTA, LICENSE AGREEMENT TMS1002
NOTE: If the vehicle is short of fuel, the air-fuel ratio becomes lean and HO2 sensor DTCs are recorded, and the ECM illuminates the MIL.

HINT:

  1. CHECK ANY OTHER DTCS OUTPUT (IN ADDITION TO HEATED OXYGEN SENSOR DTCS) 
    1. Connect a hand-held tester or OBD II scan tool to the DLC3.
    2. Turn the ignition switch to ON.
    3. Turn the tester or scan tool ON.
    4. On the tester, select the following menu items: DIAGNOSIS/ENHANCED OBD II/DTC INFO/CURRENT CODES.
    5. Read DTCs.
    6. If using an OBD II scan tool, refer to the instruction manual.

    Result: 

    RESULT REFERENCE

    Display (DTC Output) Proceed To
    P0130, P2195 and/or P2196 A
    P0130, P2195 and/or P2196 and other DTCs B

    HINT:

    If any DTCs other than P0130, P2195 and/or P2196 are output, troubleshoot those DTCs first.

    B: GO TO  DIAGNOSTIC TROUBLE CODE CHART  ) 

    A: Go to next step. 

  2. READ VALUE USING HAND HELD TESTER OR OBD II SCAN TOOL (OUTPUT VOLTAGE OF HEATED OXYGEN SENSOR) 
    1. Connect the hand-held tester or OBD II scan tool to the DLC3.
    2. Turn the ignition switch to ON.
    3. Turn the tester or scan tool ON.
    4. Start the engine.
    5. On the tester, select the following menu items: DIAGNOSIS/ENHANCED OBD II/DATA LIST/ALL/O2S B1S1.
    6. Warm up the Heated Oxygen (HO2) sensor at an engine speed of 2,500 rpm for approximately 90 seconds.
    7. Read the voltage output of the front HO2 sensor displayed on the tester, while the engine is idling.
    8. If using an OBD II scan tool, refer to the instruction manual.

    Standard: Fluctuates between less than 0.4 V and more than 0.5 V (refer to  Fig 2  below). 

    Fig 2: Fluctuation Diagram
    G02662124Courtesy of © TOYOTA, LICENSE AGREEMENT TMS1002

    OK: Go to step 9 

    NG: Go to next step. 

  3. INSPECT HEATED OXYGEN SENSOR (HEATER RESISTANCE) 
    1. Disconnect the H5 HO2 sensor connector.
    2. Measure the resistance between the terminals of the HO2 sensor connector.

      Standard: 

      TESTER CONNECTIONS SPECIFIED CONDITIONS (1 OF 3)

      Tester Connections Specified Conditions
      HT (1) - +B (2) Between 5 Ω and 10 Ω at 20°C (68°F)
      HT (1) - E1 (4) 10 kΩ or higher
      Fig 3: Identifying H5 HO2 Sensor Connector
      G02662125Courtesy of © TOYOTA, LICENSE AGREEMENT TMS1002
    3. Reconnect the HO2 sensor connector.

    NG: REPLACE HEATED OXYGEN SENSOR 

    OK: Go to next step. 

  4. INSPECT EFI RELAY 
    1. Remove the EFI relay from the engine room R/B.
    2. Check the EFI relay resistance.

      Standard: 

      TESTER CONNECTIONS SPECIFIED CONDITIONS (2 OF 3)

      Tester Connections Specified Conditions
      3 - 5 10 kΩ or higher
      3 - 5 Below 1 Ω (When battery voltage applied to terminals 1 and 2)
    3. Reinstall the EFI relay.
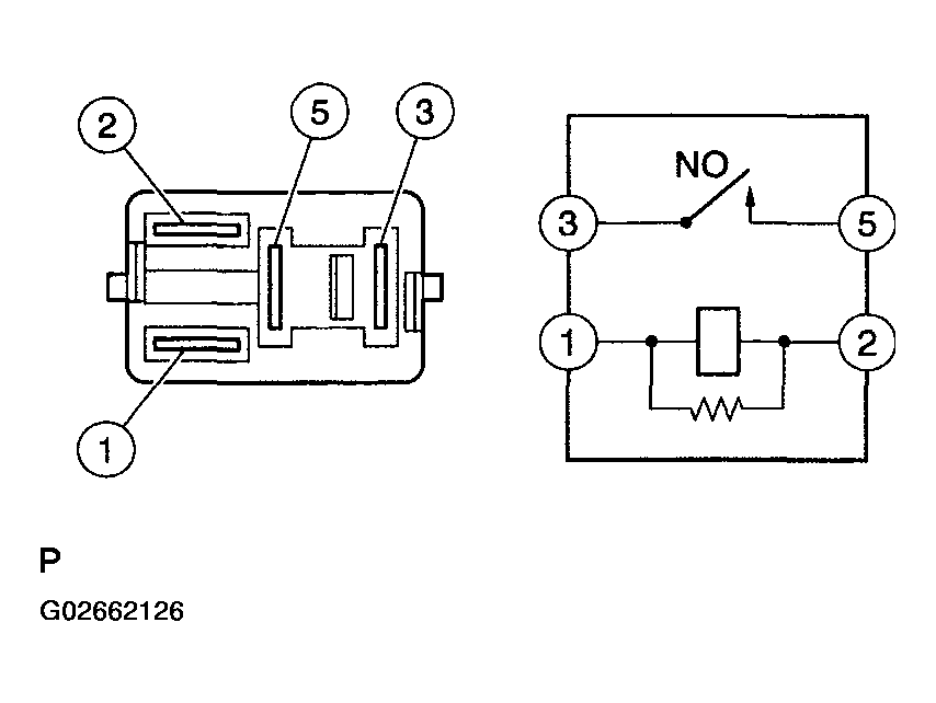
    Fig 4: Inspecting EFI Relay
    G02662126Courtesy of © TOYOTA, LICENSE AGREEMENT TMS1002

    NG: REPLACE EFI RELAY 

    OK: Go to next step. 

  5. CHECK HARNESS AND CONNECTOR (HEATED OXYGEN SENSOR - ECM) 
    1. Disconnect the H5 HO2 sensor connector.
    2. Turn the ignition switch to ON.
    3. Measure the voltage between the +B terminal of the H5 HO2 sensor connector and body ground.

      Standard: 

      TESTER CONNECTIONS SPECIFIED CONDITIONS (3 OF 3)

      Tester Connections Specified Conditions
      +B (H5-2) - Body ground Between 9 V and 14 V
      Fig 5: Identifying H5 HO2 Sensor Connector
      G02662127Courtesy of © TOYOTA, LICENSE AGREEMENT TMS1002
    4. Turn the ignition switch to OFF.
    5. Disconnect the E4 ECM connector.
    6. Check the resistance.
      Fig 6: Disconnecting E4 ECM Connector
      G02662128Courtesy of © TOYOTA, LICENSE AGREEMENT TMS1002

      Standard (Check for open): 

      TESTER CONNECTIONS SPECIFIED CONDITIONS (FOR OPEN)

      Tester Connections Specified Conditions
      HT (H5-1) - HT1A (E4-4) Below 1 Ω
      OX (H5-3) - OX1A (E4-23) Below 1 Ω
      E1 (H5-4) - Body ground Below 1 Ω

      Standard (Check for short): 

      TESTER CONNECTIONS SPECIFIED CONDITIONS (FOR SHORT)

      Tester Connections Specified Conditions
      HT (H5-1) or HT1A (E4-4) - Body ground 10 kΩ or higher
      OX (H5-3) or OX1A (E4-23) - Body ground 10 kΩ or higher
    7. Reconnect the ECM connector.
    8. Reconnect the HO2 sensor connector.
    Fig 7: Sensor 1 System Diagram
    G02662129Courtesy of © TOYOTA, LICENSE AGREEMENT TMS1002

    NG: REPAIR OR REPLACE HARNESS OR CONNECTOR 

    OK: Go to next step. 

  6. CHECK AIR INDUCTION SYSTEM 
    1. Check the air induction system for vacuum leaks.

    OK: No leakage from air induction system. 

    NG: REPAIR OR REPLACE AIR INDUCTION SYSTEM 

    OK: Go to next step. 

  7. CHECK FUEL PRESSURE (See  ON-VEHICLE INSPECTION  ) 
    1. Check the fuel pressure.

    NG: REPAIR OR REPLACE FUEL SYSTEM 

    OK: Go to next step. 

  8. INSPECT FUEL INJECTOR ASSY (INJECTION AND VOLUME) (See  INSPECTION  ) 
    1. Check the injector injection (whether fuel volume is high or low, and whether injection pattern is poor).

    NG: REPLACE FUEL INJECTOR ASSY (See  REPLACEMENT  ) 

    OK: REPLACE HEATED OXYGEN SENSOR 

  9. PERFORM CONFIRMATION DRIVING PATTERN 

    NEXT: Go to next step. 

  10. CHECK WHETHER DTC OUTPUT RECURS (HEATED OXYGEN SENSOR DTCS) 
    1. Read DTCs using the hand-held tester or OBD II scan tool.
    2. If using a hand-held tester, select the following menu items: DIAGNOSIS/ENHANCED OBD II/DTC INFO/CURRENT CODES.
    3. If using an OBD II scan tool, refer to the instruction manual.

    Result: 

    RESULT REFERENCE

    Display (DTC Output) Proceed To
    P0130, P2195 and/or P2196 A
    No output B

    B:  CHECK FOR INTERMITTENT PROBLEMS  ) 

    A: REPLACE HEATED OXYGEN SENSOR