LEMON Manuals: Even more car manuals for everyone: 1960-2025
Home >> Toyota >> 2004 >> Matrix Base, FWD, Automatic >> Repair and Diagnosis >> External Pages >> Different car >> Section 107 (Engine Controls - Self-Diagnostics) >> Diagnostic Tests >> DTC P0442: Evaporative Emission Control System Leak Detected (Small Leak) Or DTC P0456: Evaporative Emission Control System Leak Detected (Very Small Leak) >> Diagnosis & Repair (Using OBD-II Scan Tool)
April 5, 2026: LEMON Manuals is launched! Read the announcement.

Diagnosis & Repair (Using OBD-II Scan Tool)

WARNING: This page is about a different car, the 2003 Lexus GS 430. However, it is still accessible from the selected car via links, so may be relevant.
  1. Check that fuel tank cap is a factory Lexus part. Replace as necessary. If okay, go to next step.
  2. Check that fuel tank cap is correctly installed. Repair as necessary. If okay, go to next step.
  3. Check fuel tank cap for damage. Replace as necessary. If okay, go to next step.
  4. Remove fuel tank cap. Visually check filler neck for damage. Repair as necessary. If okay, go to next step.
  5. Check whether hose close to fuel tank has been modified, and check whether there are signs of any accident near fuel tank or charcoal canister. Repair as necessary. If okay, go to next step.
  6. Check vacuum hoses between vapor pressure sensor and fuel tank, charcoal canister and VSV for pressure switching valve, and VSV for pressure switching valve and charcoal canister. Repair as necessary. If okay, go to next step.
  7. Check for proper connection of the fuel tank and fuel EVAP pipe, fuel EVAP pipe and fuel tube under the floor, fuel tube under the floor and charcoal canister. Check the hose and tube for cracks, holes and damage. Repair as necessary. If okay, go to next step.
  8. Check VSV connector for EVAP, VSV connector for CCV, VSV connector for pressure switching valve and vapor pressure sensor connector for looseness and disconnection. Repair as necessary. If okay, go to next step.
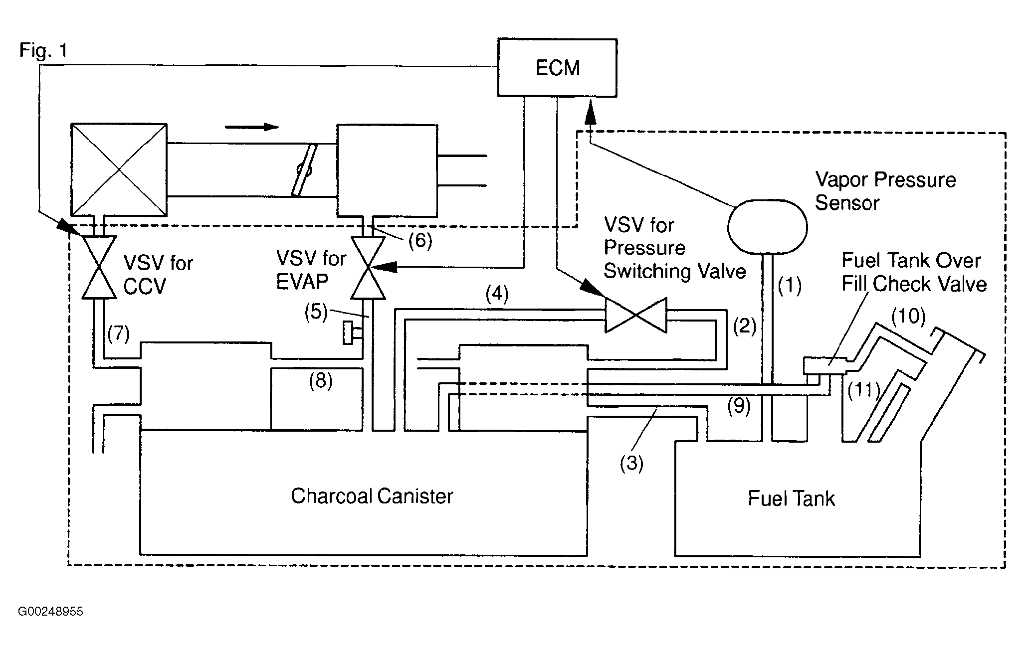
  9. Check vacuum hoses 8, 9, 10 and 11 in illustration. See Figure. Repair as necessary. If okay, go to next step.
  10. Remove the engine room ECU cover Turn the ignition switch ON. Measure the voltage between terminals VPTK and EPTK of ECM connector E5. See Figure. If voltage is 4.5-5.5 volts, go to next step. If voltage is not 4.5-5.5 volts, replace ECM.
  11. Measure voltage between terminals PTNK and EPTK of ECM connector E5. Disconnect vacuum hose from vapor pressure sensor. Using the MITYVAC (hand-held vacuum pump), apply vacuum of 1.18 in. Hg (30 mm Hg) to the vapor pressure sensor. Vacuum applied to vapor pressure sensor must be less than 19.7 in. Hg (500 mm Hg). If voltage is 2.9-3.7 volts with vacuum hose disconnected, and .5 volts or less with vacuum applied, go to step  13. If not, replace vapor pressure sensor.
  12. Check for open and short in harness and connector between vapor pressure sensor and ECM. Repair as necessary. If okay, replace vapor pressure sensor.
  13. Check the VSV function by connecting jumper wire between terminal PRG of the ECM connector E2 and body ground, then disconnect wire. When VSV is ON, air from port "E" flows out through port "F". When VSV is OFF, air does not flow from port "E" to port "F". See Fig 1. If okay, go to step  16. If not okay, go to next step.
    Fig 1: Checking VSV For EVAP
    G00256313Courtesy of © TOYOTA, LICENSE AGREEMENT TMS1002
  14. Check operation of VSV for EVAP. See step  8 under DIAGNOSIS & REPAIR (USING HAND-HELD TESTER). If okay, go to next step. If not okay, replace VSV and clean vacuum hoses between throttle body and VSV for EVAP, and VSV for EVAP and charcoal canister, and then check charcoal canister.
  15. Check for open and short in harness and connector between EFI main relay and VSV for EVAP, and VSV for EVAP and ECM. Repair as necessary. If okay, replace ECM.
  16. Check the VSV function by connecting jumper wire between terminal CCV of the ECM connector E4 and body ground, then disconnecting wire. When VSV is ON, air does not flow from port "E" to port "F". When VSV is OFF, air from port "E" flows out through port "F". See Fig 2. If okay, go to step  19. If not okay, go to next step.
    Fig 2: Checking VSV For CCV
    G00256314Courtesy of © TOYOTA, LICENSE AGREEMENT TMS1002
  17. Check operation of VSV for CCV. See step  12 under DIAGNOSIS & REPAIR (USING HAND-HELD TESTER). If okay, go to next step. If not okay, replace VSV and charcoal canister, then clean vacuum hose between charcoal canister and VSV for CCV.
  18. Check for open or short in harness and connector between EFI main relay and VSV for CCV, and VSV for CCV and ECM. Repair as necessary. If okay, replace ECM.
  19. Check VSV function. Connect jumper wire between terminal TBP of ECM connector E5 and body ground, then disconnect wire. When VSV is ON, air from port "E" flows out through port "F". When VSV is OFF, air does not flow from port "E" to port "F". See Fig 3. If okay, go to step  22. If not okay, go to next step.
    Fig 3: Checking VSV For Pressure Switching Valve
    G00256315Courtesy of © TOYOTA, LICENSE AGREEMENT TMS1002
  20. Check operation of VSV for pressure switching valve. See step  15 under DIAGNOSIS & REPAIR (USING HAND-HELD TESTER). If okay, go to next step. If not okay, replace VSV and charcoal canister, and then clean vacuum hoses between charcoal canister and VSV for pressure switching valve, and VSV for pressure switching valve and fuel tank.
  21. Check for open and short in harness and connector between EFI main relay and VSV for pressure switching valve, and VSV for pressure switching valve and ECM. Repair as necessary. If not okay, replace ECM.
  22. Check fuel tank over fill check valve. See Figure. Replace as necessary. If not okay, replace charcoal canister.