LEMON Manuals: Even more car manuals for everyone: 1960-2025
Home >> Acura >> 1994 >> Integra GS-R, 2D Coupe >> Repair and Diagnosis (Single Page) >> Transmission >> Automatic Trans >> Diagnosis - Mp7A >> System Testing >> Shift & Key Interlock Systems >> Key Interlock System
April 5, 2026: LEMON Manuals is launched! Read the announcement.

Key Interlock System

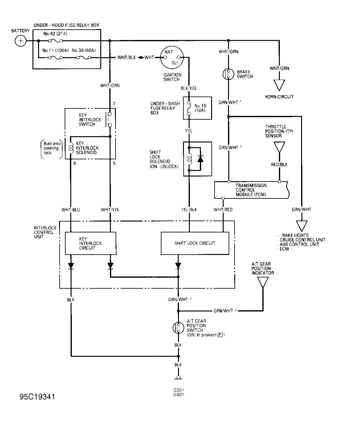
  1. Disconnect 8-pin electrical connector from interlock control unit. Interlock control unit is located behind driver's side of instrument panel and contains an 8-pin electrical connector. See Figure .
  2. Using ohmmeter, check continuity between Black wire of 8-pin electrical connector and ground. Continuity should exist. If continuity exists, proceed to step 5). If continuity does not exist, proceed to next step.
  3. Check for defective ground connections G201 and G401 or for open circuit in Black wire between interlock control unit and ground.
  4. Ground connection G201 is located at passenger's side front corner of engine compartment, on inner fender panel. Ground connection G401 is located behind driver's side of instrument panel, above kick panel. See Figure .
  5. Ensure shift lever is in Park. Using ohmmeter, check continuity between Green/White wire of 8-pin electrical connector and ground. Continuity should exist. If continuity exists, proceed to step 9). If continuity does not exist, proceed to next step.
  6. Check for open circuit in Green/White wire between interlock control unit and A/T gear position switch. The A/T gear position switch is located on passenger's side of shift lever. See Figure . If Green/White wire is okay, proceed to next step.
  7. Check for defective ground connections G201 and G401 or for open circuit in Black wire between A/T gear position switch and ground. Ground connection G201 is located at passenger's side front corner of engine compartment, on inner fender panel. Ground connection G401 is located behind driver's side of instrument panel, above kick panel. See Figure .
  8. If Black wire and ground connections are okay, check A/T gear position switch. See A/T GEAR POSITION SWITCH  under COMPONENT TESTING. If A/T gear position switch is okay, proceed to next step.
  9. Turn ignition lock assembly to ACC position. Using voltmeter, check voltage at White/Yellow and White/Blue wires of 8-pin electrical connector and ground. If battery voltage exists, wiring circuit is okay.
  10. If battery voltage does not exist, check No. 42 fuse (20-amp) in engine compartment fuse box, located at passenger's side rear corner of engine compartment. If fuse is okay, check for open circuit in White/Green wire between No. 42 fuse and key interlock switch and key interlock solenoid. Key interlock switch and key interlock solenoid are located on ignition lock assembly. See Figure .
  11. If White/Green wire is okay, check key interlock solenoid. See KEY INTERLOCK SOLENOID  under COMPONENT TESTING. If key interlock solenoid is okay, check for open circuit in White/Blue and White/Yellow wires between key interlock solenoid and interlock control unit. Repair wiring as necessary.
Fig 1: Shift & Key Interlock System Wiring Schematic
G95C19341Courtesy of AMERICAN HONDA MOTOR CO., INC.